|
СТАБИЛИЗАТОР НАПРЯЖЕНИЯ НА ПОЛЕВОМ ТРАНЗИСТОРЕ
Несложная схема для регулирования, а также стабилизации напряжения представлена на картинке выше, её сможет собрать даже новичок в электронике. К примеру, на вход подано 50 вольт, а на выходе получаем 15,7 вольт или другое значение до 27V.
Схема регулируемого стабилизатора
Основной радиодеталью данного устройства является полевой (MOSFET) транзистор, в качестве которого можно использовать IRLZ24/32/44 и другие подобные. Наиболее часто они производятся компаниями IRF и Vishay в корпусах TO-220 и D2Pak. Стоит около 0.58$ грн в розницу, на ebay 10psc можно приобрести за 3$ (0,3 доллара за штуку). Такой мощный транзистор имеет три вывода: сток (drain), исток (source) и затвор (gate), он имеет такую структуру: металл-диэлектрик(диоксид кремния SiO2)-полупроводник. Микросхема-стабилизатор TL431 в корпусе TO-92 обеспечивает возможность настраивать значение выходного электрического напряжения.
Входное напряжение для этой схемы может быть от 6 и до 50 вольт. На выходе же получаем 3-27V с возможностью регулирования подстрочным резистором 33k. Выходной ток довольно большой, до 10 Ампер, в зависимости от радиатора.
Сглаживающие конденсаторы C1,C2 могут иметь ёмкость 10-22 мкФ, C3 4,7 мкФ. Без них схема и так будет работать, но не так хорошо, как нужно. Не забываем про вольтаж электролитических конденсаторов на входе и выходе, мною были взяты все рассчитаны на 50 Вольт.
Мощность, которую сможет рассеять такой стабилизатор напряжения не может быть более 50 Ватт. Полевой транзистор обязательно устанавливается на радиатор, рекомендуемая площадь поверхности которого не менее 200 квадратных сантиметров (0,02 м2). Не забываем про термопасту или подложку-резинку, чтобы тепло лучше отдавалось.
Возможно использование подстрочного резистора 33k типа WH06-1, WH06-2 они имеют достаточно точную регулировку сопротивления, вот так они выглядят, импортный и советский.
Для удобства на плату лучше припаять две колодки, а не провода, которые легко отрываются.
Печатная плата для дискретных элементов и переменного резистора типа СП5-2 (3296).
Стабильность неплоха и напряжение изменяется только на доли вольта на протяжении длительного времени. Готовая платка получилась компактна и удобна. Так как я планирую длительное время использовать это устройство для защиты дорожек окрасил всё дно платы зеленым цапонлаком. Автор материала — Егор.
Форум по БП
Обсудить статью СТАБИЛИЗАТОР НАПРЯЖЕНИЯ НА ПОЛЕВОМ ТРАНЗИСТОРЕ
Стабилизатор напряжения 12 вольт 10 ампер
Разделы сайта
DirectAdvert NEWS
Друзья сайта
ActionTeaser NEWS
Статистика
Блок питания 1-30V на LM317 + 3 х TIP41C
или 3 х 2SC5200.
Регулируемый блок питания 10А на LM317
В статье рассмотрена схема простого регулируемого источника питания, реализованная на микросхеме-стабилизаторе LM317, которая управляет мощными, включенными в параллель тремя транзисторами структуры NPN.
Пределы регулировки выходного напряжения 1,2. 30 Вольт с током нагрузки до 10 Ампер. В качестве мощных выходников применены транзисторы TIP41C в корпусе TO220, ток коллектора у них 6 Ампер, рассеиваемая мощность 65 Ватт. Принципиальная схема блока питания показана ниже:
В качестве выходников так же можно применить TIP132C, корпус TO220, ток коллектора у этих транзисторов 8 Ампер, рассеиваемая мощность 70 Ватт согласно datasheet.
Расположение выводов у транзисторов TIP132C, TIP41C следующее:
Расположение выводов у регулируемого стабилизатора LM317:
Транзисторы в корпусе TO220 впаиваются непосредственно в печатную плату и крепятся к одному общему радиатору с применением слюды, термопасты и изолирующих втулок. Но можно и применить транзисторы в корпусе TO-3, из импортных подойдут, например, 2N3055, ток коллектора которых до 15 Ампер, рассеиваемая мощность 115 Ватт, или транзисторы отечественного производства КТ819ГМ, они 15 Амперные с рассеиваемой мощностью 100 Ватт.
В этом случае выводы транзисторов соединяются с платой проводами.
Как вариант, можно рассмотреть применение импортных 15-ти амперных транзисторов TOSHIBA 2SC5200 с рассеиваемой мощностью 150 Ватт. Именно этот транзистор я использовал при переделке KIT-набора блока питания, купленного на Алиэкспресс.
На принципиальной схеме клеммы PAD1 и PAD2 предназначены для подключения амперметра, на клеммы X1-1 (+) и X1-2 (-) подается входное напряжение с выпрямителя (диодного моста), X2-1 (-) и X2-2 (+) это выходные клеммы блока питания, к клеммнику JP1 подключается вольтметр.
Первый вариант печатной платы рассчитан на установку силовых транзисторов в корпусе TO220, вид LAY6 формата следующий:
Фото-вид платы LAY6 формата:
Второй вариант печатной платы под установку транзисторов типа 2SC5200, вид LAY6 формата ниже:
Фото-вид второго варианта печатной платы блока питания:
Третий вариант печатной платы такой же, но без диодной сборки, найдете в архиве с остальными материалами.
• R1 – потенциометр 5K – 1 шт.
• R2 – 240R 0,25W – 1 шт.
• R3, R4, R5 – керамические резисторы 5W 0R1 – 3 шт.
• R6 – 2K2 0,25W – 1 шт.
• С1, С2 – 4700. 6800mF/50V – 2 шт.
• С3 – 1000. 2200mF/50V – 1 шт.
• С4 – 150. 220mF/50V – 1 шт.
• С5, С6, С7 – 0,1mF = 100n – 3 шт.
• D1 – 1N5400 – 1 шт.
• D1 – 1N4004 – 1 шт.
• LED1 – светодиод – 1 шт.
• Диодная сборка – у меня не было в наличии сборок на чуть меньший ток, поэтому плата нарисована под использование KBPC5010 (50 Ампер) – 1 шт.
• IC1 – LM317MB – 1 шт.
• Q1, Q2, Q3 – TIP132C, TIP41C, КТ819ГМ, 2N3055, 2SC5200 – 3 шт.
• Разъемы 2 Pin с болтовым зажимом (вход, выход, амперметр) – 3 шт.
• Разъем 2 Pin 2,54mm (светодиод, регулирующий переменник) – 2 шт.
В принципе разъемы можно и не ставить.
• Внушительный радиатор для выходников – 1 шт.
• Трансформатор, вторичка на 22. 24 Вольта переменки, способная дежать ток порядка 10. 12 Ампер.
Размер файла архива с материалами по блоку питания на LM317 10A – 0,6 Mb.
Представляем мощный стабилизированный блок питания на 12 В. Он построен на микросхеме стабилизатора LM7812 и транзисторах TIP2955, что обеспечивает ток до 30 А. Каждый транзистор может давать ток до 5 А, соответственно 6 транзисторов обеспечат ток до 30 А. Можно изменением количества транзисторов и получить желаемое значение тока. Микросхема выдает ток около 800 мА.
На его выходе установлен предохранитель в 1 А для защиты от больших переходных токов. Нужно обеспечить хороший теплоотвод от транзисторов и микросхемы. Когда ток через нагрузку большой, мощность рассеиваемая каждым транзистором также увеличивается, так что избыточное тепло может привести к пробою транзистора.
В этом случае для охлаждения потребуется очень большой радиатор или вентилятор. Резисторы 100 Ом используются для стабильности и предотвращения насыщения, т.к. коэффициенты усиления имеют некоторый разброс у одного и того же типа транзисторов. Диоды моста рассчитаны не менее, чем на 100 А.
Примечания
Наиболее затратным элементом всей конструкции, пожалуй, является входной трансформатор, Вместо него возможно использование двух последовательно соединенных батарей автомобиля.
Напряжение на входе стабилизатора должно быть на несколько вольт выше требуемого на выходе (12В), чтобы он мог поддерживать стабильный выход. Если используется трансформатор, то диоды должны выдерживать достаточно большой пиковый прямой ток, обычно, 100А или более.
Через LM 7812 будет проходить не более 1 А, остальная часть обеспечивается транзисторами.Так как схема рассчитана на нагрузку до 30А, то шесть транзисторов соединены параллельно. Рассеиваемая каждым из них мощность – это 1/6 часть общей нагрузки, но все же необходимо обеспечить достаточный теплоотвод. Максимальный ток нагрузки приведет к максимальному рассеиванию, при этом потребуется крупногабаритный радиатор.
Для эффективного отвода тепла от радиатора, может быть хорошей идеей применение вентилятора или радиатора с водяным охлаждением. Если блок питания нагружен на максимальную нагрузку, а силовые транзисторы вышли из строя, то весь ток пройдет через микросхему, что приведет к катастрофическому результату. Для предотвращения пробоя микросхемы на ее выходе стоит предохранитель в 1 А.
Нагрузка 400 МОм только для тестирования и не входит в окончательную схему.
Вычисления
Данная схема отличная демонстрация законов Кирхгофа. Входящая в узел сумма токов, должна быть равна сумме токов выходящих из этого узла, а сумма падений напряжений на всех ветвях, любого замкнутого контура цепи должна быть равна нулю. В нашей схеме, входное напряжение 24 вольт, из них 4В падения на R7 и 20 В на входе LM 7812, т.е 24 -4 -20 = 0. На выходе суммарный ток нагрузки 30А, регулятор поставляет 0.866А и 4.855А каждый из 6 транзисторов: 30 = 6 * 4.855 + 0.866.
Ток базы составляет около 138 мА на транзистор, чтобы получить ток коллектора около 4.86А коэффициент усиления по постоянному току для каждого транзистора должен быть не менее 35.
TIP2955 удовлетворяет этим требованиям. Падение напряжения на R7 = 100 Ом при максимальной нагрузке будет 4В. Рассеиваемая на нем мощность, вычисляется по формуле P= (4 * 4) / 100, т.е 0.16 Вт. Желательно, чтобы этот резистор был мощностью 0.
5 Вт.
Входной ток микросхемы поступает через резистор в цепи эмиттера и переход Б-Э транзисторов. Еще раз применим законы Кирхгофа. Входной ток регулятора состоит из тока 871 мА, протекающего по цепи базы, и 40.3мА через R = 100 Ом.
871,18 = 40,3 + 830. 88. Входной ток стабилизатора всегда должен быть больше выходного. Мы видим, что он потребляет только около 5 мА и практически не должен греться.
Тестирование и ошибки
Во время первого испытании, не надо подключать нагрузку. Вначале измеряем вольтметром напряжение на выходе, оно должно быть 12 вольт, или не сильно отличающаяся величина. Затем подключаем сопротивление около100 Ом, 3 Вт в качестве нагрузки.Показания вольтметра не должны измениться. Если вы не видите 12 В, то, предварительно выключив питание, следует проверить корректность монтажа и качество пайки.
Один из читателей, получил на выходе 35 В, вместо стабилизированных 12 В. Это было вызвано коротким замыканием силового транзистора.
Если есть КЗ любого из транзисторов, придется отпаять все 6 для проверки мультиметром переходов коллектор-эмиттер.
Эта схема мощного блока питания на 12 вольт вырабатывает ток нагрузки до 5 ампер. В схеме блока питания применен трех выводной интегральный стабилизатор LM338.
Краткая характеристика Lm338:
- Uвход: от 3 до 35 В.
- Uвыход: от 1,2 до 32 В.
- Iвых.: 5 А (max)
- Рабочая температура: от 0 до 125 гр. C
Блок питания 12В 5А на интегральной микросхеме LM338
Напряжение от сети поступает к понижающему трансформатору через плавкий предохранитель FU1 на 7А. Варистор V1 на 240 вольт, используется для защиты схемы блока питания от выбросов напряжения в электросети. Трансформатор Tр1 понижающий с напряжение на вторичной обмотке не ниже 15 вольт с током нагрузки не менее 5 ампер.
Пониженное напряжение с вторичной обмотки поступает на диодный мост, состоящий из четырех выпрямительных диодов VD1-VD4. На выходе диодного моста установлен электролитический конденсатор С1 предназначенный для сглаживания пульсаций выпрямленного напряжения.
Диоды VD5 и VD6 используются в качестве устройств защиты для предотвращения разряда конденсаторов C2 и C3 от незначительного тока утечки в регуляторе LM338. Конденсатор С4 используется для фильтрации высокочастотной составляющей блока питания.
Для нормальной работы блока питания на 12В, стабилизатор напряжения LM338 необходимо установить на радиатор. Вместо выпрямительных диодов VD1-VD4 можно использовать выпрямительную сборку на ток не менее 5 ампер, например, KBU810.
Блок питания на 12 вольт на стабилизаторе 7812
Следующая схема мощного блока питания на 12 вольт и 5 ампер нагрузки построена на интегральном линейном стабилизаторе напряжения 7812. Поскольку допустимый максимальный ток нагрузки данного стабилизатора ограничивается 1,5 ампер, в схему блока питания добавлен силовой транзистор VT1. Этот транзистор известен как обходной внешний транзистор.
Если ток нагрузки будет менее 600 мА, то он будет протекать через стабилизатор 7812. Если ток превысит 600 мА, то на резисторе R1 будет напряжение более 0,6 вольта, в результате чего силовой транзистор VT1 начинает проводить через себя дополнительный ток к нагрузке.
Резистор R2 ограничивает чрезмерный базовый ток.
Силовой транзистор в данной схеме необходимо разместить на хорошем радиаторе. Минимальное входное напряжение должно быть на несколько вольт выше, чем напряжение на выходе регулятора. Резистор R1 должен быть рассчитан на 7 Вт. Резистор R2 может иметь мощность 0,5 Вт.
Регулируемый блок питания своими руками
Блок питания необходимая вещь для каждого радиолюбителя, потому, что для питания электронных самоделок нужен регулируемый источник питания со стабилизированным выходным напряжением от 1.2 до 30 вольт и силой тока до 10А, а также встроенной защитой от короткого замыкания. Схема изображенная на этом рисунке построена из минимального количества доступных и недорогих деталей.
Схема регулируемого блока питания на стабилизаторе LM317 с защитой от КЗСкачать схему регулируемого блока питания на LM317
Микросхема LM317 является регулируемым стабилизатором напряжения со встроенной защитой от короткого замыкания.
Стабилизатор напряжения LM317 рассчитан на ток не более 1.5А, поэтому в схему добавлен мощный транзистор MJE13009 способный пропускать через себя реально большой ток до 10А, если верить даташиту максимум 12А. При вращении ручки переменного резистора Р1 на 5К изменяется напряжения на выходе блока питания.
Так же имеется два шунтирующих резистора R1 и R2 сопротивлением 200 Ом, через них микросхема определяет напряжение на выходе и сравнивает с напряжением на входе. Резистор R3 на 10К разряжает конденсатор С1 после отключения блока питания. Схема питается напряжением от 12 до 35 вольт. Сила тока будет зависеть от мощности трансформатора или импульсного источника питания.
А эту схему я нарисовал по просьбе начинающих радиолюбителей, которые собирают схемы навесным монтажом.
Схема регулируемого блока питания с защитой от КЗ на LM317Скачать схему регулируемого блока питания с защитой от КЗ на LM317
Сборку желательно выполнять на печатной плате, так будет красиво и аккуратно.
Скачать печатную плату регулируемого блока питания на LM317
Печатная плата сделана под импортные транзисторы, поэтому если надо поставить советский, транзистор придется развернуть и соединить проводами. Транзистор MJE13009 можно заменить на MJE13007 из советских КТ805, КТ808, КТ819 и другие транзисторы структуры n-p-n, все зависит от тока, который вам нужен. Силовые дорожки печатной платы желательно усилить припоем или тонкой медной проволокой. Стабилизатор напряжения LM317 и транзистор надо установить на радиатор с достаточной для охлаждения площадью, хороший вариант это, конечно радиатор от компьютерного процессора.
Желательно прикрутить туда и диодный мост. Не забудьте изолировать LM317 от радиатора пластиковой шайбой и тепло проводящей прокладкой, иначе произойдет большой бум. Диодный мост можно ставить практически любой на ток не менее 10А. Лично я поставил GBJ2510 на 25А с двойным запасом по мощности, будет в два раза холоднее и надёжнее.
А теперь самое интересное… Испытания блока питания на прочность.
Регулятор напряжения я подключил к источнику питания с напряжением 32 вольта и выходным током 10А. Без нагрузки падение напряжения на выходе регулятора всего 3В. Потом подключил две последовательно соединенные галогеновые лампы h5 55 Вт 12В, нити ламп соединил вместе для создания максимальной нагрузки в итоге получилось 220 Вт. Напряжение просело на 7В, номинальное напряжение источника питания было 32В. Сила тока потребляемая четырьмя нитями галогеновых ламп составила 9А.
Радиатор начал быстро нагреваться, через 5 минут температура поднялась до 65С°. Поэтому при снятии больших нагрузок рекомендую поставить вентилятор. Подключить его можно по этой схеме. Диодный мост и конденсатор можно не ставить, а подключить стабилизатор напряжения L7812CV напрямую к конденсатору С1 регулируемого блока питания.
Схема подключения вентилятора к блоку питанияСкачать схему подключения вентилятора к блоку питания
Что будет с блоком питания при коротком замыкании?
При коротком замыкании напряжение на выходе регулятора снижается до 1 вольта, а сила тока равна силе тока источника питания в моем случае 10А.
В таком состоянии при хорошем охлаждении блок может находится длительное время, после устранения короткого замыкания напряжение автоматически восстанавливается до заданного переменным резистором Р1 предела. Во время 10 минутных испытаний в режиме короткого замыкания ни одна деталь блока питания не пострадала.
Радиодетали для сборки регулируемого блока питания на LM317
- Стабилизатор напряжения LM317
- Диодный мост GBJ2501, 2502, 2504, 2506, 2508, 2510 и другие аналогичные рассчитанные на ток не менее 10А
- Конденсатор С1 4700mf 50V
- Резисторы R1, R2 200 Ом, R3 10K все резисторы мощностью 0.25 Вт
- Переменный резистор Р1 5К
- Транзистор MJE13007, MJE13009, КТ805, КТ808, КТ819 и другие структуры n-p-n
Друзья, желаю вам удачи и хорошего настроения! До встречи в новых статьях!
Рекомендую посмотреть видеоролик о том, как сделать регулируемый блок питания своими руками
youtube.com/embed/sZXeimSVux8?feature=oembed» frameborder=»0″ allow=»accelerometer; autoplay; encrypted-media; gyroscope; picture-in-picture» allowfullscreen=»»/>
Блок питания с регулировкой напряжения и тока
Приветствую всех, особенно начинающих радиолюбителей, поскольку именно они очень часто сталкиваются с проблемой поиска источников питания для своих самоделок и поэтому в ходе этой статьи будет рассмотрен вариант постройки простейшего лабораторного блока питания с возможностью ограничения тока.
Наш блок питания может обеспечивать на выходе стабилизированное напряжения от ноля до пятнадцати вольт и ток до 1.5 Ампер, эти параметры можно изменять и походу поясню, как это сделать.В проекте специально использованы наиболее доступные компоненты, чтобы ни у кого не возникло трудности с их поиском, а теперь давайте рассмотрим схему и поймём принцип её работы.
Схема состоит из трех основных частейСетевой понижающий трансформатор (красным обозначен), он обеспечивает нужные для наших целей выходные параметры, а также гальваническую развязку.
В моем варианте был использован трансформатор от блока питания старого кассетного магнитофона, подойдет и любой другой, основные параметры блока питания будут зависеть в первую очередь от трансформатора, притом нужно учитывать один момент — максимальное выходное напряжение лабораторного блока питания будет на несколько вольт меньше, чем напряжение на выпрямителе. Трансформатор подбирается с нужным током, в моем случае имеются две обмотки по 20 вольт, ток каждой из них составляет около 0,7 Ампер, обмотки подключены параллельно, то есть общий ток около полутора ампер.
Вторая часть из себя представляет выпрямитель, для выпрямления переменного напряжения в постоянку и конденсатор, для сглаживания напряжения после выпрямителя и фильтрации помех.
И наконец третий узел — это плата самого стабилизатора, давайте её рассмотрим поподробнее…
Уже постоянное напряжение поступает на плату стабилизатора, где стабилизируется до некоторого уровня. Режим стабилизации будет зависеть от стабилитрона, в нашем случае он на 15 Вольт, именно он задает максимальное выходное напряжение блока питания.
Беда в том, что ток у таких стабилитронов не велик, поэтому его нужно усилить с помощью простого каскада усиления по току, построенного на транзисторах VТ 1 и VТ 2, транзисторы подключены таким образом, чтобы обеспечить максимально большое усиление, то есть по сути это аналог составного транзистора.
Регулятор напряжения в лице переменного резистора R1, выполняет функцию простого делителя напряжения и может быть рассмотрен, как 2 последовательно соединенных резистора с отводом от места их соединения.Изменяя сопротивление каждого из них, мы можем регулировать напряжение. Это напряжение усиливается ранее указанным каскадом.
Второй переменный резистор позволит ограничивать выходной ток. Если такая функция не нужна, то схема будет выглядеть следующим образом.
Теперь подробнее о компонентах, большую их часть, а если точнее все компоненты можно найти в старой аппаратуре, например в телевизорах, усилителях, приемниках, магнитолах и прочей технике.
Также возможно использовать импортные аналоги, которые имеют одинаковое расположение выводов.
В архиве сможете найти некоторые варианты замены транзисторов, как на советские, так и на импортные.
Можно использовать готовые мосты, которые можно найти в компьютерных блоках питания или же собрать мост из любых четырех аналогичных диодов с током от двух ампер.
Для увеличения выходного напряжения блока питания сначала нужно найти соответствующий трансформатор, затем заменить стабилитроны на более высоковольтные, скажем на 18 или 24 вольта, будет зависеть от нужного вам выходного напряжения.
Резистор ограничивает ток через стабилитрон, расчет производится исходя из напряжения выпрямителя. Рассчитываю так, чтобы ток через стабилитрон не превышал значение 20-25 миллиампер, в случае стабилитрона на пол ватта и 40-45 миллиампер в случае если стабилитрон одноваттный.
Если под рукой не оказалось нужного стабилитрона, то можно использовать несколько последовательно соединенных с меньшим напряжением, в итоге сумма их напряжения будет равняться конечному напряжению стабилизации.
Схема стабилизатора работает в линейном режиме, поэтому силовой транзистор VT 2 нуждается в радиаторе.
А теперь давайте проверим конструкцию в работе
и как видим напряжения плавно регулируется от нуля до пятнадцати вольт
Теперь проверим функцию ограничения тока, обратите внимание без выходной нагрузки вращая регулятор тока, напряжение у нас не будет меняться, что свидетельствует о корректной работе функции ограничения.
Выходной ток также регулируется достаточно плавно, минимальная граница 180 миллиампер.
Максимальный выходной ток в моём случае, составляет около полутора ампер, этого вполне достаточно для средних нужд большинства радиолюбителей.Несмотря на простоту конструкции, при токах около одного Ампера, наблюдаем просадку выходного напряжения меньше 200 милливольт, это очень хороший показатель для стабилизаторов такого класса.
Введите электронную почту и получайте письма с новыми поделками.
Блок питания может переносить короткие замыкания с продолжительностью не более 5 секунд, в этом режиме ток ограничивается в районе одного — семи Ампер.
Монтаж при желании можно сделать навесным,но более красиво смотрится конструкция на печатной плате, тем более, что я ее для вас нарисовал,а файл платы также можете скачать с общим архивом проекта.
В качестве индикаторов советую использовать стрелочные приборы, чтобы не путаться с подключением, хотя можно и цифровые.
По мне, это довольно годный вариант в качестве первого блока питания, так что смело собирайте.
Архив к статье: скачать…
Автор; АКА КАСЬЯН
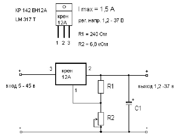
Схема простого стабилизатора с регулировкой по напряжению
Здравствуйте друзья!
Лабораторный блок питания необходим радиолюбителю, без него как без рук. Для начинающих радиолюбителей я предлагаю собрать схему простого стабилизатора с регулировкой по напряжению на микросхеме LM317, на очень распространенных и не дорогих радиоэлементах. Диапазон выходного напряжения от 1,5 до 37В. Ток может достигать 5А, зависит от используемого силового транзистора и теплоотвода. Входной трансформатор можно использовать любой выдающий нужный вам ток и напряжение до 37В.
Стабилизатор не боится короткого замыкания, однако держать длительное время выводы замкнутыми не рекомендуется, так как КТ818 и LM317 при этом начинают достаточно ощутимо греться и при неэффективном теплоотводе могут выйти из строя.
Принципиальная схема стабилизатора с регулировкой по напряжению
Печатная плата стабилизатора с регулировкой по напряжению
Достоинства данного стабилизатора.
- простота в изготовлении
- надежность
- дешевизна
- доступность компонентов
Недостатки
- низкий КПД.
- необходимость использования массивных радиаторов.
- не смотря на компактность самой платы. Размеры стабилизатора с радиатором достаточно внушительного размера.
Для изготовления данного устройства Вам понадобится:
- Стабилизатор LM317 -1шт.
- Транзистор КТ818 -1шт. в пластиковом корпусе (TO-220)
- Диод КД522 или аналогичный -1шт.

- Резистор R1 -47ОМ желательно от 1Вт -1шт.
- Резистор R3 220Ом от 0.25 Вт -1шт.
- Переменный резистор линейный — 5кОм -1шт.
- Конденсатор электролитический 1000мФ от 50В -1шт.
- Конденсатор электролитический 100мФ от 50В -1шт.
- Диодный мост током от 5А
Данная схема не критична к точному соблюдению номиналов радио элементов. Например резистор R1 может быть от 30 до 50 Ом, резистор R3 от 200 до 240Ом. Диод можно не ставить.
Фильтрующие конденсаторы можно поставить и большей емкостью, однако стоит учитывать, что конденсатор дает небольшой прирост по напряжению.
Транзистор КТ818 можно заменить аналогичными импортного производства 2N5193, 2N6132, 2N6469, 2N5194, 2N6246, 2N6247.
Сборка стабилизатора на LM317
Сборка стабилизатора выполняется на одностороннем стеклотекстолите и выглядит примерно так.
Диодную сборку следует выбирать исходя из максимального тока способного дать трансформатор.
Транзистор и микросхему я установил на радиатор через изолирующие прокладки.
Радиатор выбрал максимально большой из имеющихся и подходящий под мой корпус. Закрепил его двумя болтами к нижней крышке корпуса.
На радиатор установил кулер от старой видеокарты, для более эффективного охлаждения. В верхней и задней крышке просверлил вентиляционные отверстия.
У выбранного мной трансформатора для стабилизатора на LM317 только одна вторичная обмотка на 27В. По этому для питания вольтметра и вентилятора я использовал плату от зарядного устройства мобильного телефона. Она выдает напряжение 5В и ток до 900мА.
Готовый блок питания выглядит так.
Простой двух полярный стабилизатор напряжения на LM317.
За основу устройства взята схема описанная в выше, и добавлено плечо стабилизации отрицательного напряжения.
Характеристики и достоинства двух полярного стабилизатора
- напряжение стабилизации от 1,2 до 30 В;
- максимальный ток до 5 А;
- используется малое количество элементов;
- простота в выборе трансформатора, так как можно использовать вторичную обмотку без центрального отвода;
Детали устанавливаются на односторонний стеклотекстолит.
Транзистор VT1, VT2 и микросхемы LM317 и LM337 следует устанавливать на радиаторы. При установке на общий радиатор следует использовать изолирующие прокладки и втулки.
На этом все. Если у Вас есть замечания или предложения по данной статье, прошу написать администратору сайта.
Успехов!
На этом все. Если у Вас есть замечания или предложения по данной статье, прошу написать администратору сайта.
Успехов!
Автоматический стабилизатор напряжения от 5 кВА до 10 кВА — 220 В, 120 В
Стабилизатор напряжения в диапазоне кВА — это мощные стабилизаторы напряжения переменного тока, специально разработанные для контроля и стабилизации колебаний высокого напряжения для электрооборудования большой мощности.
В этой статье мы обсудим простую в создании 7-ступенчатую схему стабилизатора с высокой мощностью порядка 5000–1000 Вт, которую можно использовать для управления колебаниями в сети переменного тока и для получения очень точных стабилизированных выходных напряжений для наших бытовых электроприборов.
.
Работа схемы
Предложенная схема стабилизатора сетевого напряжения с 7 релейными усилителями, управляемая операционным усилителем, довольно проста. В нем используются дискретные операционные усилители, подключенные в качестве компараторов для измерения уровней напряжения.
Как видно на диаграмме, инвертирующие входы каждого операционного усилителя снабжены последовательно увеличивающимися опорными уровнями напряжения через серию предустановок, которые снижают определенное количество напряжения на себе.
Каждый операционный усилитель сравнивает это напряжение с общим образцом переменного напряжения сети, подаваемым на неинвертирующие входы операционных усилителей.
Пока этот образец напряжение ниже эталонного уровня соответствующих операционных усилителей держать их выходов на низком уровне и последующие этапы реле транзистор остаются неактивными, однако в случае, если уровни напряжения имеет тенденцию к переходу от его нормального диапазона, соответствующие реле запуска и переключение режимов трансформатор отключается так, чтобы выходной сигнал был соответствующим образом уравновешен и скорректирован.
Например, если входное напряжение переменного тока имеет тенденцию к падению, верхние реле могут срабатывать, соединяя соответствующие ответвления с более высоким напряжением с выходом, и наоборот, если напряжение стремительно растет.
Здесь межсоединения выходов операционного усилителя гарантируют, что только одна оптопара и, следовательно, только одно реле активируется одновременно.
Список деталей
- P1 — P8 = 10 K предустановка,
- A1 — A8 = IC 324 (2 шт.)
- R1 — R8 = 1 K,
- Все диоды = 1N4007 ,
- Все реле = 12 В, 400 Ом, SPDT,
- Все оптопары = MCT2E или эквивалентные,
Трансформатор = Pink Tap — это нормальный отвод напряжения, верхние отводы находятся в убывающем порядке на 25 В, а нижние отводы — в порядке возрастания 25 вольт.
Полная принципиальная схема предлагаемого точного 7-ступенчатого стабилизатора напряжения сети с управляемым операционным усилителем.
IC LM324 Подробная информация о распиновке
Принципиальная схема
Обновление до твердотельной версии с использованием SSR
На приведенной ниже диаграмме показана довольно простая конструкция стабилизатора напряжения, который может удерживать огромную выходную мощность в диапазоне от 5 до 10 кВА. Использование SSR или твердотельных реле упрощает настройку выходного каскада и делает его очень точным — благодаря современным SSR, которые предназначены для выдачи большой мощности в ответ на меньшие входные потенциалы постоянного тока.
Схема Описание
Предлагаемая схема простого высокопроизводительного автоматического стабилизатора напряжения проста для понимания. Все операционные усилители работают в стандартных режимах компаратора напряжения.
Предустановки от P1 до P7 могут быть отрегулированы в соответствии с требуемыми точками отключения, которые будут соответствовать переключению выходного SSR и последующим выборам ответвлений трансформатора.
Центральный зеленый TAP — это нормальное выходное напряжение, нижние TAP постепенно создают более высокие напряжения, а верхние TAP настроены на более низкие напряжения.
Эти TAP выбираются соответствующими SSR в ответ на изменяющиеся напряжения переменного тока, таким образом регулируя выходное напряжение для приборов, близкое к нормальному уровню.
Эта схема была запрошена г-ном Александаром, и данные SSR были предоставлены им.
Список деталей
- R1 — R9 = 1K, 1/4 Вт,
- P1 — P7 = 10K предустановка,
- C1 = 1000uF / 25V
- VR1 = 1K Preset,
- операционных усилителей = IC 324,
Трансформатор = вход 230 вольт или 120 вольт, ответвители — уровни увеличения / уменьшения напряжения (TAP) согласно индивидуальным спецификациям.
SSR = 10 кВА / 230 В = выход, от 5 до 32 В постоянного тока = вход
Полная принципиальная схема предлагаемой простой схемы автоматического стабилизатора напряжения от 5 до 10 кВА при 220 В, 120 В
Цепь стабилизатора напряжения твердотельного SSR Диаграмма
SSR Image
О компании Swagatam
Я инженер-электронщик (dipIETE), любитель, изобретатель, разработчик схем / печатных плат, производитель.
Я также являюсь основателем веб-сайта: https://www.homemade-circuits.com/, где я люблю делиться своими инновационными идеями и руководствами по схемам.
Если у вас есть какие-либо вопросы, связанные со схемами, вы можете взаимодействовать с ними через комментарии, я буду очень рад помочь!
Лучший регулятор напряжения от 12 до 10 А — Отличные предложения на стабилизатор напряжения от 12 до 10 А от глобальных регуляторов напряжения от 12 до 10 А продавцы
Отличные новости !!! Вы находитесь в нужном месте для регулятора напряжения от 12 до 10 А. К настоящему времени вы уже знаете, что что бы вы ни искали, вы обязательно найдете это на AliExpress.У нас буквально тысячи отличных продуктов во всех товарных категориях. Ищете ли вы товары высокого класса или дешевые и недорогие оптовые закупки, мы гарантируем, что он есть на AliExpress.
Вы найдете официальные магазины торговых марок наряду с небольшими независимыми продавцами со скидками, каждый из которых предлагает быструю доставку и надежные, а также удобные и безопасные способы оплаты, независимо от того, сколько вы решите потратить.
AliExpress никогда не уступит по выбору, качеству и цене. Каждый день вы будете находить новые онлайн-предложения, скидки в магазинах и возможность сэкономить еще больше, собирая купоны. Но вам, возможно, придется действовать быстро, поскольку этот лучший стабилизатор напряжения от 12 до 10 А станет одним из самых востребованных бестселлеров в кратчайшие сроки. Подумайте, как вам будут завидовать друзья, когда вы скажете им, что приобрели регулятор напряжения на 12-10 А на AliExpress.Благодаря самым низким ценам в Интернете, дешевым тарифам на доставку и возможности получения на месте вы можете еще больше сэкономить.
Если вы все еще не уверены в стабилизаторе напряжения от 12 до 10 А и думаете о выборе аналогичного товара, AliExpress — отличное место для сравнения цен и продавцов.
Мы поможем вам решить, стоит ли доплачивать за высококлассную версию или вы получаете столь же выгодную сделку, приобретая более дешевую вещь.И, если вы просто хотите побаловать себя и потратиться на самую дорогую версию, AliExpress всегда позаботится о том, чтобы вы могли получить лучшую цену за свои деньги, даже сообщая вам, когда вам будет лучше дождаться начала рекламной акции. и ожидаемая экономия.AliExpress гордится тем, что у вас всегда есть осознанный выбор при покупке в одном из сотен магазинов и продавцов на нашей платформе. Реальные покупатели оценивают качество обслуживания, цену и качество каждого магазина и продавца.Кроме того, вы можете узнать рейтинги магазина или отдельных продавцов, а также сравнить цены, доставку и скидки на один и тот же продукт, прочитав комментарии и отзывы, оставленные пользователями. Каждая покупка имеет звездный рейтинг и часто имеет комментарии, оставленные предыдущими клиентами, описывающими их опыт транзакций, поэтому вы можете покупать с уверенностью каждый раз.
Короче говоря, вам не нужно верить нам на слово — просто слушайте миллионы наших довольных клиентов.
А если вы новичок на AliExpress, мы откроем вам секрет.Непосредственно перед тем, как вы нажмете «купить сейчас» в процессе транзакции, найдите время, чтобы проверить купоны — и вы сэкономите еще больше. Вы можете найти купоны магазина, купоны AliExpress или собирать купоны каждый день, играя в игры в приложении AliExpress. Вместе с бесплатной доставкой, которую предлагают большинство продавцов на нашем сайте, вы сможете приобрести Voltage Regulator 12 to 10 a по самой выгодной цене.
У нас всегда есть новейшие технологии, новейшие тенденции и самые обсуждаемые лейблы.На AliExpress отличное качество, цена и сервис всегда в стандартной комплектации.
Начните самый лучший шоппинг прямо здесь.
Калькулятор падения напряжения
Это калькулятор для оценки падения напряжения в электрической цепи на основе размера провода, расстояния и ожидаемого тока нагрузки. Обратите внимание, что этот калькулятор предполагает, что цепь работает в нормальных условиях — при комнатной температуре с нормальной частотой.Фактическое падение напряжения может варьироваться в зависимости от состояния провода, используемого кабелепровода, температуры, разъема, частоты и т. Д. Рекомендуется, чтобы падение напряжения не превышало 5% в условиях полной нагрузки.
Основной закон падения напряжения
В падение = ИК
где:
I: ток через объект, измеренный в амперах
R: сопротивление проводов, измеренное в Ом.
Типичные сечения проводов AWG
| AWG | Диаметр | Витки провода | Площадь | Сопротивление меди | Допустимая нагрузка на медный провод NEC с изоляцией 60/75/90 ° C (A) | Приблизительно в метрических эквивалентах | ||||
| дюйм | мм | на дюйм | на см | килограмм | мм 2 | Н / км | О / кФТ | |||
| 0000 (4/0) | 0. 4600 | 11,684 | 2,17 | 0,856 | 212 | 107 | 0,1608 | 0,04901 | 195/230/260 | |
| 000 (3/0) | 0,4096 | 10,404 | 2,44 | 0,961 | 168 | 85,0 | 0,2028 | 0,06180 | 165/200/225 | |
| 00 (2/0) | 0.3648 | 9,266 | 2,74 | 1,08 | 133 | 67,4 | 0,2557 | 0,07793 | 145/175/195 | |
| 0 (1/0) | 0,3249 | 8,252 | 3,08 | 1,21 | 106 | 53,5 | 0,3224 | 0,09827 | 125/150/170 | |
| 1 | 0.2893 | 7,348 | 3,46 | 1,36 | 83,7 | 42,4 | 0,4066 | 0,1239 | 110/130/150 | |
| 2 | 0,2576 | 6. 544 | 3,88 | 1,53 | 66,4 | 33,6 | 0,5127 | 0,1563 | 95/115/130 | |
| 3 | 0.2294 | 5,827 | 4,36 | 1,72 | 52,6 | 26,7 | 0,6465 | 0,1970 | 85/100/110 | 196 / 0,4 |
| 4 | 0,2043 | 5,189 | 4,89 | 1,93 | 41,7 | 21,2 | 0,8152 | 0,2485 | 70/85/95 | |
| 5 | 0.1819 | 4,621 | 5,50 | 2,16 | 33,1 | 16,8 | 1,028 | 0,3133 | 126 / 0,4 | |
| 6 | 0,1620 | 4,115 | 6,17 | 2,43 | 26,3 | 13,3 | 1,296 | 0,3951 | 55/65/75 | |
| 7 | 0. 1443 | 3,665 | 6,93 | 2,73 | 20,8 | 10,5 | 1,634 | 0,4982 | 80 / 0,4 | |
| 8 | 0,1285 | 3,264 | 7,78 | 3,06 | 16,5 | 8,37 | 2,061 | 0,6282 | 40/50/55 | |
| 9 | 0.1144 | 2,906 | 8,74 | 3,44 | 13,1 | 6,63 | 2,599 | 0,7921 | 84 / 0,3 | |
| 10 | 0,1019 | 2,588 | 9,81 | 3,86 | 10,4 | 5,26 | 3,277 | 0,9989 | 30/35/40 | |
| 11 | 0.0907 | 2.305 | 11,0 | 4,34 | 8,23 | 4,17 | 4,132 | 1,260 | 56 / 0,3 | |
| 12 | 0,0808 | 2,053 | 12,4 | 4,87 | 6,53 | 3,31 | 5,211 | 1,588 | 25/25/30 (20) | |
| 13 | 0. 0720 | 1,828 | 13,9 | 5,47 | 5,18 | 2,62 | 6,571 | 2,003 | 50 / 0,25 | |
| 14 | 0,0641 | 1,628 | 15,6 | 6,14 | 4,11 | 2,08 | 8,286 | 2,525 | 20/20/25 (15) | |
| 15 | 0.0571 | 1,450 | 17,5 | 6,90 | 3,26 | 1,65 | 10,45 | 3,184 | 30 / 0,25 | |
| 16 | 0,0508 | 1,291 | 19,7 | 7,75 | 2,58 | 1,31 | 13,17 | 4,016 | — / — / 18 (10) | |
| 17 | 0.0453 | 1,150 | 22,1 | 8,70 | 2,05 | 1,04 | 16,61 | 5,064 | 32 / 0,2 | |
| 18 | 0,0403 | 1. 024 | 24,8 | 9,77 | 1,62 | 0,823 | 20,95 | 6.385 | — / — / 14 (7) | 24/0.2 |
| 19 | 0,0359 | 0,912 | 27,9 | 11,0 | 1,29 | 0,653 | 26,42 | 8,051 | ||
| 20 | 0,0320 | 0,812 | 31,3 | 12,3 | 1,02 | 0,518 | 33,31 | 10,15 | 16/0.2 | |
| 21 | 0,0285 | 0,723 | 35,1 | 13,8 | 0,810 | 0,410 | 42,00 | 12,80 | 13 / 0,2 | |
| 22 | 0,0253 | 0,644 | 39,5 | 15,5 | 0,642 | 0,326 | 52.96 | 16,14 | 7 / 0,25 | |
| 23 | 0,0226 | 0,573 | 44,3 | 17,4 | 0,509 | 0,258 | 66,79 | 20,36 | ||
| 24 | 0,0201 | 0,511 | 49,7 | 19,6 | 0. 404 | 0,205 | 84,22 | 25,67 | 1 / 0,5, 7 / 0,2, 30 / 0,1 | |
| 25 | 0,0179 | 0,455 | 55,9 | 22,0 | 0,320 | 0,162 | 106,2 | 32,37 | ||
| 26 | 0,0159 | 0.405 | 62,7 | 24,7 | 0,254 | 0,129 | 133,9 | 40,81 | 7 / 0,15 | |
| 27 | 0,0142 | 0,361 | 70,4 | 27,7 | 0,202 | 0,102 | 168,9 | 51,47 | ||
| 28 | 0.0126 | 0,321 | 79,1 | 31,1 | 0,160 | 0,0810 | 212,9 | 64,90 | ||
| 29 | 0,0113 | 0,286 | 88,8 | 35,0 | 0,127 | 0,0642 | 268,5 | 81,84 | ||
| 30 | 0.0100 | 0,255 | 99,7 | 39,3 | 0,101 | 0,0509 | 338,6 | 103,2 | 1 / 0,25, 7 / 0,1 | |
| 31 | 0,00893 | 0,227 | 112 | 44,1 | 0,0797 | 0,0404 | 426,9 | 130,1 | ||
| 32 | 0.00795 | 0,202 | 126 | 49,5 | 0,0632 | 0,0320 | 538,3 | 164,1 | 1 / 0,2, 7 / 0,08 | |
| 33 | 0,00708 | 0,180 | 141 | 55,6 | 0,0501 | 0,0254 | 678,8 | 206,9 | ||
| 34 | 0.00630 | 0,160 | 159 | 62,4 | 0,0398 | 0,0201 | 856,0 | 260,9 | ||
| 35 | 0,00561 | 0,143 | 178 | 70,1 | 0,0315 | 0,0160 | 1079 | 329,0 | ||
| 36 | 0.00500 | 0,127 | 200 | 78,7 | 0,0250 | 0,0127 | 1361 | 414,8 | ||
| 37 | 0,00445 | 0,113 | 225 | 88,4 | 0,0198 | 0,0100 | 1716 | 523,1 | ||
| 38 | 0.00397 | 0,101 | 252 | 99,3 | 0,0157 | 0,00797 | 2164 | 659,6 | ||
| 39 | 0,00353 | 0,0897 | 283 | 111 | 0,0125 | 0,00632 | 2729 | 831,8 | ||
| 40 | 0.00314 | 0,0799 | 318 | 125 | 0,00989 | 0,00501 | 3441 | 1049 | ||
Когда электрический ток проходит по проводу, он должен превышать определенный уровень встречного давления. Если ток переменный, такое давление называется импедансом. Импеданс — это вектор или двумерная величина, состоящая из сопротивления и реактивного сопротивления (реакция созданного электрического поля на изменение тока).Если ток постоянный, давление называется сопротивлением.
Все это звучит ужасно абстрактно, но на самом деле мало чем отличается от воды, протекающей через садовый шланг. Чтобы протолкнуть воду через шланг, требуется определенное давление, что аналогично электрическому напряжению. Ток подобен воде, текущей по шлангу. И шланг вызывает определенный уровень сопротивления в зависимости от его толщины, формы и т. Д. То же самое верно и для проводов, поскольку их тип и размер определяют уровень сопротивления.
Чрезмерное падение напряжения в цепи может привести к мерцанию или тусклому горению ламп, плохому нагреву нагревателей, а также к перегреву электродвигателей. Это условие заставляет нагрузку работать с меньшим напряжением, проталкивающим ток.
Эксперты говорят, что падение напряжения никогда не должно превышать 3%. Для этого нужно выбрать провод правильного размера и позаботиться об использовании удлинителей и аналогичных устройств.
Существует четыре основных причины падения напряжения.
Во-первых, это выбор материала для проволоки. Медь — лучший проводник, чем алюминий, и будет иметь меньшее падение напряжения, чем алюминий, для данной длины и размера провода. Электричество, которое движется по медному проводу, на самом деле представляет собой группу электронов, толкаемых напряжением. Чем выше напряжение, тем больше электронов может пройти через провод.
Ampacity — это максимальное количество электронов, которые могут быть вытолкнуты за один раз — слово ampacity является сокращением от амперной емкости.
Размер провода — еще один важный фактор при определении падения напряжения. Провода большего диаметра (с большим диаметром) будут иметь меньшее падение напряжения, чем провода меньшего диаметра той же длины. В американском калибре проволоки каждое уменьшение калибра на 6 дает удвоение диаметра проволоки, а каждое уменьшение на 3 толщины удваивает площадь поперечного сечения проволоки. В метрической шкале калибра калибр в 10 раз больше диаметра в миллиметрах, поэтому метрическая проволока 50 калибра будет иметь диаметр 5 мм.
Еще одним важным фактором падения напряжения является длина провода.Более короткие провода будут иметь меньшее падение напряжения, чем более длинные провода того же размера (диаметра). Падение напряжения становится важным, когда длина провода или кабеля становится очень большой. Обычно это не проблема в цепях внутри дома, но может стать проблемой при прокладке провода к пристройке, скважинному насосу и т. Д.
Чрезмерное падение напряжения может вызвать снижение эффективности работы света, двигателей и приборов. Это может привести к тусклому освещению и сокращению срока службы двигателей или приборов.Поэтому важно использовать провода правильного калибра при прокладке проводов на большие расстояния.
Наконец, величина протекающего тока может влиять на уровни падения напряжения. Падение напряжения на проводе увеличивается с увеличением тока, протекающего по проводу. Допустимая нагрузка по току такая же, как и допустимая.
Допустимая нагрузка на провод зависит от ряда факторов. Провода покрыты изоляцией, которая может выйти из строя, если температура провода станет слишком высокой. Основной материал, из которого сделана проволока, конечно, является важным ограничивающим фактором.Если по проводу передается переменный ток, скорость чередования может повлиять на допустимую нагрузку. Температура, при которой используется провод, также может влиять на допустимую нагрузку.
Кабеличасто используются в связках, и когда они соединяются вместе, выделяемое ими общее тепло влияет на допустимую нагрузку и падение напряжения. По этой причине существуют строгие правила связывания кабелей.
При выборе кабеля руководствуется двумя основными принципами. Во-первых, кабель должен выдерживать действующую на него текущую нагрузку без перегрева.Он должен иметь возможность делать это в самых экстремальных температурных условиях, с которыми он может столкнуться в течение своего срока службы.


Схема обеспечивает 2 режима работы — ручной и автоматический.
Например, АКБ ёмкостью 70 ампер-час заряжают током не более 7 ампер.
544
0720
024
404