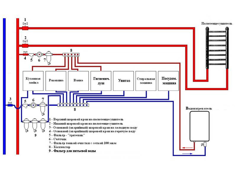
Схема водоснабжения частного дома — основные составляющие
Водоснабжение — обязательная часть современного домовладения. Возможность в любое время пользоваться водой – не просто комфортное проживание, но требование санитарии, составляющая здорового образа жизни. Правильно разработанная и смонтированная схема водоснабжения частного дома способна работать десятки лет, постепенно дополняясь и при необходимости модифицируясь.
Краткое содержание статьи:
На даче, загородной усадьбе, где вода требуется для полива растений, разведения домашних животных, водопровод является частью технологической схемы хозяйства. От того, насколько эффективна его работа, во многом зависит благополучие жильцов.
Устройство столь важной составляющей требует скрупулезного подхода. Смонтировать водоснабжение в частном доме своими руками может получиться не всегда, но представлять, как оно устроено, принципы функционирования, уметь проверить качество монтажа — необходимо.
Основные составляющие систем водоснабжения
Внешний водопровод в частном хозяйстве включает:
- Точку подключения системы – колодец, скважину, магистральную линию, проходящую по улице, родник, открытый водоем и т.п.
- Наружные линии (магистрали). Как правило, их прокладывают в подземной траншее. Магистрали могут связывать и отдельные строения усадьбы, если это предусматривает схема подключения водоснабжения в частном доме.
- Узлы ввода воды жилого дома, а также других зданий (сооружений) хозяйства (при их наличии).
Внутридомовая разводка, включающая инженерное оборудование, бывает трех типов:
- последовательная или тройниковая;
- коллекторная, которую иногда называют шлейфовой;
- гибридная, представляющая сочетание первых двух.
Для экономии схема разводки воды частного дома, дачи или фермерского хозяйства нередко разделяется на два независимых контура: питьевого и технического водоснабжения.
Читайте также: Водоснабжение и канализация в частном доме
Точка подключения водопровода
Начало схемы водоснабжения загородного дома — источник воды. В черте города, при наличии развитой системы водоснабжения в регионе, где находится дом или дачный участок питанием служит централизованная магистраль.
Чтобы сделать подключение к магистрали необходимо выполнить следующие действия:
- Получить разрешение с тех. условиями на присоединение от владельца магистрали — городского или районного управления сетями ВКХ.
- Построить приямок (колодец, кессон) для размещения вентилей и водомеров. Для этого выкапывается яма, в которой он и монтируется из бетонных колец, пластика или керамического кирпича. Если подходящее сооружение уже есть, используют его.
- Выполнить подключение или, как говорят сантехники — врезку. Для ее устройства магистраль перекрывается, но возможен вариант врезки и в действующую линию.
- Смонтировать вентиль, позволяющий при необходимости перекрыть подачу воду на дом, и установить водяной счетчик.
- На заключительном этапе представитель системы ВКХ опломбирует водомер, снимает показания, в некоторых случаях даже делает фото узла.
- Далее заключается договор водопользования, где указывают лимит потребления воды, а также сброса стоков (при наличии централизованной канализации).
Параллельно засыпают пазухи колодца, ставят плиту перекрытия, смотровой люк. Прокладывают линию водопровода к дому.
Автономные источники в схеме водоснабжения частного дома
При отсутствии центрального водопровода используют автономные источники водозабора. К наиболее распространенным относят колодцы и скважины.
Важно! Согласно требованиям законодательства для размещения колодца или скважины требуется разрешение местных органов власти. Кроме того, если скважина глубже 5 метров, по закону полагается вводить ее в эксплуатацию, с получением лицензии.
- Скважины бывают трех типов:
- артезианские, глубиной свыше 50 м. Иначе их еще называют «на известняк», поскольку обычно подземные водяные линзы расположены в известковых породах.
- на водоносный слой или, как еще говорят — «на песок». Такие скважины питаются верхней водой, насыщающей песчаные слои грунта;
- игловая скважина, как и песчаная, рассчитана на забор воды из грунтовых водоносных слоев неглубокого залегания. Её главное отличие кроется в технологии устройства. Обычную скважину бурят или пробивают желонкой, с последующим погружением обсадной трубы. Скважина-игла выполняется забивкой специальной перфорированной трубы до самого водоносного слоя.
Неглубокие скважины имеют заметно меньший дебит (объем воды, который они дают за промежуток времени), чем артезианские. Последние способны давать от 3 м3/час (объем зависит от производительности насоса и диаметра скважины). Средний дебит скважины, использующей грунтовые воды – 0,5 м3/час.
- Шахтные водяные колодцы используют на неглубоких водоносных слоях. Их максимальные глубины достигают немногим более 20 м. Однако даже колодцы глубже 10 метров сооружаются редко.
- На участках также встречаются родники. Фактически — это естественные скважины созданные трещинами в земляной толще либо выходами водоносной породы на поверхность. Использование родника, как постоянного источника водоснабжения, возможно при достаточном дебите и хорошем качестве воды из него.
- Открытые водоемы: пруд, озеро, протекающая рядом река – еще одна возможность добыть воду. Сюда же можно отнести накопительные резервуары для сбора осадков популярные в засушливых регионах.
Однако такие водозаборы редко дают воду пригодную для питья без предварительной очистки. Но даже после этого она используется в основном на технические нужды.
Важно! Фактору экологической чистоты также следует уделять особое внимание при эксплуатации неглубоких скважин или колодцев. Из-за малой глубины они чрезмерно подвержены влиянию осадочных, а также близких очагов загрязнения на местности. Кроме того, на производительность мелких скважин, колодцев, родников, открытых водоемов влияют сезонные колебания уровня грунтовых вод.
Оборудование для водозабора
В отличие от магистрального водоснабжения, при автономном подключении в схему водопровода в частном доме включают оборудование для подачи воды из источника и создания рабочего давления в трубопроводах, а также накопители.
Для подачи используют самые различные типы насосов. Их условно можно разделить на два основных вида:
- глубинные (погружные) – работают полностью или частично погруженными в жидкость;
- поверхностные.
Глубинные насосы
Для забора воды из скважин, колодцев и водоемов, как правило, используют погружные насосы. Наиболее распространены следующие их виды:
- Вибрационные. Дешевые, имеют небольшие размеры, вес, но вместе с тем невелики по мощности и ресурсу. Кроме того, их вибрация разрушительно влияет на стенки скважин, приводит к ускоренному заилению водозабора.
- Центробежные. Подходят для глубоких скважин, в том числе артезианских. Способны подавать воду на сотни метров, обладают высокой производительностью и надежностью.
- Вихревые насосы. Разновидность центробежных. Способны создавать большие напоры. Из существенных недостатков — высокая чувствительность к загрязнению воды.
- Винтовые насосы. Просты, надежны, малочувствительны к посторонним примесям. Из существенных недостатков — маленькая производительность. Отлично подходят для водозаборов из естественных водоемов, для объектов с небольшим водопотреблением.

Схемы водоснабжения с поверхностными насосами и насосными станциями
Поверхностные насосы условно делят на подающие и перекачивающие. Для водозабора (подачи), в котором расстояние до поверхности воды невелико или отсутствует, используют первый тип (обычно центробежные самовсасывающие агрегаты). Например, при эксплуатации накопительных баков для сбора дождевой воды.
К этому же типу оборудования относят насосные станции. Их отличает наличие автоматики, а также встроенного гидроаккумулятора — металлического резервуара, с резиновой емкостью внутри, в которую поступает вода от насоса. Между стенками резервуара и емкости под давлением закачан воздух. Именно он сжимается при поступлении воды и выталкивает её обратно, когда насос отключен и осуществляется водоразбор. Гидроаккумулятор решает две задачи:
- Выступает ресивером, поддерживая давление системы, снижая количество запусков насоса.
- Ликвидирует опасность гидроударов — резких скачков давления при включении подающего или перекачивающего насоса.
Автоматика служит для поддержания постоянного давления необходимого для функционирования инженерных систем или сантехнического оборудования. Работает она следующим образом:
- При открытии кран или сработке системы полива давление в трубах падает. Благодаря гидроаккумулятору этот процесс протекает плавно.
- На определенном этапе срабатывает датчик давления, включая станционный насос.
- Когда использование воды прекращается, насос некоторое время еще работает, наполняя аккумулятор.
- Отключение происходит после набора верхнего порогового давление, что является окончанием цикла.
Важно! Теоретическая глубина, с которой поверхностные насосы способны поднять воду – 10 метров (больше не позволяют законы физики). Но на практике эта величина не превышает 8 м.
Баки запаса воды (накопители)
Важная часть внутридомовой системы водопровода — бак запаса воды.
Его емкость, как правило, принимают из расчета минимальной потребности воды в сутки.
Чем выше бак установлен, тем лучше. В домах более 2-х этажей его устанавливают на верхних этажах или чердаках, в одноэтажных – на чердаках. Таким образом, даже при отключении электроэнергии на первом этаже за счет высоты водяного столба создается давление достаточное, чтобы вымыть руки, умыться, активировать слив в унитазе.
Система функционирует следующим образом:
- Насос водозабора по уличной линии подает воду непосредственно в накопительный бак. Включает насос поплавковый датчик, срабатывающий, когда уровень воды опустится ниже заданной отметки.
- Поступление воды во внутренние трубопроводы происходит уже из бака.
- Для создания комфортного давления может использоваться небольшой насос подкачки.
В такой схеме водоснабжения возможно устройство нескольких выходов на её различных участках. Например, с высокой очисткой для питья и приготовления пищи либо с более грубой для санитарно-бытовых нужд.
Очистка и обеззараживание воды для схемы автономного водоснабжения
Далеко не всегда вода, получаемая из природных источников, соответствует санитарным нормам. Часто, чем выше уровень её зеркала, тем ниже качество состава, а наиболее проблемная добывается из открытых водоемов.
Основные этапы водоочистки:
- На стадии водозабора – естественная циркуляция воды через песчаные слои грунта в скважинах или колодцах. При организации водоснабжении из открытых источников поступают следующим образом: вблизи водоема выкапывают приямок, укрепляемый деревянными плахами или камнем. Его закрывают крышкой, препятствующей попаданию пыли, мелких животных или насекомых. Между приямком и водоемом оставляют дренажный канал, ограждаемый решетками. Канал заполняется пескогравийной смесью.
- Обеззараживание источника. Для него используют химические реагенты, из которых наиболее популярна хлорная известь. Она убивает большинство болезнетворных бактерий и микроорганизмов, но её применение должно осуществляться под строгим контролем.

- В приямках или на входе схемы водоснабжения в дом устанавливаются фильтры грубой очистки. Они избавляют воду от взвешенных частиц, улучшая прозрачность.
- Углубленная водоподготовка – тонкая очистка и обеззараживание. Для нее используют облучение УФ-лампами, адсорбционные, мембранные, ионообменные фильтры. Эти методы относятся к дорогостоящим и малопроизводительным. Поэтому воду, прошедшую подобную обработку, рационально использовать лишь для питья и приготовления пищи.
Важно! Простое отстаивание воды в накопительном баке так же дает некоторый эффект очистки. Однако постепенно на его дне и стенках накапливаются отложения, которые необходимо смывать, а емкость дезинфицировать.
Читайте также: Водоснабжение и водоочистка для комфортного проживания в домеСхема трубопроводной системы частного дома
Устройство наружного трубопровода
Водозабор, накопительный бак, инженерные системы существуют не сами по себе, но завязаны в общую систему с помощью трубопроводов. До недавнего времени прокладку выполняли стальными водопроводными трубами. Сейчас их практически полностью вытеснили пластиковые (полипропилен, полиэтилен, поливинилхлорид) и медные аналоги.
Прокладку и подключение внешних магистралей ведут с учетом их зимней эксплуатации. Чтобы трубы не перемерзали, врезку выполняют ниже уровня сезонного промерзания грунта. Для этого у колодцев или над скважинами обустраивают приямки, в которых размещают вентили, насосное оборудование (при использовании поверхностных насосов) и т.п. В скважинах также может использоваться специальный быстроразъемный переходной адаптер. Он позволяет соединять вертикальный и горизонтальный участки трубопровода сквозь обсадную колонну.
Прокладка труб наружного водопровода выполняется в траншеях также ниже уровня промерзания грунта. Если по каким-либо причинам устройство траншей необходимой глубины невозможно, трубы и узлы водозабора утепляют, устраивают их подогрев с помощью греющего кабеля.
Во время ремонтов или ревизии трубы необходимо опорожнять от воды, поэтому их горизонтальные участки лучше монтировать с уклоном 0,5% к точке общего слива со сбросным краном.
Схема разводки внутри дома
Необходимость устройства приямка иногда возникает и при вводе трубопроводов в здание. Обычно здесь размещают запорные вентили, сливные краны, системы контроля. Это оказывается удобным при необходимости ремонта внутридомовой системы зимой, когда доступ к колодцу или приямку водозабора затруднен.
После ввода воды в дом, если не используется гидроаккумулятор, она поступает в накопитель. Из него через насос подкачки непосредственно в схему внутреннего водоснабжения. Как уже указывалось выше, они бывают трех типов. Из них два основных:
- Последовательная или тройниковая система – наиболее проста. По дому проходит одна труба, от которой посредством тройников выполняются отводы на водоразборные точки. Такая схема подойдет в небольшой дачный дом.
- Коллекторная (шлейфовая) схема выручит там, где присутствует значительное число потребителей. Хотя для нее требуется большее количество труб, на каждом её участке можно обеспечить желаемый напор и качество воды. Кроме того, для ремонта не потребуется перекрывать всю систему. Достаточно лишь отключить проблемный шлейф.
Отдельная линия прокладывается для работы системы горячего водоснабжения (ГВС), а также в котельную для пополнения радиаторов отопления, обеспечения нормальной рециркуляции теплоносителя. Подогрев воды выполняет накопительный бойлер либо проточный водонагреватель – электрический или газовый (двухконтурный котел, газовая колонка). Для расположения этих устройств обычно служит отдельное помещение — котельная, куда проводится линия водопровода. От системы нагрева разводка дополняется еще одним шлейфом — линией горячей воды. Она подключается к душу, к смесителю в ванной, а на кухне – к смесителю мойки.
Завершаются линии водопровода запорной арматурой: клапаном бачка унитаза, смесителями, водоразборными кранами, электромагнитными клапанами автоматического полива и т.п.
При наличии огорода отдельный шлейф направляется на полив. Поскольку в зимнее время огород не функционирует, прокладка труб этой линии в глубокие траншеи ни к чему. Заглубления на полтора-два штыка лопаты, чтобы не повредить коммуникации при перекапывании почвы, будет достаточно.
Рассчитываем систему водоснабжения
Лучше всего если проектирование вашего водопровода выполнит специалист. Однако это не всегда возможно, к тому же затратно. С другой стороны, если речь идет не об огромном дворце, а о типовом загородном доме или даче, то упрощенные расчеты не составят особой сложности.
В первую очередь необходимо рассчитать общее количество труб, соединительной и распределительной фурнитуры (тройники, колена, муфты, гребенки и т.п.), запорной арматуры, инженерного оборудования. Для этого необходимо нарисовать общую схему разводки водопровода в частном доме, включая трубы для уличной прокладки. Для двухэтажек и зданий выше эскиз для наглядности лучше выполнить в изометрии. При этом масштаб не соблюдается, а необходимая длина участков проставляется прямо на схеме.
Диаметр трубопроводов вычисляется по формулам. В них учитывается объем водопотребления, напора, другие параметры. Однако для упрощенных расчетов можно руководствоваться следующей табличкой:
| Участок | Диаметр трубы, мм | Материал |
| Прокладка от точки водозабора до внутридомовой системы и систем хоз. водопровода на участке | 25÷32 | Полиэтилен, ПВХ, полипропилен для наружных водопроводов |
| Внутридомовая разводка: | ||
| Стояки | 20÷25 | Полипропилен, медь |
| Основная разводка бытового водопровода | 10÷20 | Полимеры, медь |
| Внутридворовая разводка, система полива | 20÷25 | Полипропилен, полиэтилен, ПВХ |
Чтобы определить, достаточен ли дебит источника (скважины) используют нормы водопотребления.
Согласно СП 30.13330.2012 расход воды на одного человека составляет 200-350 л/сутки. Это значение умножают на число проживающих. Расход воды для хозяйственных нужд также определяют по нормам полива растений и потребления воды домашними животными.
Из полученного суммарного объема водопотребления, зная глубину водозабора и высоту подачи, можно определить необходимую мощность и производительность насоса. Объем гидроаккумулятора рассчитывается. Однако для среднего двухэтажного коттеджа, с двумя санузлами, с ванной и душевой кабиной вполне хватит 50 литров.
Несколько слов в заключение
Современные материалы и методы строительства позволяют собрать простую схему водоснабжения типового частного дома своими руками. Тем не менее для крупного хозяйства или усадьбы с большим числом проживающих и разнообразием потребителей воды без привлечения профессионалов не обойтись.
Особое внимание следует обратить на качество воды. Обязательно передайте на исследование СЭС образцы из своего автономного водозабора. Делать это стоит, как минимум — ежегодно.
Коллекторная разводка труб водоснабжения в квартире: что это такое и как лучше сделать | Стройка/Ремонт (своими руками)
Из-за своей надёжности и практичности многие отдают предпочтение коллекторной разводке труб водоснабжения по всей квартире. Данный способ организации подачи воды рекомендуется для квартир и домов большой площади. А также, там, где централизованная система не выдаёт нормального давления.
Что такое коллекторная разводка водопровода
Под коллекторной разводкой водопроводов понимают наличие единой трассы, к которой подключается много отводов. Каждый из них предназначен для обслуживания отдельно взятого потребителя.
При таком подключении давление распределяется равномерно. При включении крана или стиральной машины напор из, скажем, душа остается достаточно мощным.
Достоинства и недостатки коллекторной системы
Отдельно нужно отметить преимущество, заключенное в возможности подсоединять потребители, которые расположены на удаленном расстоянии от стояка. Наличие вентиля на каждом отводе позволяет отсекать линиями, что очень удобно для ремонта и обслуживания.
Достоинствами коллекторной разводки считают:
- Постоянное давление воды и непрерывная ее подача в достаточном количестве.
- Легкость проведения ревизии с целью выявления засоров и других неисправностей трубопровода.
- Минимальное число соединений, которые больше всего подвержены разгерметизации. Нет большого количества тройников, как в последовательной схеме, которая и получила название тройниковой разводкой.
- Возможность локально перекрывать напор для проведения профилактических и ремонтных работ при устранении поломок потребителей (стиральной машины, смесителя, душевой кабины, биде, ванной и т.д.). При этом можно пользоваться другими приборами и устройствами.
Для сохранения привлекательности интерьера такая разводка прячется в короб с люком, через который выполняется обслуживание коллектора, контроль режима работы, перекрытие отводов. Остальные элементы трубопроводов можно спрятать в стены или пол.
При всех достоинствах есть и недостатки:
- Высокая стоимость.
Материалов и элементов крепления потребуется больше. Количество труб, которое придется затратить в процессе монтажа, превышает минимальный объем закупки, как в случае с последовательным подключением. - Сложность монтажа. Речь идет не только о фронте работ. Уже на стадии расчета могут возникнуть трудности. Самостоятельно разобраться, конечно, можно, но привлечение специалистов – однозначное преимущество и гарантия эффективности системы. Правда объем работ (равно и сложность) приводит к увеличению сметной стоимости.
Но эти недостатки перекрывает уже то, что каждый отвод можно оснастить дополнительным оборудованием, необходимым для бесперебойной эксплуатации техники и сантехнических приборов. Так, обратный клапан сохранит воду в бойлере, реле давления установит необходимый режим и т.д.
Но все это получится только если схема составлена правильно. К стояку врезается коллектор (после счетчика и шарового запорного крана). К каждому отводу резьбовым соединением подключается труба, идущая к потребителю. В нее можно врезать все необходимое дополнительное оборудование для эффективной и безопасной работы.
Монтаж по коллекторной схемы
Коллекторы изготавливают из латуни, нержавейки, полиэтилена или полипропилена.
Полимеры не уступают по прочности металлу, и такие изделия можно эксплуатировать с той же эффективностью. Металлические коллектора предполагают резьбовое соединение. Пластик спаивается, а металлопластиковые элементы сочленяются посредством специальных муфт.
Если обратиться в специализированную компанию, будет предоставлена конечная смета, в которой указаны цены на все комплектующие системы и монтажные работы.
Когда принято решение собрать систему своими руками, нужно учитывать ряд особенностей и рекомендации специалистов:
- Комплект закупки должен включать те товары, которые понадобятся при сборке.

- Соединения может быть комбинированным, предполагающим переход с металла на пластик или металлопластик в любой комбинации.
- Количество отводов равно числу подключаемых устройств. Обычно в квартире достаточно от одного до шести отводов.
- Допускается последовательное подключение двух и более коллекторов с различным числом отводов.
- Для холодной и горячей воды используются разные коллекторы.
Выбор материалов и комплектующих – не единственная особенность. Работы также выполняются с применением ряда правил. Но главные отличия заключены в типе системы. Это может быть подача холодной или горячей воды, а также отопление.
Водоснабжение
Выбирая трубы нужно учитывать температурный режим. Для горячей воды подойдут металлические и металлопластиковые трубы, если на последних есть специальная маркировка. Систему водоснабжения холодной водой можно организовать с применением пластиковых труб. Однако, нужно учитывать, что замуровывать их не стоит ввиду того, что они подвержены высокой степени термической деформации.
Допускается применение технологии, когда разводка прячется в стены или пол. Здесь есть ряд ограничений. Стены не могут быть железобетонным, несущими конструкциями. Перекрытия из пустотных плит штробить нельзя. Но если дом из кирпича, а пол – монолитная плита на грунте, это сделать можно. Альтернатива – трубы в стяжке.
Отопление
В данном случае коллектор предназначен, чтобы равномерно распределять теплоноситель, давая возможность перекрывать ненужные «ветки».
Особенность коллекторной разводки – отдельное подключение каждого радиатора, комнаты, этажа и т.
д. благодаря этому экономится теплоноситель. Если часть дома не используется, и его отапливать не нужно, достаточно отключить ее или снизить циркуляцию, поддерживая допустимый минимум.
Плюсы такой системы схожи с преимуществами идентичных водопроводных систем. При ремонте и обслуживании нет необходимости останавливать котел. Но и недостатки те же. Большее количество затраченных материалов, сложность монтажа, и как следствие большая сметная стоимость. Зато вмуровав трубы в стяжку, можно собрать систему «теплый пол». Тогда трубопровод и радиаторы не будут портить интерьер помещения.
Советы сантехника
Главное отличие специалиста от любителя, который решил смонтировать разводку воды самостоятельно в том, что профессионал знает, на что обращать внимание, чтобы не допустить ошибок. Но если воспользоваться следующими рекомендациями рисковать не придется:
- Нельзя экономить на материалах. Пластик стоит дешевле, но и возможностей у него меньше. Несущие способности минимальны, температурные деформации большие. Материал не отличается особой прочностью. Железо ржавеет, гниет. Металлопластик не имеет этих недостатков, но стоит дороже.
- Не нужно экономить на теплоизоляции. Трубы горячего снабжения, утопленные в пол или стену нужно изолировать термостойким материалом. Если это отопление – хорошо, что тепло отдается перекрытию. Но если речь идет о горячей воде, то из крана она будет идти еле теплая.
- В процессе монтажа торцы трубок закупориваются целлофаном или ветошью. Это необходимо, чтобы в трубопровод не попадали твердые частицы (окалина, стружка, ржавчина и т.д.). Наличие фильтра грубой очистки не облегчит ситуацию, так как устанавливается на входе. Последствия – неправильная работа подключенных приборов с последующим выходом из строя.
- Нарушение технологии пайки пластиковых трубопроводов приводит к течи воды.
Перед тем, как паять трубы, нужно удалить все остатки не только грязи, но и влаги. - Использование неподходящего инструмента. Латунь, сплавы, пластик, который применяется при изготовлении фитингов и прочих элементов запорной арматуры, материал прочный. Но если при закручивании применить слишком большую силу, корпус может расколоться. В случае с металлопластиком система собирается руками, тестируется, а уже потом производится протяжка резьб.
- В качестве уплотнителей нужно использовать специальные прокладки. Это особенно важно, если монтируется отопление или горячий водопровод. Резьбовые соединения герметизируются фум-лентой. Силикон используется в качестве дополнительного средства герметизации.
- Когда требуется завести трассу в соседнюю комнату, сверлятся отдельные отверстия для каждой ветви разводки. То же касается и случаев, когда собирается скрытая система. Это нужно для того, чтобы каждый участок находился в том температурном режиме, в котором он должен быть по ГОСТу. Иначе холодная вода будет подогреваться, а горячая остынет.
Источник: https://vodatyt.ru/vodoprovod-dlya-kvartiry/kollektornaya-razvodka.html
Вам была полезна эта статья? Ставьте палец вверх! Подписывайтесь на канал и давайте общаться в комментариях!
С уважением, Пётр Андреевич.
Как выбрать схему разводки водоснабжения в квартире
Автор статьи
Максим Мамонтов
Эксперт по ремонту
В большинстве случаев подробный чертеж схемы водоснабжения в квартире не обязателен, это скорее обязательный этап проектирования частных домов. Однако, даже жителю новостройки такая схема может понадобиться — например, для регистрации счётчика на воду.
К тому же наличие такой схемы удобно само по себе и может сильно пригодиться в будущем.
В первую очередь стоит сделать чертеж схемы водоснабжения, где, как минимум, должны быть обозначены:
- трубы горячего и холодного водоснабжения, их материал и просвет;
- направление тока воды;
- приборы учета;
- запорные устройства;
- аварийные клапаны;
- точки водоразбора с названием;
- при наличии — резервные ветки и оборудование.
Если система подачи воды спроектирована и смонтирована правильно, то она обеспечивает нормальную работу всех подключенных к ней устройств и напор воды. Сейчас систему подачи воды в квартиру проектируют и монтируют по одному из трех вариантов.
Последовательная (она же тройниковая) схема
Это наиболее дешевый вариант подключения водопроводных магистралей, использующийся уже несколько десятилетий. При тройниковой схеме диаметр главной трубы больше, чем диаметр труб, от него отходящих. Трубы горячего и холодного водоснабжения монтируются параллельно друг другу и все устройства, потребляющие воду, подключаются к магистралям с помощью специальных тройников.
Для квартиры с одним санузлом и небольшим количеством устройств, потребляющих воду, такая схема оптимальна. Она не требует большого количества материалов и расходников, относительно дешева и проста в монтаже. Если трубопровод спроектирован и смонтирован правильно и из материалов высокого качества, вероятность аварий на нем стремится к нулю. Кроме того, в такой системе не будет значительных перепадов давления.
К числу минусов такой схемы можно отнести следующее:
- если подключено много устройств, потребляющих воду, давление в системе снижается;
- если протечка все-таки возникнет, то найти ее будет сложно, потому что магистраль занимает значительную площадь;
- отключить одно из устройств от водоснабжения без перекрытия водопроводной магистрали на входе нельзя;
- к большей части узлов нет нормального доступа, поэтому в случае поломки магистрали придется разбирать часть отделки квартиры.

Коллекторная схема разводки
Стиральные машинки, посудомойки — сложно представить, как же без всего этого обходилось раньше. Однако, чтобы одновременно использовать эти приборы, нужна и более современная схема. Коллекторная схема водоснабжения предполагает отдельное подключение каждого устройства к коллектору, а того — напрямую к главной водопроводной магистрали.
Минусов у нее два, но зато существенных — материалы и оборудование обходятся гораздо дороже, и монтировать такую систему намного сложнее. Но при этом можно легко провести профилактику или ремонт любого потребляющего воду прибора, не отключая водоснабжение на входе. К числу плюсов можно отнести также:
- большую надежность системы в силу малого количества соединений;
- возможность регулирования подачи воды или ее полного отключения для каждого отдельного устройства при помощи шарового крана;
- возможность учесть особенности каждого прибора для его защиты — например, установку редукторов и фильтров.
При комбинированной схеме к одному из ответвлений коллектора подключают несколько приборов, последовательно соединяя их трубами. На больших площадях это может существенно снизить стоимость расходы на систему водоснабжения.
Как выбрать фильтр для воды
ЧитатьВ каталоге материалов онлайн-сервиса UGOL собраны товары для интерьера, дома и ремонта из всех магазинов.
- Цены на товар можно сравнить по разным магазинам прямо на странице товара. Лучшее предложение — справа от изображения товара, ниже размещен полный перечень магазинов, где можно приобрести этот товар, с указанием цен и условий доставки. Так что определиться с выбором можно онлайн, без беготни по магазинам.
- В 3D-редакторе можно рассмотреть в деталях, как понравившиеся материалы или мебель будут выглядеть в вашей квартире. Кроме того, онлайн-сервис UGOL рассчитает расходы на ремонт и напомнит о забытых, но необходимых для ремонта инструментах и фурнитуре.

- Выбранные товары можно заказать через единую корзину каталога UGOL, в каком бы магазине они не продавались. Это поможет ничего не забыть и спланировать доставку.
Водоснабжение правильный монтаж в квартире — ovk24.ru
Замена и разводка труб водоснабжения в квартире
Монтаж разводки водоснабжения в квартире является приоритетом при ремонтных и строительных работах. Ведь именно вода является залогом комфортного проживания, к тому же, во время дальнейших работ она понадобится для приготовления различных смесей и других ингредиентов для проведения ремонта. Таким образом можно смело говорить о том, что именно монтаж систем водоснабжения в квартире стоит особняком. Но, квартира квартире рознь, к тому же, многое зависит от потребностей самого жильца. Соответственно необходимо правильно разработать план и схему проведения работ, выбрать наиболее подходящий вариант разводки. А таковых есть два. По типу поставки воды к водопотребителям (краны, смесители, унитаз, душ и т.д.) можно выделить такие схемы подключения как:
- Тройниковая разводка.
- Коллекторная разводка.
Кроме того, схема прокладки также делится на наружную и внутреннюю.
Тройниковая разводка труб
Тройниковая разводка, или как её еще называют последовательная, представляет собой простейшую прокладку магистралей. От централизованного источника, то есть стояка, прокладывают всего 2 трубы — для горячей и холодной воды. Хороша эта схема тем, что на неё уходит минимальное количество времени и сил. Кроме того, тройниковая прокладка схемы водоснабжения менее затратная с точки зрения финансов, так как здесь необходимо минимальное количество самих труб, материалов и оборудования. Что касается отрицательных сторон, то на них также следует обратить внимание. Главный недостаток состоит в том, что при такой разводке часто падает давление при включении сразу нескольких водопотребителей. К тому же, нельзя перекрыть отдельные магистрали — выключение воды осуществляется по всей квартире путем поворота единого вентиля.
Коллекторная схема водоснабжения
Что касается схемы коллекторной, то она позволит вам подключить каждую точку холодного или горячего снабжения посредствам целого отрезка трубы. Такое подсоединение более надежно, так как сокращается количество соединительных элементов. А соответственно сама прокладка более долговечна. На отрезках устанавливаются коллекторы, которые оснащаются отдельными кранами. Этот фактор позволит выполнить перекрытие потока на каждом выбранном отрезке в случае необходимости. То есть, вы можете отдельно выключить воду в ванной, туалете или кухне, если необходим ремонт сантехники или по другой причине. Но, стоит заметить, что здесь предполагается дополнительное оборудование, собственно, сами коллекторы. Соответственно и стоимость такого подключения будет гораздо выше, да и срок выполнения работ куда больше.
Прокладка труб под полом
Прокладка труб под полом, или скрытая прокладка, как её называют сантехники и профессиональные строители, более популярна в современных квартирах, когда выполняется ремонт по эксклюзивному дизайну. В большей степени это дизайнерская работа. Ведь при внутренней прокладке основное внимание уделяется тому, чтобы скрыть трубопровод в специально подготовленных конструкциях. Это могут быть:
- Штробы.
- Коробы.
- Специальные каналы.
- Ниши.
Но чаще всего разводку такого типа осуществляют под полом. Это значительно упрощает саму работу, а также способствует экономии пространства. такой способ очень популярен в большинстве случаев, так как зачастую помещение санитарной зоны не предоставляет такой роскоши, как установка отдельных ниш и коробов, чтобы спрятать трубопровода. Прокладка труб под полом требует дополнительных работ, в частности — демонтаж стяжки, частичный или полный. Если вы собираетесь выполнять полную замену стяжки пола, тогда вам следует обратить внимание именно на этот способ. Но, перед тем как приступить к работам тщательно изучите структуру и основные её положения.
Ведь в случае, если труба даст течь это чревато серьезными последствиями. Поэтому такие работы обычно выполняют специалисты высокого уровня. Нужно не только правильно осуществить саму прокладку, но и подобрать трубопровод, а также соединительные элементы, которые будут способны прослужить длительный период времени и не подвержены механическим воздействиям, так во время нагрузки на сам пол, она будет оказываться и на трубы.
Открытая прокладка труб
Монтаж труб водоснабжения в квартире может быть осуществлен и посредствам открытого типа прокладки магистралей. Здесь главным преимуществом является то, что проводка всегда на виду и доступна, что существенно упрощает ремонт. Данный метод актуален в том случае, когда место имеют множественные соединения и трубы. Но, с другой стороны смотрится открытая проводка менее эстетично. Ведь все соединения, вентили и хомуты находятся на виду, что никак не придает эстетики помещению. В прочем в некоторых случаях такой метод является безальтернативным, особенно в старых многоквартирных домах.
Вам также будет интересно
Схемы системы отопления дома :: Системы отопления водоснабжения :: Статьи :: Сибирское Инженерное Бюро
Схема отопления: зависимая и независимая
Отопительная система может подключаться к тепловым сетям по зависимой или независимой схеме. Если подключение происходит по зависимой схеме, тогда перегретая вода из теплосетей смешивается (в определённой пропорции) с обратной водой из системы отопления. Таким образом, получается вода с температурой пригодной для системы отопления. При таком подключении тепловые пункты оснащаются насосными смесительными установками или водоструйными элеваторами.
При подключении по независимой схеме перегретая вода контактирует с водяным контуром системы отопления через стенки теплообменника, тое есть смешения воды не происходит. Для этого используются водяные теплообменники, а необходимый напор обеспечивает циркуляционный насос.
Схемы разводки системы отопления
На сегодняшний день наиболее распространенными схемами разводки системы отопления являются коллекторная и лежаковая.
Коллекторная разводка предполагает, что на каждом уровне, в специально предназначенном шкафу, располагаются коллекторы, из которых к радиаторам отопления идут трубы и характеризуется независимым подключением каждого радиатора. Подобная схема разводки дает возможность регулировать систему и установку специальных электромоторов, поддерживающих заданную температуру в комнатах. Надо сказать, что коллекторная схема стоит дороже лежаковой на 10-15%, однако она признана более удобной в использовании и обслуживании.
Преимуществом коллекторной разводки является относительная легкость монтажа (минимально количество соединений) гидравлическая стабильность системы. Очередным преимуществом коллекторной разводки является возможность замены поврежденного участка трубы без разрушения конструкции пола.
Лежаковая схема разводки представляет собой основной лежак в цокольном этаже, от которого сквозь уровни дома проходят стояки, на которых «висят» радиаторы. Такая схема актуальна в деревянных домах, где нет возможности спрятать коллекторные шкафы.
В некоторых случаях такой способ разводки значительно снижает стоимость системы отопления (по сравнению с коллекторной). Это связано с отсутствием коллекторов, шкафов и меньшим количеством трубопроводов. Но такая система гидравлически менее стабильна по сравнению с коллекторной системой, в случае пробоя трубопровода нет возможности её замены без частичного разрушения стяжки пола. Поэтому при возникновении такой ситуации, на место поврежденного участка ставится соединительный патрубок.
Способы разводки труб к радиаторам
Применяется два способа разводки труб к отопительным приборам: однотрубная и двухтрубная.
Однотрубная схема разводки системы отопления
При однотрубной разводке теплоноситель переходит последовательно от одного радиатора к другому, при этом остывая.
В этом заключается недостаток однотрубной системы: последний радиатор в цепочке может быть значительно холоднее первого.
Данная разводка возможна в небольших системах отопления. Например: одноэтажный коттедж общей отапливаемой площадью до 150 кв.м. Возможна, как скрытая разводка в конструкции пола, так и открытая по периметру стен. Однотрубная разводка дешевле, однако, возможность управления теплом в каждой комнате может быть затруднительна. При отключении одного радиатора, работоспособность всей системы нарушается.
Однотрубная разводка системы отопления
Двухтрубная схема разводки системы отопления
В случае двухтрубной схемы разводки к каждому радиатору подводится две трубы — прямая и обратная. Такой тип разводки позволяет иметь одинаковую температуру теплоносителя на входе во все отопительные приборы.
Данная разводка возможна в любых системах отопления, для домов с различной площадью. Возможна, как скрытая разводка в конструкции пола, так и открытая по периметру стен. Управление температурой может производиться в каждой комнате индивидуально. При необходимости можно снять любой радиатор без слива теплоносителя из системы отопления (например, для проведения отделочных работ).
Двухтрубная разводка системы отопеления
Двухтрубная разводка разделяется на два вида:
- с параллельным подключением радиаторов;
- лучевая или коллекторная, когда от коллектора «лучами» к каждому отопительному прибору подводятся две трубы — прямая и обратная.
Как правило, лучевая (коллекторная) разводка прокладывается скрыто с последующей заделкой в конструкцию пола и стен. Открытая прокладка труб не практикуется, так как нагромождение труб портит внешний вид помещений.
Недостатком лучевой системы называют большие затраты труб, а ее преимущество заключается в возможности легкой регулировки температуры в каждой комнате и балансировке системы.
Лучевая (коллекторная) разводка системы отопления
Проекты 7 солнечных водонагревательных систем
Майкл Хаклман | |
| Выпуск № 65 • Сентябрь / октябрь 2000 г. |
(Роб Харлан — генеральный подрядчик и подрядчик по солнечной энергии с 25-летним опытом работы с солнечными системами водяного отопления в округе Мендосино, Калифорния. Сегодня Роб в основном проектирует и устанавливает фотоэлектрические системы.)
MH: Роб, расскажете ли вы вкратце историю проектирования и внедрения систем солнечного водяного отопления за последние 30 лет?
Rob: Солнечные водонагревательные системы получили настоящий импульс в 1970-х годах, когда в рамках государственных и федеральных программ были предложены налоговые льготы, чтобы помочь людям сделать инвестиции.Эти системы предназначались в первую очередь для горячего водоснабжения, т. Е. Душа, мытья посуды, приготовления пищи и стирки одежды. Они также были популярны для нагрева воды в бассейнах и джакузи. Это движение замедлилось до черепашьей скорости, когда закончились налоговые льготы.
MH: Насколько я помню, многие производители также исчезли, когда исчезли налоговые льготы. Конечно, некоторые из этих систем были плохо спроектированы, использовали дешевые компоненты или не имели надлежащей защиты от замерзания, перегрева или коррозии.Я знаю, что вы модернизировали солнечные водонагревательные системы на протяжении многих лет или старые системы в домах и на предприятиях в пользу более новых конструкций. Что вы думаете о дизайне и оборудовании 30 лет назад?
Rob: Некоторые проекты действительно были ошибочными — плохо реализованы, слишком сложны или включали непроверенные идеи. Тем не менее, даже хороший дизайн требует некоторого ухода. Недостаток квалифицированного обслуживающего персонала и запчастей приводил к повреждению некоторых систем. Солнечные коллекторы этих систем на самом деле довольно прочные и часто возвращаются в новые установки, которые продаются «как есть» или используются.Сегодняшние производители солнечных водонагревательных систем и компонентов извлекли пользу из уроков, извлеченных давно. Ситуация возвращается в устойчивый ритм с производством различных типов систем. Большинство из них обладают хорошей надежностью, имеют гарантию и, как правило, соответствуют проверенным временем конструкциям.
MH: Есть несколько основных частей для большинства солнечных водонагревательных систем (рис. 2): коллектор (и), накопительный бак, теплоноситель и соединительный трубопровод. Коллектор улавливает солнечные лучи и преобразует их в тепло, которое передается в резервуар для хранения с помощью жидкости, такой как вода или антифриз.Расширительный бак используется в закрытых системах для компенсации небольших изменений объема, возникающих при нагревании и расширении воды или антифриза. Если используется гликоль (нетоксичный жидкий антифриз), необходим теплообменник для передачи тепла от коллектора к воде, которая будет выходить из крана. Предохранительный клапан T&P (температура и давление) — это обычное предохранительное устройство, которое находится в верхней части водонагревателей. Если вода становится горячее, чем должна, или система создает слишком большое давление, этот клапан откроется, выпуская воду до тех пор, пока температура или давление не упадут до более безопасного уровня.Простейшая система управления отключает резервную систему отопления (газ или электричество) в светлое время суток, давая возможность солнцу нагреть всю воду в накопительном баке.
Rob: И — в активных системах контроллер включает и выключает насос при наличии солнечного тепла. Давайте определим несколько терминов, используемых для описания этих систем — активный против пассивного, открытый против закрытого. Активная система — это система, в которой для перемещения тепла используются насосы. Пассивная система — это система, которая не содержит насосов, а полагается на естественную конвекцию, теплопроводность или излучение для перемещения тепла.Открытая система означает, что вода, циркулирующая через коллектор, представляет собой ту же воду, которую вы используете в душе (рис. 3). В закрытой системе отдельная нагретая жидкость циркулирует из коллектора через небольшой контур, который включает теплообменник, обычно расположенный в резервуаре для хранения (рис. 4).
MH: Я понимаю, почему некоторые люди предпочитают пассивный дизайн активному. Для насосов, элементов управления, реле и клапанов с электроприводом требуется электричество. Электричество — это очень специализированная и сложная форма энергии.Люди, которые живут в сельской местности за пределами сети, знают, что такое роскошное электричество. Мы знаем, что это роскошь, потому что изготавливать это дорого. И очень дорого делать много. Выход за пределы сети — это шок для людей, которые большую часть своей жизни прожили с энергоснабжением. Конструкция с пассивным солнечным отоплением для горячего водоснабжения или обогрева дома требует небольшого количества электричества или совсем его не требует. Меньше деталей, меньше ошибок, меньше денег, которые нужно выкинуть из бумажника. С пассивным — все дело в дизайне.Считавшееся экспериментальным в 1970-х годах, пассивное солнечное отопление зарекомендовало себя во всем мире в широком диапазоне климатов. Говоря о климате, зачем кому-то выбирать закрытую систему, а не открытую?
Rob: Защита от замерзания. Если вода в коллекторе замерзнет, разорвется труба или коллектор. Он грязный, сливает горячую воду, и его нужно ремонтировать. Вам не обязательно жить в месте с сильными морозами. Вода в коллекторе под открытым небом может фактически замерзнуть, когда температура окружающего воздуха достигает 40 градусов по Фаренгейту.Это состояние называется излучением ночного неба.
MH: Между прочим, замерзшая вода может разорвать пластиковый, металлический, стеклянный или каменный контейнер по двум причинам. На самом деле это просто свойства воды. Во-первых, вода практически несжимаема. Во-вторых, вода слегка расширяется, когда она превращается из жидкости в твердое тело. Вода, неподвижная внутри небольшой трубки или трубы и подверженная замерзанию, затем начнет расширяться, превращаясь в лед. Неспособный сжаться, он увеличивает объем, разбивая все, что в нем содержится.
Роб: Верно. Фактически, различные стратегии, используемые для борьбы с возможностью замораживания, определяют основные типы систем и их относительную сложность. Я разделил существующие системы на семь типов: встроенный коллектор / накопитель, термосифон, трехсезонный, обратный дренаж, дренаж, рециркуляция и активный замкнутый контур.
MH: Опишете ли вы их все сначала в целом, а затем оцените их достоинства и недостатки на собственном опыте?
Роб: Буду рад.Прежде всего, я должен сказать, что мой опыт использования солнечной горячей воды ограничен моей зоной обслуживания (прибрежная северная Калифорния), где довольно мягкий климат с периодическими замораживаниями света. Я прошу ваших читателей помнить об этом, когда я говорю о различных системах.
1. Встроенный коллектор / накопитель — это самый простой и исторически самый старый тип солнечной системы водяного отопления. Покрасьте резервуар в черный цвет, поместите его в большой ящик, заизолируйте его со всех сторон, кроме покрытой стеклом или пластиком, и направьте на солнце.Вода в баке нагревается непосредственно солнцем и хранится в том же блоке. В торговле это также известно как система хлебного типа. Примером изготовленного устройства такого типа является Servamatic ™. Произведенные в 1970-х годах, многие из них работают до сих пор. Тот же принцип можно увидеть в сегодняшнем устройстве ProgressiveTube ™ (рис. 5). Это также линейные блоки, расположенные между колодцем и душем. Вы получаете столько горячей воды, сколько собирают и хранят.
MH: Это популярная конструкция и в домах.Просто, дешево и часто изготавливается из переработанных материалов. Однажды я принял душ на ранчо, которое посетил, из воды, нагретой в длинном тонком 20-галлонном резервуаре внутри старого большого холодильника с прозрачной крышкой, направленной на юг. Я принял долгий горячий душ на холодном ночном воздухе. Хороший опыт.
Роб: Мне очень редко приходилось обслуживать целостную систему коллектора / хранилища, что свидетельствует об их долговечности.
2. Термосифонная система — еще один способ солнечного нагрева воды (рис.6). Солнечный свет падает на трубы и ребра внутри коллектора, по которым циркулирует вода или гликоль. Вход и выход коллектора подсоединены к входу и выходу накопительного бака, соответственно. Если бы мы говорили об электричестве и полярности, мы бы сказали, что коллектор параллелен резервуару для хранения. Тем не менее, он образует петлю. Нагретая жидкость перемещается из коллектора в резервуар для хранения и обратно в коллектор посредством процесса, называемого термосифоном. Это естественное конвективное действие.Если вы подключили это как открытую систему, резервуар для хранения мог бы быть вашим собственным водонагревателем.
MH: Я хотел бы уточнить несколько вещей, которые вы сказали. Термосифон возникает, когда вода, нагретая в коллекторе, расширяется и поднимается, подталкивая более холодную воду в остальной части контура к течению. Более холодная вода выталкивается из нижней части резервуара в нижнюю часть коллектора. Как только начинается кровообращение, процесс продолжается весь день.
Подобно тому, как солнце нагревает воду в коллекторе, ночное небо может охлаждать коллектор, вызывая обратный поток.Подумай об этом. Вода в коллекторе охлаждается за счет ночного застоя. Холодная вода тяжелее и тонет, толкая весь контур в обратный поток, перемещая более теплую воду из бака в коллектор, который, в свою очередь, охлаждается. Это быстро избавит вас от с трудом заработанной горячей воды.
Самый простой способ избежать этого — расположить нижнюю часть резервуара над верхней частью коллектора (рис. 6). Это физический трюк, который предотвратит обратный поток. Иногда невозможно поднять резервуар над коллектором.Термосифон будет работать, даже если резервуар расположен на уровне коллектора или даже немного ниже него. В этом случае добавление обратного клапана предотвратит обратный поток (рис. 7). Избегайте использования стандартного обратного клапана давления. Он слишком устойчив к потоку термосифона. Вместо этого используйте обратный клапан гравитационного типа. Наклоните его к водопроводу, чтобы давление открывалось минимальным, а при закрытии — обратным потоком.
Сам по себе солнечный коллектор для многих является загадкой, и я получаю много вопросов по этому поводу.Обычная конфигурация использует коробку, решетку из водяных трубок, изоляцию и стеклянное или пластиковое остекление (рис. 8). Ящик представляет собой большую неглубокую кастрюлю, дизайн которой может быть меньше и больше по ширине и длине, чем у стандартного листа фанеры размером 4х8 футов и глубиной 4-6 дюймов. В промышленных конструкциях для ящиков используется нержавеющая сталь или алюминий, но в большинстве бытовых приборов используется фанера. Если они правильно приклеены, прикручены и герметизированы от непогоды, они будут прочными.
Самодельные конструкции начинаются с листа фанеры 4 × 8 футов толщиной ½ или ¾ дюйма.Из него (или другого листа фанеры) вырежьте по две полосы по 4-6 дюймов с каждого измерения, чтобы обеспечить материал для четырех сторон коробки. Медные коллекторные трубы большого диаметра (от 1 ½ дюйма до 2 дюймов) в верхней и нижней части коллектора ориентированы горизонтально и соединены по водопроводу с меньшими вертикальными трубами (например, трубкой ½ дюйма), расположенными на расстоянии 3-6 дюймов друг от друга. Оловянные или медные ребра или лист механически и термически соединяются с трубками различными способами. Трубки и ребра черняют краской или с помощью электрохимических процессов.Добавляются фитинги для подключения к внешней сантехнике или другим коллекторам. Изоляция из листового пенопласта добавляется сзади и со всех сторон этого узла, когда он установлен в коробке.
Стекло, стекловолокно для теплиц или другое полупрозрачное пластиковое остекление добавляется в комплект. Стекло доступно в различных размерах, особенно если оно переработано. Устойчивое к ультрафиолетовому излучению стекловолокно доступно в местных строительных магазинах различной ширины. Не обременяйте себя пластиками, которые кристаллизуются в течение одного или двух сезонов под воздействием ультрафиолетовых лучей солнца.Сначала выберите свое остекление. Наилучшие результаты экономии, когда размер коробки соответствует размеру стекла, которое у вас уже есть или вы можете получить.
Rob: Я не хочу поддерживать строительство собственных коллекторов, учитывая наличие бывших в употреблении коллекторов. Если вы строите самостоятельно, не используйте алюминиевые амортизирующие пластины. Они плохо отреагируют на медные трубки. Кроме того, любые стыки внутри коллектора лучше всего припаять серебром. Коллектор испытывает большие перепады температуры. Это сложно для стандартных паяных соединений.
MH: Действительно, опыт создания собственного коллектора обычно дает представление о том, насколько на самом деле недороги бывшие в употреблении коллекторы. Итак, моя рекомендация энтузиастам-самоделкам: не создавайте целую кучу коллекторов, не построив сначала.
Rob: Еще несколько комментариев по термосифонированию. Если вы используете термосифон с водой и живете в климате с отрицательными температурами, ваш коллектор замерзнет и лопнет.Иногда в таких системах устанавливаются клапаны пассивной защиты от замерзания. Часто называемые клапанами Dole, они предназначены для открытия при заданной температуре, 34 ° F или 45 ° F. С них капает вода, чтобы создать поток через коллектор и, таким образом, предотвратить замерзание. По моему опыту, эти клапаны ненадежны, поэтому я не могу их рекомендовать.
MH: Я лично не использовал клапаны Dole, но знаю, что некоторые люди в этом районе, в том числе Стивен Хеккерот, действительно доверяют им и используют их. Однако я также понимаю, что клапаны Dole необходимо периодически проверять и чистить.Если вы относитесь к тому типу людей, которые плохо разбираются в регулярном обслуживании, вам лучше выбрать другую систему.
Rob: Если вы живете в климатической зоне без отрицательных температур, хорошо подойдет открытая термосифонная система. Если нет, все же рекомендую использовать гликоль и теплообменник для контура термосифона.
3. Трехсезонная система — еще одна тактика борьбы с замораживанием. Идея состоит в том, чтобы использовать солнечную систему нагрева воды в течение трех сезонов и осушать ее в течение четвертого сезона.Это может быть термосифон или насосная система, и предполагается, что владелец будет использовать другой источник энергии для нагрева воды.
4. Обратный сток — еще один вид солнечной системы нагрева воды (рис. 1). Это сливает воду из панелей в резервуар, когда нет тепла от солнца. Таким образом, в панелях нет воды и они не могут замерзнуть. Для сбора этой воды используется резервуар без давления, а насос наполняет панели, когда обнаруживается солнечное тепло.
5. Drain-down — это вариант солнечной водонагревательной системы с обратным сливом.Здесь вода сливается на землю. Это довольно распространенная конструкция, особенно в старых системах. Он использует клапан Sunspool ™ для заполнения панелей для работы. Тот же самый клапан, когда он достигает более низкой температуры, открывается, чтобы слить воду, которая находится в панелях, на землю.
6. Другой тип солнечной системы нагрева воды — это рециркуляция. Этот метод защиты от замерзания активирует насос для циркуляции небольшого количества горячей воды из резервуара для хранения обратно в панели при низких температурах окружающей среды.
7. Активный замкнутый контур — последний тип солнечной системы водяного отопления в моем списке (рис. 9). В этой конструкции используется любая жидкость в контуре от коллектора до накопителя, которая не замерзает при низких температурах, которые могут возникнуть в системе. Тепло, собранное в коллекторе, передается воде в накопительном баке через теплообменник. Какие жидкости не замерзают? Я видел системы, использующие гликоль, силиконовое масло и метанол. Автомобильный антифриз может показаться хорошим кандидатом, но он ядовит.Самым популярным теплоносителем является полипропиленгликоль, наполнитель теста для пищевых продуктов, используемый в хлебопекарной промышленности. Он стоит около 20 долларов за галлон и смешивается с водой. 10% -ная смесь защитит коллекторы до 20-25 ° F. Отношение гликоля к воде увеличивается при более низких температурах. Я использую смесь 50/50 в своей зоне обслуживания.
Об использовании чистой воды в солнечной системе нагрева воды можно многое сказать. Вода нетоксична, широко доступна и дешева. Кроме того, это наиболее эффективный теплоноситель, который не разлагается при использовании.Гликоль также нетоксичен, но со временем разрушается. Под воздействием высоких температур он становится кислым и со временем начнет разъедать вашу сантехнику. Итак, гликоль нужно периодически проверять. Я использую лакмусовую бумажку, чтобы проверить его pH. Обновить систему новой водно-гликолевой смесью довольно просто.
Между прочим, есть некоторые типы систем, которые не попадают ни в одну из этих семи категорий.
Популярный Copper-Cricket ™ — один из примеров. В этой системе использовалась смесь 20% метанола под вакуумом, чтобы фактически «перекачивать» нагретую жидкость в резервуар для хранения без насоса.Он работает по тому же принципу, что и перколятор для кофе, для передачи тепла. Другой пример — семейство солнечных тепловых коллекторов Sun ™. В них используются колонны откачанных труб для сбора и передачи тепла.
Есть и более простые вещи. Некоторые люди просто накручивают пластиковую трубу спиралью на землю, чтобы предварительно нагреть воду, поступающую в их стандартный водонагреватель. Это работает, но если внезапное замораживание не испортит ее, то долгосрочное воздействие солнечных лучей на пластиковую трубу будет.
MH: Более мягкая и гибкая черная пластиковая трубка, о которой вы говорите, обозначается как полиэтиленовая или полиэтиленовая трубка.Ультрафиолетовое излучение солнца разрушает любой пластик, разрушая связи полимеров и делая пластик хрупким. Черные трубки, продающиеся в рулонах, не предназначены для работы под прямыми солнечными лучами и высоких температур. Горячая вода, особенно с мягкой водой, также выщелачивает стабилизаторы и цемент для стыков из труб. Это отлично подходит для душа, но вы не хотите пить эту воду или готовить на ней.
Роб: Если я заметил одну вещь, так это то, что большинство людей, создающих свою собственную систему, пытаются заново изобрести колесо, и их конструкции иногда отражают непонимание основных принципов.Имея хорошие планы, большинство людей могло бы построить хорошую систему. Тем не менее, многие люди не хотят этого делать сами.
MH: Я предпочитаю создавать свою собственную систему, но должен признать, что часто переоценивал свою способность быть там, когда система действительно нуждалась во мне. Роб, не могли бы вы вернуться к списку систем и поделиться своими мыслями о преимуществах и недостатках каждого типа?
Rob: Интегрированная система коллектора / накопителя имеет преимущества низкой стоимости, простоты и отсутствия насосов или средств управления.Даже самодельные версии долговечны. Резервуар имеет достаточную тепловую массу, чтобы избежать замерзания, за исключением мест с сильной заморозкой. Недостатки? Эта конструкция относительно неэффективна, и вода часто не достигает очень высокой температуры, потому что отношение стекла к массе невелико в системе типа хлебных коробок. Потери тепла из коллектора высоки в ночное время, поэтому определенно существует время оптимального использования производимой горячей воды, обычно днем и вечером. Комбинация коллектор / резервуар тоже тяжелая.Заполненный, он может достигать 650 фунтов и облагаться налогом на неармированную крышу.
Более новые коллекторы ProgressiveTube ™ этого типа (рис. 5) просты и используют 4-дюймовые медные трубки и ребра со специальными «селективными» поверхностями. Они извлекают больше солнечной энергии, чем почерневшие поверхности, и сопротивляются повторному излучению этой энергии ночью. Я рекомендую системы ProgressiveTube ™ для моей климатической зоны.
Термосифонная система имеет преимущества простоты и хорошего КПД. Он не требует электричества и, следовательно, не зависит от отключения электроэнергии.Одним из недостатков термосифонного потока является то, что водопровод должен следовать строгим правилам — трубы большего диаметра, плавные повороты, отсутствие углублений и ограничительных клапанов — для обеспечения плавного, неограниченного потока. Воздушный карман на высоком месте или большой пузырь где-то в системе остановят поток термосифона.
MH: Хочу добавить в ваши комментарии по термосифону. Я обнаружил, что это изящный и естественный способ передачи тепла от коллектора к хранилищу или использованию. Перекачивание воды в сельской местности может съесть большую часть энергетического пирога любого человека.Благо является любой процесс, при котором вода и содержащееся в ней тепло перекачиваются по трубе без внешнего источника энергии. Но — термосифон не потерпит плохой планировки или небрежной установки. Он хочет свободного, неограниченного движения. Даже обратный клапан должен быть гравитационно-типа, а не давления типа, чтобы не стать ограничительным.
Испытания показали, что термосифон не запускается, пока коллектор не достигнет критической температуры (рис.10). Поток начинается быстро, замедляясь до более постоянной скорости.Пузырь, достаточно большой, чтобы заблокировать трубку, немедленно остановит поток. Коллекторы могут быть достаточно горячими, чтобы продуть клапан T&P, но по-прежнему нет потока. Приятно видеть, как вода и пар взлетают в воздух, но, увы, не очень продуктивно. Трубы с крутым уклоном обеспечат хороший поток.
Я знаю, что в системах излучающих полов используются линейные центробежные насосы для периодической очистки контуров термосифона от пузырьков воздуха. Теоретически термосифон может проталкивать воду через насос, когда он выключен.У насоса есть и другое применение. Это позволяет владельцу накачать больше тепла в пол из хранилища в ночное время.
Я добавил небольшой продувочный насос к одной термосифонной системе в 1970-х годах. Я хотел использовать в первую очередь термосифон, но система включала существующую водопроводную систему — естественно недоступную — и поток термосифона продолжал блокироваться пузырьками. Я добавил небольшой 12-вольтовый насос параллельно с обратным клапаном (рис. 11), чтобы время от времени продувать систему с более высокой скоростью потока. Я использовал поршневой насос, чтобы избежать протекания жидкости через насос, когда он выключен.
Роб: Я пойду. Преимущество трехсезонной системы заключается в использовании существующего водонагревателя в качестве резервного, она недорогая и требует лишь небольшого насоса. Недостатки заключаются в том, что он подвержен замерзанию и зависит от того, будет ли хозяин осушать его в холодную погоду. Существует общий предел размера этой системы, когда она подключена к водонагревателю определенной мощности.
Система обратного слива (рис. 1) относительно проста, универсальна и устойчива к замерзанию.Бак, используемый в этом типе системы, долговечен и требует небольшого обслуживания. Во время отключения электроэнергии (или другого отключения электричества в системе) панели пусты и не будут перегреваться. Можно даже настроить систему так, чтобы термосифон передавал тепло вашему водонагревателю. Недостатки наиболее очевидны в автономных системах, где энергия, используемая при перекачке, относительно высока. Это связано с тем, что насос должен быть рассчитан на ежедневное наполнение коллекторов, а не просто для циркуляции воды через них.Также резервуар должен располагаться под панелями, чтобы сливаемой обратно воде было куда уйти. Это мой любимый выбор из систем для холодного климата.
Дренажная система обладает достоинствами высокой эффективности и является морозостойкой системой. В нем используется небольшой насос с небольшим энергопотреблением. Недостатки? Множество дорогих запчастей, включая сложный контроллер, и необходимость периодического осмотра и обслуживания. Однако в любом применении с ограниченным запасом воды ежедневный сброс воды из коллекторов на землю будет проблемой.
Преимущество системы рециркуляции заключается в использовании стандартного водонагревателя в качестве накопительного бака. И он защищен от замерзания, если система небольшая. Недостаток этого метода состоит в том, что он тратит много энергии. Если действительно холодно, резервная система отопления, скажем, электрический элемент, должна нагревать воду, которая просто излучается из коллектора со значительной скоростью.
Активная замкнутая система (рис. 9) устойчива к замерзанию и содержит качественные компоненты. Одним из недостатков является то, что он сложный, то есть в нем есть насосы, клапаны и различные элементы управления.Бак с теплообменником стоит дорого, но добавляет в систему много полезной, хорошо изолированной тепловой массы. При питании от электросети насос не будет работать во время отключения электроэнергии.
MH: Есть смысл в том, что, если система зависит от электричества, электричество также должно вырабатываться за счет солнца. Если есть солнце для коллекторов, есть солнечный свет, который вырабатывает электричество для питания насоса и отвода тепла.
Во всех этих системах, если коллекторы перегреваются, предохранительный клапан T&P обеспечит защиту.Есть обратная сторона с выдуванием клапана T&P. Во-первых, он выделяет много горячей воды, поскольку клапан не закроется, пока не упадут и температура, и давление. И, во-вторых, сброс теплоносителя может быть дорогостоящим, если это смесь гликоля и воды.
Я хочу поблагодарить вас, Роб, за то, что вы убедили меня в том, что производится предохранительный клапан P-типа (только для давления). Я хочу использовать один из них в моей следующей установке. Я подозреваю, что это не позволит системе вылить всю горячую воду, так как она должна закрываться так же быстро, как сбросится давление.Трубы коллектора могут выдерживать тепло, но им труднее выдерживать давление.
Роб: Думаю, моя критика преимуществ и недостатков этих систем раскрывает мою предвзятость. Как правило, я обнаружил, что при использовании солнечной горячей воды чем проще, тем лучше. Простые системы, как правило, служат дольше.
MH: Смещение? Я ценю ваш обзор и советы. Я многому научился. Опишете ли вы, как вы подбираете систему для приложения и сопоставляете компоненты друг с другом?
Rob: Практически каждая система горячего водоснабжения имеет резервную копию.Я рассчитываю на 70% использования солнечной энергии. Семья из четырех человек — это хороший стандарт. Два коллектора 4 × 8 футов будут обеспечивать потребности в горячей воде четырех человек. Размер резервуара должен соответствовать массиву. В моем климате я обнаружил, что 1,8 галлона жидкости на квадратный фут коллектора — хорошее соотношение. Таким образом, для двух коллекторов площадью 32 квадратных фута каждый потребует резервуар для хранения емкостью 115 галлонов. Я обнаружил, что для теплых полов площадь коллектора должна составлять около 10% от площади пола. Таким образом, те же два коллектора 4 × 8 футов будут обрабатывать около 650 квадратных футов сияющего пола.
MH: Какова средняя стоимость нагрева воды электричеством, пропаном и природным газом для семьи из 4 человек?
Роб: Да. При использовании электроэнергии по цене 12 центов за кВтч стоимость нагрева воды составляет около 46 долларов в месяц или 551 доллар в год. Пропан по цене 1,41 доллара за галлон стоит около 26 долларов в месяц или 307 долларов в год. Природный газ и мазут дешевле, как и электричество в других частях страны. Конечно, после установки солнечной системы водяного отопления и возврата вложенных средств энергия от нее будет бесплатной.
MH: Не могли бы вы дать мне представление о том, сколько времени потребуется, чтобы окупить стоимость нескольких из этих систем на основе этих ставок?
Роб: У меня тоже есть эта информация. Во-первых, позвольте мне сказать, что эти цифры не включают стоимость обслуживания, рост стоимости коммунальной электроэнергии, упущенный интерес к инвестициям и налог на сбережения. По моему опыту, они уравновешивают друг друга.
Новая интегрированная система коллектора / хранения, использующая конструкцию ProgressiveTube ™, будет стоить около 2 500 долларов США за детали и труд для установки.Через 7,3 года стоимость системы будет равна стоимости электричества для нагрева той же воды в течение этого времени. С пропаном — около 13 лет. Если владелец устанавливает систему, стоимость составляет около 1600 долларов. Срок окупаемости составляет 4,8 года при избежании затрат на использование электроэнергии и 8,7 года при использовании пропана.
Новая дренажная система стоит 3500 долларов за детали и работу. Это равно 8,5 годам электроэнергии и 15,2 годам пропана для горячего водоснабжения. Система, которая будет нагревать джакузи, будет стоить около 4800 долларов.При электрическом обогреве срок окупаемости составляет 7,5 лет.
MH: По моему опыту, люди, которые устанавливают свои собственные солнечные водонагревательные системы, обычно начинают с подключения одного коллектора к существующему водонагревателю. Если вы принимаете душ по утрам, каков обычный метод предотвращения использования в водонагревателе электричества или пропана для подогрева воды до того, как солнце сможет выполнить эту задачу?
Rob: В электронагревателе это просто.Можно установить 24-часовой таймер для отключения резервного обогрева в светлое время суток. Владелец может вручную отключить таймер с помощью переключателя во время плохой погоды или необычно высокого спроса. Для нагревателя на пропане или природном газе поверните газовый клапан в положение пилота.
MH: Существует также правильный способ подсоединить солнечный коллектор к стандартному водонагревателю. В современных водонагревателях вход для холодной воды и выход для горячей воды расположены в верхней части бака. Холодная вода, поступающая в резервуар, фактически падает через трубку внутри водонагревателя, которая заканчивается чуть выше дна резервуара.Для термосифонного потока это не лучший вариант; вы хотите, чтобы возврат холодной воды в коллектор выходил прямо со дна бака (рис. 12). Благо, в водонагревателях есть сливной вентиль. Есть способ перестроить этот водопровод (рис. 13) так, чтобы коллектор использовал это отверстие для своей термосифонной петли, в то время как вы сохраняете возможность слить воду из бака.
Если кто-то хотел собрать свою собственную солнечную водонагревательную систему, что может быть хорошим источником информации и запчастей, помимо библиотеки и Интернета?
Rob: Прекрасно подробный обзор солнечных систем горячего водоснабжения, в комплекте со схемами и технической информацией, можно найти в Руководстве по проектированию и установке солнечной воды и подогрева воды в бассейне Центра солнечной энергии Флориды по телефону (407) 783-6300.Triple A Solar в Альбукерке, штат Нью-Мексико (800-245-0311) продает бывшие в употреблении солнечно-тепловые коллекторы по хорошим ценам. Проверьте местные источники использованных панелей, чтобы избежать затрат на доставку. Six Rivers Solar (816 Broadway, Eureka, CA 95501) по адресу (707) 443-5652 продает высококачественный прямоугольный резервуар для хранения тепла, который объединяет входы и выходы коллекторов, дополнительных источников тепла, ГВС, теплых полов и гидромассажных ванн. (Рисунок 1).
Роб Харлан, Mendocino Solar Services, 42451 Road 409, Mendocino, CA 95460
Michael Hackleman, PO Box 327, Willits, CA 95490.Эл. Почта: [email protected]
Инструкции по установке и эксплуатации солнечной водонагревательной системы | Солнечный луч солнечной
Мы в Sun Ray Solar хотели бы поздравить вас с решением приобрести солнечную систему нагрева воды и присоединиться к миллионам людей, которые используют этот экономичный и надежный выбор для горячего водоснабжения.
Основанная в 1978 году как инновационная компания, Sun Ray Solar позиционирует себя как предпочтительный поставщик для тех подрядчиков и клиентов, которым требуются высочайшая надежность, производительность и рентабельность солнечных систем отопления.Sun Ray Solar предлагает широкий выбор солнечных водонагревательных систем для удовлетворения ваших потребностей и требований.
Пожалуйста, внимательно прочтите это руководство перед установкой системы. Водонагревательная система Sun Ray Solar, подходящая для вашего географического и климатического региона, обеспечит вам эффективный и надежный источник бесплатной горячей воды на долгие годы при установке в соответствии с данным руководством. Спасибо за ваш вклад в энергосбережение.
Описание системы
В этом руководстве описывается WH-1.Активные, прямые системы. (См. Схему системы). Модель Sun Ray WH-1. это активная, прямая система. Эта система использует питьевую воду в солнечном коллекторе, и она открыта для городского давления. WH-1 разработан для установки в областях, где температура воздуха опускается ниже 41 ° F не чаще 3–4 раз в год, а продолжительность этой низкой температуры не превышает 8 часов.
Основные компоненты системы
Солнечные коллекторы
Sun Ray Солнечные коллекторы — это сердце системы.Их основная функция — поглощать солнечное излучение и передавать накопленное тепло жидкости, циркулирующей в системе. В северном полушарии солнечные коллекторы Sun Ray лучше всего ориентировать прямо на юг и наклонены под градус вашей местной широты. Коллекторы устанавливаются в зоне (на крыше или на земле) с полным солнечным окном.
Солнечные коллекторыSun Ray изготовлены из полностью медной или медно-алюминиевой абсорбирующей пластины с высокоэффективным абсорбирующим покрытием, изоциануратной задней и боковой изоляционной панелью и крышкой из безопасного закаленного стекла.Все они заключены в устойчивую к коррозии стальную оцинкованную раму. Пластину абсорбера коллектора можно легко отремонтировать или заменить при необходимости.
Солнечный водонагреватель
Бак для хранения имеет стеклянную облицовку и анодный стержень для максимальной защиты от коррозии. Его внутренний коллектор обеспечивает равномерное распределение тепла, а изоляция из пенопласта сводит к минимуму потери тепла. Бак доступен с электрическим элементом или без него. (Зарегистрировано UL, гарантия 5 лет)
Автоматический регулятор
Контроллер представляет собой термостат дифференциальной температуры, разработанный специально для регулирования работы солнечной системы.Его основная функция — контролировать температуру коллектора и хранилища и автоматически включать и выключать небольшой циркуляционный насос при соответствующих перепадах температур. Контроллер также может обеспечивать дополнительные функции, такие как: защита системы от замерзания (слив / обратный слив или рециркуляция), высокая температура накопительного бака. предел и положительный ВЫКЛ, когда температура коллектора ниже 80 ° F. (Включено в список UL. 5 лет гарантии)
Циркуляционный насос малой мощности
Все жизненно важные компоненты изготовлены из коррозионно-стойкой высококачественной нержавеющей стали.Этот тихий самосмазывающийся циркуляционный насос не требует технического обслуживания и требует очень мало энергии для работы. (Включено в список UL. 18 месяцев гарантии)
Используя базовую схему системы, можно установить различные типы и размеры систем.
Определение размера системы
Накопительный бак : выберите от 15 до 20 галлонов на человека в день или от 15 до 20 галлонов на спальню (мин. Резервуар на 60 галлонов)
Пример : Для семьи из четырех человек или дома с четырьмя спальнями выберите резервуар на 80 галлонов
Солнечные коллекторы : выберите от половины до одного кв / фут солнечных панелей на один галлон хранилища
Пример : для резервуара емкостью 80 галлонов потребуется от 40 до 80 кв / фут солнечных панелей.
Установка
Все водопроводные, электрические и структурные элементы должны быть установлены в соответствии с конкретными местными нормами.
Наклон и ориентация солнечных коллекторов
Идеальная ориентация солнечных коллекторов Sun Ray — прямо на юг (северное полушарие) и наклонено до градуса вашей местной широты, но любое направление в пределах 90 ° от юга приемлемо, если общий градус наклона + угол ориентации строго на юг составляет менее 130 °.
Пример-1: Наклон крыши 15 ° и обращен к S.W. или 45 ° от юга: поэтому 15 ° + 45 ° = 60 ° или меньше 130 °. Это приемлемая ориентация.
Пример-2: Наклон крыши 45 ° и обращен на запад или 90 ° с юга: поэтому 45 ° + 90 ° = 135 °. Это более 130 ° и недопустимая ориентация.
Минимальные стандарты установки системы
Установите систему согласно схеме.
- Коллекторы следует устанавливать как можно ближе к накопительному резервуару.
- Коллекторы следует устанавливать в зоне с полным солнечным окном.
- Коллекторы должны монтироваться с воздушным зазором не менее 1 ½ ”над кровельным покрытием.
- Коллекторы и трубопроводы должны иметь уклон не менее 4 дюймов на 10 футов для обеспечения полного дренажа.
- Коллекторы следует монтировать параллельно.
- Болты крепления коллекторов должны входить в стропила крыши или использовать деревянный брусок под обшивкой.
- Все проемы в крыше должны быть загерметизированы.
- Установите трубопровод массива коллектора в конфигурации с обратным возвратом, чтобы длины путей подачи и возврата коллектора были примерно равной длины.
- Установите клапан защиты от замерзания на обратной линии согласно схеме (опция).
- Вентиляционное отверстие должно быть установлено вертикально в самой высокой точке системы.
- Для правильной работы колпачок вентиляционного отверстия должен оставаться незакрепленным. Воздухозаборник должен быть изолирован
- Датчик коллектора должен быть установлен рядом с выходом коллектора.
- Для лучшей защиты датчик замерзания должен быть установлен на поглотителе в центре решетки коллектора.
- Провода датчика не должны подвергаться воздействию прямых солнечных лучей.
- Проволочные гайки, соединяющие датчики, должны быть заполнены силиконом, чтобы предотвратить проникновение влаги в датчик.
- Используйте медную трубу ¾ ”для всех участков длиной более 50 футов. Используйте ½” или ¾ ”для участков менее 50 футов.
- По возможности используйте длинные 90-дюймовые и мягкие медные трубки, чтобы минимизировать ограничения потока.
- Все участки трубопровода должны быть изолированы с коэффициентом сопротивления R 2,6 или выше. (7/8 ″ ID x 5/8 ″ стенка) (Холодная линия 5 ‘от резервуара)
- Вся внешняя изоляция труб должна быть защищена от УФ-излучения и влаги. (Краска наружным латексом)
- Установите накопительный бак в помещении вблизи электрических розеток 110 В. Зафиксируйте резервуар на случай землетрясения.
- Установите запорный вентиль для солнечной системы, чтобы не прерывалась подача холодной воды.
- Установите предохранительный клапан T&P.Дренажная линия должна выводиться наружу на высоте не более 6 дюймов над уровнем земли.
- Установите насос на подающий трубопровод коллектора так, чтобы стрелка указывала в направлении потока. (Коллекционерам)
- Установить предохранительный обратный клапан термосифона на обратной линии коллектора.
- Установите датчик резервуара на шпильку с резьбой, расположенную за крышкой нижней части резервуара.
- Установите автоматический контроллер на бак или рядом с розеткой 110 В.
- Установите контроллер в соответствии с инструкциями по установке, прилагаемыми к контроллеру.
- Следуйте инструкциям производителя резервуара для высоковольтного подключения электрического элемента и таймера элемента.
- Прикрепите наклейки с предупреждениями и инструкциями, прилагаемыми к системе.
Общие способы монтажа
Типовой монтаж коллектора на наклонной крыше
Типовой монтаж коллектора на плоской крыше
Типовая установка деревянного коллектора на плоской крыше
Инструкция по эксплуатации
Первый запуск:
В этот момент вся электроэнергия в системе отключена, кран подачи холодной воды выключен, запорные краны коллектора выключены, и резервуар для хранения пуст.Вентиляционное отверстие в верхней части коллекторов не установлено, поэтому коллекторы можно промывать.
(A) Заполните резервуар, включив главный клапан и дайте воздуху вымыться из резервуара.
(B) Включите стопорные клапаны, чтобы заполнить коллекторы. (Можно смыть примеси вроде рыхлого припоя, льна, стыковочного компаунда доп. Из коллекторов выкинул резьбовой соединитель вентиляционного отверстия).
(C) После промывки коллекторов установите воздухоотводчик и создайте давление в системе, автоматический воздухоотводчик будет стравливать оставшийся воздух из коллекторов, если его заглушка ослаблена.(Для циркуляции воды в системе не должно быть воздуха).
(D) После заполнения системы следуйте инструкциям контроллера для точной настройки. Подключите шнур насоса к контроллеру. Подключите контроллер к розетке 110 В и установите переключатель контроллера в автоматический режим.
(E) Система должна начать работать, если светит солнце. Через несколько секунд возвратный трубопровод коллектора будет очень горячим. В течение одной или двух минут возвратная линия должна остыть примерно на 10-15 ° F выше, чем линия подачи.
(F) Установите таймер электрического элемента так, чтобы он не конкурировал с солнцем.
Описание нормального режима работы
При наличии солнечной энергии автоматически управляемый насос направляет воду, нагретую солнечным светом, из коллекторов через резервуар для хранения солнечной энергии для достижения желаемой температуры (от 130 ° F до 180 ° F). Основная функция коллектора — улавливать солнечную энергию и передавать собранное тепло жидкости, циркулирующей по системе.
Основная функция контроллера — контролировать температуру коллектора и хранилища и автоматически включать или выключать насос при соответствующей температуре.
Основная функция солнечных аккумуляторов — накапливать собранную энергию. Бак оборудован электрическим элементом и в качестве резервного становится водонагревателем. Можно добавить таймер для управления электрическим элементом, чтобы он не мог конкурировать с солнечной энергией.
Обслуживание системы
Sun Ray Солнечные водонагревательные системы требуют относительно небольшого внимания. Но, как и в случае с любой механической системой, для обеспечения бесперебойной работы системы необходимо некоторое базовое обслуживание.Требования к техническому обслуживанию водонагревательной системы Sun Ray Solar аналогичны требованиям к обычным водонагревателям. Коллекторы, трубопроводы и резервуар для хранения следует проверять на герметичность, систему следует периодически промывать для удаления резервуара и собранных загрязнений (образование накипи в районах с жесткой водой). Системы следует проверять не реже двух раз в год на предмет правильной работы насоса, контроллера и датчиков. Стекло коллектора можно периодически ополаскивать для удаления скопившейся пыли, чтобы повысить эффективность коллектора.
Защита от замерзания
Когда вода в коллекторе достигает температуры, близкой к температуре замерзания, механизмы защиты системы от замерзания защищают ее следующим образом:
(A) Контроллер периодически включает и выключает насос, чтобы нагреть коллектор водой из накопительного бака.
(B) Промывочный клапан защиты от замерзания может быть установлен рядом с отверстиями коллектора, чтобы позволить теплой воде течь через коллектор.
(C) На более длительную продолжительность зависания или если сбой питания и состояние зависания возникают одновременно.коллектор необходимо опорожнить вручную (см. раздел «Изоляция и дренаж коллектора» выше).
Примечание: Sun Ray Solar производит солнечные коллекторы для этой системы и предлагает этот основной компонент системы в комплекте. Каждый основной компонент поставляется с собственной гарантией производителя и инструкциями по установке.
Гарантия на установку системы предоставляется подрядчиком или лицом, устанавливающим систему.
Солнечные водонагреватели | Министерство энергетики
Солнечные водонагреватели, также называемые солнечными системами горячего водоснабжения, могут быть экономичным способом получения горячей воды для вашего дома.Их можно использовать в любом климате, а топливо, которое они используют — солнечный свет — бесплатное.
Как они работают
Солнечные водонагревательные системы включают резервуары для хранения и солнечные коллекторы. Есть два типа солнечных водонагревательных систем: активные, у которых есть циркуляционные насосы и регуляторы, и пассивные, у которых нет.
Активные солнечные водонагревательные системы
Существуют два типа активных солнечных водонагревательных систем:
- Системы прямой циркуляции
Насосы обеспечивают циркуляцию бытовой воды через коллекторы в дом.Они хорошо работают в климате, где редко замерзает. - Системы с косвенной циркуляцией
Насосы обеспечивают циркуляцию незамерзающего теплоносителя через коллекторы и теплообменник. Это нагревает воду, которая затем течет в дом. Они популярны в климате, склонном к отрицательным температурам.
Пассивные солнечные водонагревательные системы
Пассивные солнечные водонагревательные системы обычно дешевле, чем активные системы, но они обычно не так эффективны.Однако пассивные системы могут быть более надежными и могут прослужить дольше. Существует два основных типа пассивных систем:
- Интегральные пассивные системы коллектора-накопителя
Они лучше всего работают в областях, где температура редко опускается ниже нуля. Они также хорошо работают в домохозяйствах со значительными дневными и вечерними потребностями в горячей воде. - Системы Thermosyphon
Вода течет через систему, когда теплая вода поднимается вверх, а более холодная вода опускается. Коллектор необходимо установить под накопительной емкостью, чтобы в емкость поднималась теплая вода.Эти системы надежны, но подрядчики должны уделять особое внимание конструкции крыши из-за тяжелого резервуара для хранения. Обычно они дороже, чем интегральные пассивные системы коллектор-накопитель.
Резервуары для хранения и солнечные коллекторы
Для большинства солнечных водонагревателей требуется накопительный резервуар с хорошей изоляцией. Баки для хранения солнечной энергии имеют дополнительный выход и вход, соединенные с коллектором и от него. В системах с двумя баками солнечный водонагреватель предварительно нагревает воду до того, как она поступает в обычный водонагреватель.В системах с одним резервуаром резервный нагреватель объединен с накопителем солнечной энергии в одном резервуаре.
В жилых помещениях используются солнечные коллекторы трех типов:
- Плоский коллектор
Плоские остекленные коллекторы — изолированные, защищенные от атмосферных воздействий коробки, которые содержат темную абсорбирующую пластину под одной или несколькими стеклянными или пластиковыми (полимерными) крышками . Плоские неглазурованные коллекторы, обычно используемые для солнечного обогрева бассейнов, имеют темную пластину-поглотитель, изготовленную из металла или полимера, без крышки или корпуса. - Интегральные коллекторно-накопительные системы
Также известные как системы ICS или партии , они имеют один или несколько черных резервуаров или трубок в изолированном застекленном ящике. Холодная вода сначала проходит через солнечный коллектор, который предварительно нагревает воду. Затем вода поступает в обычный резервный водонагреватель, обеспечивая надежный источник горячей воды. Их следует устанавливать только в условиях умеренно-морозного климата, поскольку наружные трубы могут замерзнуть в суровую и холодную погоду. - Солнечные коллекторы с вакуумными трубками
Они представляют собой параллельные ряды прозрачных стеклянных трубок. Каждая трубка содержит стеклянную внешнюю трубку и металлическую трубку-поглотитель, прикрепленную к ребру. Покрытие ребра поглощает солнечную энергию, но препятствует тепловым потерям. Эти коллекторы чаще используются для коммерческих приложений в США.
Солнечные водонагревательные системы почти всегда нуждаются в резервной системе в пасмурные дни и в периоды повышенного спроса. Обычные накопительные водонагреватели обычно обеспечивают резервное копирование и могут уже быть частью солнечной системы.Резервная система также может быть частью солнечного коллектора, например, резервуары на крыше с термосифонными системами. Поскольку система накопления со встроенным коллектором уже хранит горячую воду в дополнение к солнечному теплу, она может быть оснащена водонагревателем без резервуара или водонагревателем по запросу для резервного копирования.
Выбор солнечного водонагревателя
Перед покупкой и установкой солнечной водонагревательной системы необходимо сделать следующее:
Также необходимо изучить различные компоненты, необходимые для солнечных водонагревательных систем, в том числе следующие:
Установка и обслуживание Система
Правильная установка солнечных водонагревателей зависит от многих факторов.Эти факторы включают солнечные ресурсы, климат, местные строительные нормы и правила и вопросы безопасности; поэтому лучше всего обратиться к квалифицированному подрядчику по установке солнечных тепловых систем.
Правильное обслуживание вашей системы после установки обеспечит ее бесперебойную работу. Пассивные системы не требуют особого обслуживания. Для активных систем обсудите требования к обслуживанию со своим поставщиком системы и обратитесь к руководству пользователя системы. Сантехника и другие обычные компоненты водяного отопления требуют того же обслуживания, что и обычные системы.Стекло может потребоваться в сухом климате, где дождевая вода не обеспечивает естественного ополаскивания.
Регулярное обслуживание простых систем может проводиться не чаще, чем каждые 3–5 лет, предпочтительно подрядчиком по солнечной энергии. Системы с электрическими компонентами обычно требуют замены детали или двух через 10 лет. Узнайте больше об обслуживании и ремонте солнечных водонагревательных систем.
При отборе потенциальных подрядчиков для установки и / или обслуживания задайте следующие вопросы:
- Есть ли у вашей компании опыт установки и обслуживания солнечных водонагревательных систем?
Выберите компанию, у которой есть опыт установки системы нужного вам типа и обслуживания выбранных вами приложений. - Сколько лет ваша компания имеет опыт монтажа и обслуживания солнечного отопления?
Чем больше впечатлений, тем лучше. Запросите список прошлых клиентов, которые могут предоставить рекомендации. - Имеет ли ваша компания лицензию или сертификат?
В некоторых штатах требуется действующая лицензия сантехника и / или подрядчика по солнечной энергии. Свяжитесь с вашим городом и округом для получения дополнительной информации. Подтвердите лицензирование с советом по лицензированию подрядчиков вашего штата.Совет по лицензированию также может сообщить вам о любых жалобах на подрядчиков, получивших государственную лицензию.
Повышение энергоэффективности
После того, как ваш водонагреватель правильно установлен и обслуживается, попробуйте некоторые дополнительные стратегии энергосбережения, которые помогут снизить ваши счета за нагрев воды, особенно если вам требуется резервная система. Некоторые энергосберегающие устройства и системы дешевле устанавливать вместе с водонагревателем.
Другие варианты водонагревателей
Защита от перегрева для солнечных коллекторов | | Теплый пол своими руками
В долгие жаркие летние дни солнечная система водяного отопления вырабатывает огромное количество тепла.В то же время спрос на горячую воду часто находится на самом низком уровне. Комбинация этих двух факторов представляет собой состояние, обычно называемое «стагнацией».
Обычно застой происходит, когда солнечный накопительный бак нагревается до максимальной температуры в начале дня; движение через солнечный коллектор прекращается, и жидкость в системе остается под солнцем, становясь все горячее и горячее. В результате возникает состояние высокого давления и высокой температуры, которое со временем может повредить систему, подвергая ее экстремальному расширению и сжатию.Кроме того, когда антифриз перегревается каждый день в течение нескольких недель, он имеет тенденцию разрушаться и становиться кислым, тем самым превращаясь в коррозионное вещество, которое циркулирует по вашей системе, медленно повреждая его компоненты.
Чтобы предотвратить это, требуется какой-либо метод защиты от перегрева в тех случаях, когда мощности горячей воды просто больше, чем вам нужно. Решения включают широкий спектр от простых и дешевых, но (возможно) неуклюжих до полностью автоматизированных, но немного дорогих.
В основной, но (возможно) неуклюжей категории мы предлагаем:
Закройте свои панелиВ зависимости от того, насколько доступны ваши плоские панели, вы можете покрыть все или некоторые из ваших панелей предварительно нарезанными листами фанеры. Очевидно, это проще всего сделать при установке на земле или на плоской крыше. Фанеру нужно не только обрезать, чтобы она точно соответствовала панели, но и как-то прикрепить к ней, чтобы ветер не унес ее или не повредил панель.
Другой вариант (особенно в случае солнечных коллекторов с вакуумной трубкой ) — изготовить индивидуальный затененный экран (или брезент), который плотно прилегает к плоским панелям или массиву трубок.
Этот подход может быть далеко не громоздким, если «брезент» не из тех синих или коричневых полиэтиленовых брезентов, которые вы можете найти в хозяйственном магазине. С полиэтиленовым брезентом вы ограничены связкой эластичных шнуров, продетых через тонкие втулки, чтобы плотно прижать брезент, а также есть вероятность повреждения во время сильного ветра.Это может быть хорошо для временного покрытия, но спорно для длительного использования.
Более элегантная, изготовленная на заказ штора ниже стоит ок. 40 долларов США за комплект из 16 трубок, включая твердые, как показано на следующих фотографиях.
Вакуумные шейдеры массива трубок
Полностью затемненная солнечная тепловая система отопления. Эти экраны блокируют 90% солнечных лучей.
В некоторых регионах с более низкими широтами, например, примерно ниже Северной Каролины, и особенно в юго-западных штатах, таких как Аризона, Нью-Мексико, Колорадо и т. Д., солнечные ресурсы отличные. Хорошо утепленный дом вполне можно отапливать с помощью солнечной системы отопления подходящего размера.
Этот массив из 64 трубок, например, нагревает излучающую плиту площадью 2500 кв. Футов даже во время зимы в высокогорной пустыне в Аризоне, когда температура часто бывает подростковой и однозначной. Ночи холодные, но солнце светит практически каждый день в безоблачном западном небе.
Но с апреля по ноябрь та же самая солнечная батарея может генерировать больше горячей воды, чем могло бы использовать обычное домашнее хозяйство.Даже пакет с тепловым отводом (см. Ниже) может иметь проблемы с вытеснением избыточной тепловой энергии.
Частично затемненный набор вакуумных трубок
За счет того, что некоторые из откачиваемых трубок остаются открытыми, массив обеспечивает горячее водоснабжение в период отсутствия отопления помещений.
Шторка убранная
Аккуратно свернутая убранная штора.
Рым-болты и шплинты прикрепляют нижний стержень шторы (общий электрический канал) к монтажному узлу массива.И хотя на фотографии это нелегко увидеть, резиновую втулку надевают поверх кабелепровода в том месте, где он проходит через рым-болт. Это предотвращает удары кабелепровода о рым-болт и создание шума в периоды сильного ветра.
Конечно, и метод фанерных панелей, и неуклюжий метод «синего брезента» предполагают, что после того, как вы накроете определенное количество панелей, вам не придется открывать их в течение нескольких месяцев. В основном потому, что с обоими этими подходами так сложно справляться.
Но в реальном мире периоды солнечных дней сменяются периодами облачных дней, за которыми следует больше солнца, затем облака, затем солнце. Вы можете увидеть, как вы можете оказаться на кровельном покрытии и открытии панелей намного больше, чем вам хотелось бы. Или, что еще хуже, если бы вы не забыли открывать панели, стоя под очень теплым душем.
Настраиваемая шторка позволяет легко закрывать и открывать крышку, если в этом возникнет необходимость.
Перечень деталей сборки жалюзи
Из следующих элементов можно сделать (1) шторы для (1) набора из 16 вакуумных трубок Siedo:
(2) L-образные кронштейны 4 ″ x 4 ″ с одним отверстием 5/16 ″, просверленным на одном конце (они прикрепляются к верхней части вертикальной распорки, где стойка прикрепляется к коллектору),
(1) Шторка 72 ″ x 90 ″, плюс 2 ″ в длину для 2 ″ загнутого рукава (для стержня EMT / кабелепровода) Примечание: Попробуйте непревзойденные продажи.com по хорошей цене на теневом экране. Если у вас есть швейная машина, которая способна прошивать двухслойную сетку, вы можете изготовить свои собственные сетки. Тем не менее, вам может понадобиться или вы предпочтете воспользоваться услугами местного магазина седел, обивки или магазина навесов.
(2) стержни EMT 1/2 ″ x 76 ″ / кабелепровода (наружный диаметр 11/16 ″)
(2) болты с проушиной 3/8 ″ x 6 ″
(4) 3 / Гайки 8 ″
(2) Стопорные шайбы 3/8 ″
(2) шпильки сцепного устройства
(2) Резиновый шланг 5/8 ″ x 2 ″ (сделайте надрез в рукаве и поместите его на концы EMT, чтобы он не дребезжал внутри рым-болтов).
Солнечная система с обратным сливом — это объем воды без давления в замкнутом контуре, который, как следует из названия, сливается обратно с панелей в накопительный бак в конце каждого цикла нагрева.
Преимущество системы обратного слива — встроенная защита от замерзания и перегрева. Поскольку вода попадает в панели только после того, как они нагреются, а затем стекает обратно, когда панели остынут, замерзание невозможно.Летом, когда резервуар для хранения солнечной энергии полностью нагревается, вода не будет подаваться на панели для «застаивания», поэтому не может быть никаких повреждений из-за перегрева.
Однако у этого типа системы есть некоторые недостатки. Одним из них является необходимость высокой головки насоса (и более высокую начальную стоимость и более ежедневные эксплуатационные расходы, которые идут с ним), потому что, в отличие от системы сжатого замкнутого контура, насос должен быть достаточно мощным, чтобы подтолкнуть воды из бака солнечного хранения, против гравитация, вплоть до панелей.Насосу такого размера во время работы требуется 245 Вт. Для сравнения: стандартный солнечный циркуляционный насос в системе с замкнутым контуром под давлением потребляет всего 45 Вт.
Кроме того, солнечный коллектор должен быть установлен под небольшим углом . Минимальный наклон ¼” на фут должны быть разработаны в структуру поддержки, чтобы гарантировать, что вся жидкость в канализацию коллектора обратно в резервуар. Если ваша солнечная батарея хорошо видна снизу, это может придать вашей системе вид «неровного», потому что, попросту говоря, панели находятся на неровном уровне.Кроме того, если вы устанавливаете панели для наземного монтажа, система обратного слива может не иметь достаточного падения, если резервуар для хранения не находится значительно ниже уровня земли.
Еще одно ограничение, о котором стоит упомянуть в отношении подхода с обратным стоком, связано с его полезностью в периоды предельного увеличения солнечной энергии.
При стандартной солнечной установке без дренажа холодная подпиточная вода для домашнего горячего водоснабжения подается непосредственно в резервуар для хранения солнечной энергии. Это связано с тем, что резервуар для хранения солнечной энергии и основной резервуар водонагревателя являются частью одной системы горячего водоснабжения под давлением.«Горячий выход» из солнечного накопительного бака идет на «холодный вход» основного водонагревателя (помните, что основной водонагреватель действует как резервная система в периоды небольшого или нулевого солнечного излучения). Этот водопровод между солнечным накопителем и основным водонагревателем гарантирует, что даже в предельные солнечные дни теплая вода или, по крайней мере, вода комнатной температуры поступает из солнечного бака в основной водонагреватель … вместо, скажем, 45 градусов вода прямо из колодца. Таким образом, будет использовано любого тепла, доступного от вашей солнечной батареи.
При использовании системы обратного слива тепло от солнечного резервуара без давления должно передаваться через внешний теплообменник в основной резервуар под давлением только тогда, когда в солнечном резервуаре имеется достаточно тепла, чтобы сделать передачу целесообразной.
Другими словами, только когда вода в солнечном резервуаре на горячее на , чем вода в основном водонагревателе (т. Е. Резервном нагревателе), будет передаваться тепло. В результате будут времена (особенно в пасмурную зиму), когда солнечный резервуар будет заполнен потенциально полезной, но только полутёплой водой.
В этом случае, если предположить, что резервуар хорошо изолирован и может удерживать тепло в течение ночи, потребуется еще один солнечный день, чтобы еще больше повысить температуру воды и вызвать теплопередачу. На практике это означает, что некоторые дни пройдут без какого-либо вклада солнечной энергии, поскольку коллекторы изо всех сил пытаются довести резервуар до полезной температуры.
Конечно, есть способ решить эту проблему, но это дорого.
Дорогой солнечный накопительный бак с одним или несколькими внутренними теплообменниками можно использовать вместо гораздо менее дорогостоящего простого накопительного бака с внешним теплообменником.
При таком подходе холодная вода, пополняющая основной водонагреватель (т. Е. Когда горячая вода поступает в дом, ее заменяет свежая холодная вода), проходит через внутренний (SS или медный) теплообменник и нагревается полностью или частично перед тем, как уйти. солнечный бак и входит в основной водонагреватель. В результате любое тепло , имеющееся в резервуаре для хранения солнечной энергии, передается поступающей холодной воде вместо того, чтобы сидеть в резервуаре, ожидая достаточного количества солнечного света, чтобы вызвать переключение на основной водонагреватель.Благодаря этому тепло, получаемое в тусклые солнечные дни, просто бездействует в резервуаре и со временем бесполезно излучается в окружающий воздух (потеря режима ожидания).
Схема дренажной солнечной системы
Установка теплоотвода
Комплект теплового отвода — это полностью автоматический метод отвода избыточного тепла от коллектора в… куда угодно.
Тепловой отвал компании Radiant
Строго говоря, теплообменник Heat Dump Package разработан для защиты системы от перегрева, но дополнительное тепло можно также использовать для обогрева бассейна, гидромассажной ванны или изолированной подземной термальной массы для хранения тепла для последующего использования. .
Но обычно избыточное тепло просто отводится в атмосферу через 60-футовый змеевик из мягкой меди толщиной ¾ дюйма. Мы используем змеевик из меди в качестве «теплообменника» по нескольким причинам:
1. Медь очень хорошо проводит тепло.
2. 60 футов трубы — это довольно большая площадь поверхности, излучающая достаточное количество БТЕ.
3. Змеевик стоит намного меньше, чем «настоящий» пластинчатый теплообменник из нержавеющей стали.
4. В отличие от стандартного теплообменника, для питания теплового отвала требуется только один насос.Обычно один насос забирает тепло в теплообменник, второй — куда-то его отправляет.
5. Змеевик защищен от атмосферных воздействий и может быть размещен где угодно… в воздухе, под землей или под водой.
Сам пакет представляет собой тип конфигурации трубопровода, называемый вторичным контуром . Он подключается к контуру первичного коллектора в соответствии с очень конкретными техническими рекомендациями. В результате вторичный контур (т.е. тепловой сброс) не вызывает проблем с падением давления в главном коллекторном контуре.
Пакет продается в собранном виде (см. Фото выше), поэтому установщик просто припаяет несколько соединений, включит реле и подключит датчик к резервуару для хранения, чтобы завершить установку.
После установки тепловой отвод защищает солнечную батарею, автоматически активируясь, когда накопительный бак солнечной энергии достигает установленной предельной температуры. Во время периодов избыточного производства тепла небольшой циркуляционный насос в блоке теплового сброса будет оставаться включенным до тех пор, пока температура в солнечном накопителе не упадет на минимум на один градус (на сколько градусов клиент может решить точно) ниже установленной уставка верхнего предела.Затем, как только резервуар для хранения солнечной энергии будет готов принять больше тепла, сброс тепла отключается, и солнечные панели возвращаются к задаче нагрева резервуара для хранения до заданного верхнего предела.
Схема теплового отвода
Как работает отвод тепла
Важно помнить, что блок теплового сброса работает в соединении с главным солнечным контуром. Другими словами, отвод тепла не работает независимо и активируется ПОСЛЕ того, как резервуар для хранения солнечной энергии достигает предельной температуры.Он активирует , в то время как солнечный бак нагревается. Солнечный контур и контур теплового сброса работают вместе, но только когда достигается температура активации теплового сброса (часто около 160 градусов). В этот момент циркулятор теплового сброса отводит тепло к змеевику «теплообменника» из мягкой меди, и гораздо более холодная жидкость возвращается в главный коллекторный контур.
Это замедляет повышение температуры в солнечном накопителе.
Итак, при какой температуре должен активироваться отвод тепла?
Ответ зависит от вашего местоположения.Если у вас отличная солнечная экспозиция и вы ожидаете долгие часы безоблачной погоды (юго-западная пустыня), установка 140 градусов может иметь смысл. Помните, что отвод тепла по-прежнему позволяет некоторому количеству тепла достигать солнечного теплообменника. Если потребление горячей воды низкое, а солнечная энергия высока, и у вас небольшой накопительный бак, 140 градусов могут быть хорошим моментом для начала сброса избыточного тепла.
С другой стороны, непостоянное солнце, плохая экспозиция и т. Д. Могут потребовать подхода «загорать, пока можно». Не начинайте сбрасывать тепло, пока не получите все необходимое.Может быть, уставка 160 или даже 180 градусов имеет смысл.
Лучше всего поэкспериментировать с вашими конкретными параметрами и использовать заданное значение, которое вам подходит. Пока выбранная вами температура обеспечивает вас большим количеством горячей воды, не позволяет вашему солнечному накопителю перегреваться, или отключать основной насос системы (застой), или, что еще хуже, запускать клапан сброса давления, это подходит вам .
типов водонагревателей: солнечные водонагреватели
По оценкам, в Соединенных Штатах установлен один миллион жилых и 200 000 коммерческих солнечных водонагревательных систем.Хотя существует большое количество различных типов солнечных водонагревательных систем, основная технология очень проста.
Солнечный свет падает и нагревает «абсорбирующую» поверхность внутри «солнечного коллектора» или реального резервуара для хранения. Эти установленные на крыше солнечные обогреватели обеспечивают около 80% горячей воды для дома. Либо теплоноситель, либо реальная питьевая вода, которая будет использоваться, протекает по трубкам, прикрепленным к абсорберу, и забирает тепло от него. (Системы с отдельным контуром теплоносителя включают теплообменник, который затем нагревает питьевую воду.) Нагретая вода хранится в отдельном баке для предварительного нагрева или в обычном баке водонагревателя до тех пор, пока не понадобится.
Если требуется дополнительное тепло, оно вырабатывается электричеством или ископаемым топливом с помощью традиционной системы водяного отопления.
Солнечный водонагреватель, установленный на крыше.
Как работает солнечный водонагреватель
Нажмите кнопку «Играть», чтобы увидеть, как работает солнечный водонагреватель.
Как работает солнечный водонагреватель
Текстовое описание анимации «Как работает солнечный водонагреватель».
Холодная вода перекачивается в солнечный коллектор на крыше дома, где нагревается солнечными лучами. Затем теплая вода поступает в накопительный бак, а затем в обычный водонагреватель. Вода нагревается и становится горячей, и ее можно использовать.
видео кредит здесь
За счет уменьшения количества тепла, которое должно быть обеспечено обычным водонагревателем, солнечные водонагревательные системы напрямую заменяют традиционную энергию возобновляемыми источниками энергии, сокращая использование электричества или ископаемого топлива на 80%.
Современные солнечные водонагревательные системы доказали свою надежность при правильном согласовании с климатом и нагрузкой. Текущий рынок состоит из относительно небольшого числа производителей и установщиков, которые предоставляют надежное оборудование и качественную конструкцию систем.
Программа обеспечения качества и оценки производительности для солнечных водонагревательных систем, учрежденная добровольной ассоциацией предприятий солнечной энергетики и различными группами потребителей, упрощает выбор надежного оборудования с уверенностью.
Владельцы зданий должны изучить возможность установки солнечных систем водяного отопления, чтобы снизить потребление энергии. Однако перед определением размеров солнечной системы следует применить на практике стратегии сокращения водопользования.
Типы солнечных водонагревателей
Существует пять типов солнечных систем горячего водоснабжения:
- Термосифонные системы . Эти системы нагревают воду или антифриз, например гликоль. Жидкость поднимается естественной конвекцией из коллекторов в резервуар для хранения, который расположен на более высоком уровне.Никаких насосов не требуется. В термосифонных системах движение жидкости и, следовательно, теплопередача увеличивается с увеличением температуры, поэтому эти системы наиболее эффективны в областях с высоким уровнем солнечного излучения.
- Системы с прямой циркуляцией. Эти системы перекачивают воду из хранилища в коллекторы в солнечные часы. Защита от замерзания достигается за счет рециркуляции горячей воды из накопительного бака или путем промывки коллекторов (слив). Поскольку система рециркуляции увеличивает потребление энергии, а промывка сокращает часы работы, системы прямой циркуляции используются только в тех областях, где низкие температуры нечасты.
- Дренажные системы. Эти системы, как правило, являются системами косвенного нагрева воды. Очищенная или неочищенная вода циркулирует по замкнутому контуру, а тепло передается питьевой воде через теплообменник. Когда солнечное тепло недоступно, жидкость из коллектора сливается под действием силы тяжести, чтобы избежать замерзания и возникновения контуров конвекции, в которых холодная вода из коллектора снижает температуру хранимой воды.
- Системы косвенного нагрева воды. В этих системах защищенная от замерзания жидкость циркулирует по замкнутому контуру, а ее тепло передается питьевой воде через теплообменник с эффективностью от 80 до 90 процентов.Наиболее часто используемые жидкости для защиты от замерзания — это водно-этиленгликолевые растворы и водно-пропиленгликолевые растворы.
- Пневматические системы . В этой косвенной системе коллекторы нагревают воздух, который перемещается вентилятором через теплообменник воздух-вода. Затем вода используется для бытовых или хозяйственных нужд. КПД теплообменника находится в диапазоне 50%.
Системы с прямой циркуляцией, термосифонами или насосами требуют более тщательного обслуживания в условиях холодного климата.Для большей части Соединенных Штатов наиболее подходящими являются непрямые системы подачи воздуха и воды. Воздушные солнечные системы, хотя и не такие эффективные, как водяные, следует рассмотреть, если обслуживание является первоочередной задачей, поскольку они не протекают и не лопаются.
компонентов | Солнечный Орегон
Солнечные водонагревательные системы собирают солнечную энергию от солнца для предварительного нагрева воды, так что ваш газовый или электрический обогреватель — будь то обычный бак или безбаковый — меньше работает. Систему солнечного нагрева воды можно добавить практически к любому водонагревателю.Но если ваш водонагреватель изношен, вы можете установить комбинированную систему резервуаров, которая включает в себя накопитель предварительно нагретой воды на солнечной энергии и ваш водонагреватель.
В отличие от большинства солнечных электрических систем, все солнечные водонагревательные системы отключены от сети. Энергия солнца накапливается и используется на месте. Вот почему так важно подобрать солнечную систему нагрева воды в соответствии с потреблением горячей воды.
В климате с пасмурным небом, таком как западный Орегон, мощность солнечного нагрева воды в основном рассчитана на удовлетворение потребности в горячей воде для бытовых нужд летом.В условиях ясного неба, например, в восточном Орегоне, солнечное нагревание воды может внести значительный вклад в системы отопления помещений, в которых используется горячая вода. В зависимости от этих переменных и от того, является ли ваша резервная копия газовой или электрической, система обычно экономит от 1500 до 3000 киловатт-часов, или от 80 до 150 термов энергии, ежегодно.
Типичная солнечная система водяного отопления включает солнечный коллектор, циркуляционный насос, накопительный бак, контроллер, трубопровод и различные клапаны. Возможно множество различных конфигураций, и выбор дизайна будет зависеть от назначения системы, климата, ограничений по площади и многих других факторов.Солнечные водонагревательные системы состоят из двух основных компонентов: коллектора и водопровода.
Коллекторы
На Северо-Западе солнечные водонагреватели обычно делятся на две основные категории: системы коллекторов с плоскими пластинами и системы с откачанными трубами.
Плоские коллекторные системы имеют большую плоскую поверхность (абсорбер) для максимального воздействия солнечных лучей, а также к ней прикреплены маленькие трубки. Жидкость течет по трубкам, собирая тепло от поглотителя. Боковые стороны и низ коллектора хорошо изолированы, а стекло сверху завершает изоляцию.Вода перекачивается через коллектор, когда солнечного света достаточно для нагрева змеевиков. Когда условия для нагрева воды не подходят, насосы выключаются, и вода сливается обратно в резервуар, чтобы предотвратить замерзание и перегрев. Несколько факторов делают коллектор максимально эффективным. Одним из них является покрытие абсорбера, которое специально разработано для поглощения как можно большего количества тепла и для отвода как можно меньшего количества тепла. Другой пример — стекло с высоким содержанием железа и специальным покрытием, позволяющим пропускать как можно больше световой энергии, а также предотвращать как можно большие потери тепла.
Пример того, как выглядит плоский коллектор
Evacuated Tubes Systems имеет длинный тонкий абсорбер, который находится внутри стеклянной трубки. Из трубки откачивается воздух, что делает ее хорошо изолированной — не слишком отличающейся от термоса, используемого для поддержания горячих напитков. В этих системах также используются насосы для перемещения жидкости. Преимущество заключается в уменьшении потерь тепла из коллектора в окружающий воздух. Это было бы важно в климате с холодными дневными температурами, когда вода, нагретая солнечными батареями, используется для отопления помещений.Системы с откачанными трубами обычно дороже плоских пластинчатых коллекторов.
Пример того, как выглядит система откачанных труб
СООБРАЖЕНИЯ:
- Как плоские коллекторы, так и системы откачанных труб обычно устанавливаются на крыше. Коллекторы
- должны располагаться с ясным южным расположением для наилучшей производительности.
- Солнечные водонагревательные системы более устойчивы к затенению и теням, чем солнечные электрические системы.
Сантехника
Пример стандартной резервуарной комнаты
Сантехника солнечной системы водонагревателя разделена на две части. Система гликоля, которая циркулирует через верхние коллекторы, и система питьевой воды, которая включает в себя накопительный бак для горячей воды от солнечной энергии, домашний водонагреватель, а также предохранительные клапаны и расширительный бак.
Гликолевый контур состоит из двух изолированных труб, идущих к крыше, чтобы насос мог циркулировать жидкость и передавать тепло в резервуар для хранения воды.Теплообменник отделяет гликолевый контур от питьевой воды в резервуаре для хранения.
Сантехника в «резервуарной комнате» будет содержать ряд устройств, насос или насосы, датчики температуры, манометр, расходомер, контроллер и порты для ввода и проверки гликоля. Со стороны питья будут подключены клапан защиты от ожогов и еще один датчик температуры.
На этом фото большой бак подключен к коллектору на крыше. Настенный водонагреватель без резервуара включится только для нагрева воды, если она еще не достаточно горячая.
Найти место для накопителя горячей воды может быть непросто. В идеале лучше всего расположить рядом с водонагревателем, однако, поблизости, даже если через стену в другой комнате будет работать. Некоторые домовладельцы заменяют свой старый водонагреватель резервуарного типа на настенный водонагреватель без резервуара, а затем используют пространство старого водонагревателя для резервуара солнечного водонагревателя.
Типы солнечных систем горячего водоснабжения
Солнечные системы горячего водоснабжения предназначены для передачи солнечной энергии солнца в воду.На этой странице описаны различные системы, которые используются для нагрева воды солнцем. Для более общего описания солнечной горячей воды посетите страницу Солнечная горячая вода. Поиск наиболее эффективной и действенной солнечной системы горячего водоснабжения для данной ситуации может оказаться сложной задачей. При выборе наиболее подходящей конфигурации системы необходимо учитывать ряд ключевых факторов. Эти факторы включают, в значительной степени, количество солнечной инсоляции, климат, затраты на строительство, установку и материалы, расположение и доступность системы, количество воды, требующей нагрева, частоту использования горячей воды, доступность электричества, доступность материалов, и уровень квалификации в строительстве.
Пассивная система с замкнутым контуром в Паррас-де-ла-Фуэнте, Коауила, Мексика Вакуумный трубчатый коллектор на жестяном домикеТипы / характеристики систем [править | править источник]
Следующие классификации систем разделены на три группы по два и одну группу из одной уникальной системы. Этими четырьмя основными группами являются:
- Открытый цикл против замкнутого цикла
- Активное против пассивного
- использует теплообменник вместо теплообменника не использует.
- Пакетная система
Любая заданная система использует по одному признаку из каждой группы.Например, система может быть активной системой с открытым контуром, в которой не используется теплообменник. Или другой пример, система может быть пассивной системой с замкнутым контуром, в которой действительно используется теплообменник. Некоторые системы сделать намного проще, чем другие, и люди с базовыми знаниями об инструментах и конструкции могут легко создать функциональную систему. Если кто-то желает создать свою собственную систему, эта вариативность сложности повлияет на выбор типа системы. Стоимость — еще один фактор, и каждая конфигурация системы имеет множество различных затрат и преимуществ.Стоимость любой конкретной системы может сильно варьироваться от страны к стране и от региона к региону. Определенные конфигурации, использующие определенные типы оборудования, более эффективны, чем другие, в определенных ситуациях. Следующая информация дает подробный обзор этих различных способов строительства солнечных коллекторов для горячей воды.
Открытый цикл [править | править источник]
Открытый контур означает, что вода, требующая нагрева, протекает непосредственно через сам солнечный коллектор горячей воды. Промежуточной жидкости нет.См. Ниже заголовок «Замкнутый контур» для единственного исключения из этого определения, когда вода в системе с замкнутым контуром протекает непосредственно через солнечный коллектор. В системах с открытым контуром теплообменники не используются.
Преимущества [править | править источник]
Системы с разомкнутым контуром являются самыми простыми в проектировании и изготовлении. Как правило, они требуют наименьшего количества конструкции и могут прослужить дольше без серьезного обслуживания из-за ограниченного количества движущихся частей.
Недостатки [править | править источник]
Системыс открытым контуром не идеальны в областях, где температура может опускаться ниже нуля.Трубы могут замерзнуть, в результате чего жидкая вода превратится в лед, который приведет к разрыву труб. Перед любой температурой ниже нуля систему необходимо опорожнить, чтобы сохранить трубы. В районах, где температура опускается ниже точки замерзания, рекомендуется использовать систему с замкнутым контуром с теплообменником или применять один или несколько методов для предотвращения замерзания труб. Профилактические меры могут заключаться в дренаже системы, с ручным управлением или с термостатом, или в насосе, который проталкивает воду, нагретую обычным способом, через систему в холодную погоду.Система также может быть спроектирована так, чтобы вода стекала из коллектора под действием силы тяжести, когда циркуляционный насос не работает.
Замкнутый цикл [править | править источник]
Системы с замкнутым контуром более сложны в изготовлении и внедрении, чем системы с разомкнутым контуром, поскольку их можно использовать в более широком диапазоне климатических условий. В системе с замкнутым контуром используется жидкость, температура замерзания которой намного ниже, чем у воды, но при этом она легко поглощает и выделяет тепло. Антифриз, используемый в автомобильных радиаторах, является хорошим примером.Эта жидкость проходит через солнечный коллектор, нагревается и перемещается в какой-либо теплообменник. См. «Системы теплообменников» ниже. Из-за природы систем с замкнутым контуром, теплообменники необходимы для передачи тепла от коллектора к воде. Системы с замкнутым контуром также могут использоваться в теплых полах или настенных радиаторах для обогрева помещения, а не воды.
Преимущества [править | править источник]
В отличие от большинства систем с разомкнутым контуром, системы с замкнутым контуром можно использовать в регионах с температурами ниже нуля.Благодаря уникальным свойствам воды при замерзании воды трубы могут лопнуть. Этого можно избежать, если использовать жидкость, температура замерзания которой намного ниже, чем у воды.
Недостатки [править | править источник]
Системы с замкнутым контуромтребуют использования теплообменника. Это добавляет системе неэффективности, которую необходимо учитывать на этапе проектирования и определения размера системы. Дополнительные материалы для теплообменника также могут повысить стоимость системы.
Активно [редактировать | править источник]
Активные системы — это системы, для функционирования которых требуется внешняя энергия.Обычно эта энергия поступает в виде электрического насоса, который проталкивает жидкость через коллектор. Нередко можно найти насосы, работающие от солнечной энергии, в качестве внешнего источника. Солнечная насосная установка подходит во многих случаях из-за того, что вода только нагревается, и поэтому ее нужно откачивать только при ярком солнце.
Преимущества [править | править источник]
Из-за характера гидрологии и термодинамики, прокачка воды через коллекторы заменяет необходимость хранить нагретую воду над коллекторами, что может быть сложной задачей и ограничивать проектирование (см. Пассивные системы для дальнейшего объяснения).
Недостатки [править | править источник]
Использование насоса требует как покупки насоса, так и источника питания, скорее всего, электричества для питания насоса.
Пассивный [править | править источник]
Также известные как термосифонные системы, солнечные системы пассивного типа — это те, которые не используют внешний источник энергии. Пассивная солнечная энергия — это термин, который применяется не только к солнечной горячей воде. Например, покраска бассейна в черный цвет, чтобы поглощать больше энергии, или установка окон на южной стороне дома (в северном полушарии), чтобы впускать больше солнечной энергии, считаются пассивными солнечными батареями.
A Пассивный солнечный водонагреватель должен учитывать физические аспекты гидрологии и термодинамики. В этом типе системы используется термосифон. Термосифон использует энергию солнца для перемещения воды или другой жидкости коллектора в вертикальном направлении. Это происходит, когда жидкость имеет разную температуру и, следовательно, разницу в плотности. Поскольку самая горячая вода всегда будет двигаться вверх, вытесняя более холодную воду вниз, резервуар для хранения горячей воды или теплообменник должен быть выше солнечного коллектора.
Преимущества [править | править источник]
Для перемещения жидкости через систему не требуется никакой внешней энергии. Меньше движущихся частей — меньше вещей, которые можно сломать.
Недостатки [править | править источник]
Если используется резервуар для горячей воды или теплообменник, он должен быть расположен над солнечным коллектором, чтобы термосифон мог течь. Это может вызвать проблемы, поскольку большинство солнечных систем находится на крышах домов. Сейчас доступно множество вариантов дизайна, которые облегчают хранение горячей воды над системой.
Системы теплообменников [править | править источник]
Теплообменникииспользуются в регионах с температурами ниже нуля. Сами теплообменники встроены в замкнутую систему и передают тепло, накопленное в коллекторе, в систему горячего водоснабжения дома. Есть несколько конструкций теплообменников.
Обычная конструкция дополняет обычный водонагреватель путем передачи тепла от жидкости солнечного коллектора в резервуар для горячей воды.Медные трубки — хороший материал для быстрой передачи тепловой энергии жидкости.
Другой распространенный тип теплообменников — это цилиндр с двумя медными линиями, параллельными друг другу. Одна трубка выходит из солнечного коллектора, входит в ствол вверху, закручивается по краю ствола, выходит из ствола внизу и замыкает замкнутый контур, возвращаясь к солнечному коллектору. Другая труба, идущая параллельно первой, — это бытовая горячая вода. Он входит в бочку снизу, проходит параллельно коллекторной трубке с верхней частью бочки и выходит из бочки сверху с горячей водой.Тепло передается от горячей жидкости из коллектора по медным трубам в бытовую воду. Ствол может быть изолирован снаружи для повышения эффективности передачи.
В системе с замкнутым контуром можно использовать ряд различных жидкостей. Ниже перечислены наиболее широко используемые и легкодоступные жидкости: смеси гликоль / вода, углеводородные масла, хладагенты / автомобильные антифризы и силиконы. У каждого из них есть свои преимущества и недостатки.Обратитесь к этой справочной ссылке EERE, чтобы узнать больше. [1]
Преимущества [править | править источник]
Теплообменники используются по двум основным причинам: для защиты системы от замерзания и в качестве одного из вариантов дополнения другого источника нагрева воды.
Недостатки [править | править источник]
Теплообменники усложняют систему горячего водоснабжения. Есть и другие аспекты системы, которые необходимо спроектировать и спланировать при использовании теплообменника.Также существует большая вероятность того, что что-то сломается или не будет работать должным образом из-за добавленных компонентов. Также необходимо соблюдать осторожность, чтобы гарантировать, что коллекторная жидкость не токсична, или что существует очень небольшая вероятность загрязнения коллекторной жидкостью питьевой воды в случае разрыва системы с замкнутым контуром.
Системы без теплообменника [редактировать | править источник]
Это системы, в которых подогреваемая питьевая вода протекает непосредственно через солнечный коллектор.Этот тип системы является системой открытого цикла.
Преимущества [править | править источник]
См. Систему открытого цикла
Недостатки [править | править источник]
См. Систему открытого цикла
Пакетные системы [править | править источник]
Также известные как «Хлебницы» или «Интегральные коллекторно-складские системы» (ICS), они включают в себя один или несколько черных резервуаров или трубок в изолированном застекленном ящике. Это может быть даже так просто, как покрасить резервуар в черный цвет, поместить его в ящик, изолировать его со всех сторон, кроме той, которая направлена на солнце, и закрыть эту открытую для солнца сторону стеклом или пластиком.Когда солнце нагревает воду, она расширяется и становится менее плотной, побуждая горячую воду течь к верхней части коллектора. Оттуда его при необходимости забирают в птичник или во вспомогательный резервуар для хранения. Они лучше всего работают в местах, где низкие температуры являются редкими. Несмотря на их климатические ограничения, они работают относительно хорошо; в более холодном климате их можно использовать сезонно и осушать перед суровыми зимними месяцами.
Неглазурованная [править | править источник]
Схема двух способов прокладки неглазурованного коллектора Неглазурованный солнечный коллектор в Паррасе, Коауила, МексикаЗастекленный [править | править источник]
Схема застекленного коллектора Стеклянные панели, используемые в пассивной системеВакуумная трубка [править | править источник]
Вакуумный трубчатый коллектор на жестяном домикеПакетный коллектор [править | править источник]
Схема одного из способов создания системы сбора пакетов (от EERE) Изображение изящной системы пакетных стилей (от servamaticsolarsyste m’s)см. Http: // commons.wikimedia.org/wiki/File:BatchSolarHeater.JPG
Примеры обычных солнечных систем горячего водоснабжения [править | править источник]
Активная замкнутая система [править | править источник]
Схема активной замкнутой системыАктивная система разомкнутого контура [править | править источник]
Простая схема активной разомкнутой системыПассивная замкнутая система [править | править источник]
Пассивная система с замкнутым контуром в Паррас-де-ла-Фуэнте, Коауила, Мексика — Черная бочка представляет собой изолированный теплообменник.Пассивная система разомкнутого контура [править | править источник]
Простая схема пассивной разомкнутой системыhttp: // www.

Однако такие водозаборы редко дают воду пригодную для питья без предварительной очистки. Но даже после этого она используется в основном на технические нужды.

Материалов и элементов крепления потребуется больше. Количество труб, которое придется затратить в процессе монтажа, превышает минимальный объем закупки, как в случае с последовательным подключением.
Перед тем, как паять трубы, нужно удалить все остатки не только грязи, но и влаги.
