Не горит лампа зарядки аккумулятора, нет заряда. Что делать? ВАЗ-2107 | Блог автолюбителя Николая Вагано
Недавно возникла такая ситуация: при движении вдруг загорелась контрольная лампа аккумулятора и тут же погасла, стрелка вольтметра перестала показывать зарядку. Порывшись в интернете, решил самостоятельно найти причину поломки.
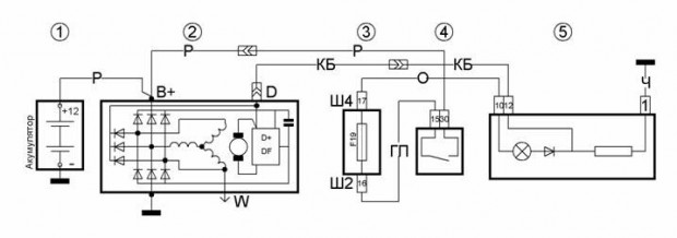
Схема 1Для начала, немного теории: при работе двигателя подсевший аккумулятор заряжается постоянным напряжением в 13,6-14,2 В от бортовой сети автомобиля через генератор. Из-за разной частоты оборотов коленчатого вала двигателя для поддержания указанного напряжения в цепь возбуждения генератора включен регулятор напряжения (РР, «таблетка», «шоколадка»), которое при повышении напряжения в сети выше номинального уменьшает ток, идущий на обмотку возбуждения генератора. Намагничивание полюсов ротора уменьшается, что приводит к понижению его выходного напряжения. Поэтому причины того, что генератор не дает зарядку на аккумулятор, связаны с элементами «цепи возбуждения» или же цепи выходного напряжения «генератор-аккумуляторная батарея», включая и сам генератор.
Когда включается зажигание, замок (14) включает и реле зажигания (13). При этом +12В от аккумуляторной батареи (1) проходят через контакты реле и предохранитель №10 монтажного блока, затем подаются в бортовую сеть и на вывод контрольной лампы заряда (11) аккумулятора и датчика зарядки в панели приборов (12). После этого они идут через диод (на схеме не обозначен), монтажный блок (10) (штекеры Ш5-Ш10), подаются на штекер «61» генератора и попадают на клемму встроенного РР (7) и через щетку и контактное кольцо на обмотку возбуждения (8) — производится стартовое возбуждение генератора (4). При увеличении частоты оборотов двигателя, а с ним и ротора генератора, фазовое напряжение возрастает, и оно через блок дополнительных диодов (3) повышает напряжение на обмотке возбуждения и на выходном диоде контрольной лампочки зарядки аккумулятора. При достижении выходного фазового напряжения до +12В на обеих выводах лампы АКБ напряжение выравнивается, и из-за отсутствия разности напряжений она гаснет (как при заводке автомобиля).
При этом генератор вырабатывает напряжение больше 12В, которое заряжает АКБ через выход «30».
Так как причиной отсутствия заряда является потухшая контрольная лампа, то первым делом решил проверить работоспособность «цепи возбуждения» генератора.
В любом случае, вначале осматриваем клеммы аккумулятора и целостность проводов идущих от него на генератор, к монтажному блоку и на «массу». Но, так как вольтметр у нас работает (Схема 1) и показывает уровень заряда батареи, то делаем вывод что цепь от аккумулятора к замку зажигания через реле зажигания, предохранитель и выход на штекере Ш4 к вольтметру является рабочим.
1. Теперь, чтобы определить работоспособность контрольной лампы и контактов в панели приборов, нам надо определить проходит ли ток через панель на генератор. Для этого: включаем зажигание и берем отвертку-индикатор на 12В (контрольную лампу) или небольшой длины провод, подключив один конец к снятой фишке со входа «61» генератора, а другой конец замкнув на «массу» или отрицательную «-» клемму аккумулятора.
При замыкании обычным проводом на «массу» должна загореться лампа в приборной панели, а при проверке отверткой-индикатором — или лампа в отвертке или лампа в панели, в зависимости у какой их них ниже сопротивление. В любом случае, мы видим что цепь не нарушена и ток возбуждения приходит на клемму «61» генератора.
Рис.1Таким образом, мы делаем вывод, что лампочка и вся «цепь возбуждения» генератора работоспособна, и проблема находится в цепи «генератор-аккумулятор».
Схема 32. Не снимая генератор, мы сможем выяснить подает ли регулятор напряжения ток на щеточный узел. Для этого берем индикаторную отвертку или мультиметр в «режиме прозвонки» и положительный «+» щуп цепляем к клемме «61» генератора, а отрицательный «-» к «массе».
Схема 4. «1» — Сопротивление стремится к бесконечности — ток не проходитЕсли лампа не загорается, то внутри щеточного узла с регулятором или обмотке ротора имеется обрыв, ток не приходит на роторную обмотку — «возбуждение» генератора не происходит.
Наша лампочка не загорелась, поэтому для полной диагностики снимем генератор с автомобиля, хотя, в некоторых случаях это и не обязательно — главное иметь доступ к задней крышке генератора.
Ключом на 10 откручиваем саморезы с правой стороны брызговика двигателя и отгибаем его в сторону.
Рис.3Затем берем ключ на 13 и откручиваем нижний болт крепления генератора, а также снимаем клеммы с выхода «30». Сверху откручиваем болт регулировки натяжения ремня, и снимаем ремень с шкива генератора. Вынимаем генератор с посадочного места через проем снизу.
Заносим генератор в теплое место, вооружаемся мультиметром или индикаторной отверткой (лампой) с аккумулятором, и снимаем заднюю крышку генератора (Схема 3).
3. Еще раз убеждаемся в неисправности регулятора напряжения (схема 3), приложив «+» щуп мультиметра ко входу «61», а отрицательный на «массу» генератора в «режиме прозвона».
Рис.4 1 — «сопротивление стремится к бесконечности», ток не проходитКак и следовало ожидать, цепь не прозванивается.
Не снимая регулятор мы также можем проверить диодный мост и обмотку статора.
Сначала проверим диодный мост, для этого нам понадобится мультиметр или индикаторная отвертка (лампочка) с источником тока (АКБ).
Немного теории:
На диодном мосту установлено три положительных диода на верхней пластине, три отрицательных на нижней пластине и три дополнительных, через которые питается обмотка возбуждения после пуска двигателя (Схема 4).
Исправный диод проводит ток только в одном направлении и никак в другом. Если он пропускает ток в обеих направлениях, налицо неисправность — короткое замыкание (диод «пробит»). Если он вообще не пропускает ток ни в каком направлении, налицо другая неисправность — «обрыв». От этого и будем отталкиваться при проведении проверки.
Три положительных диода (с красной меткой) создают на корпусе «плюс» выпрямленного напряжения. Они запрессованы в верхнюю пластину диодного моста, соединенную с выходом «30» генератора.
Другие три отрицательных диода (с черной или желтой меткой) создают на корпусе «минус» выпрямленного напряжения. Они запрессованы в нижнюю пластину выпрямительного блока, соединенную с «массой». (Схема 3)
4. Сначала проверяем весь диодный мост на наличие короткого замыкания на «массу».
Прижимаем положительный «+» вывод мультиметра к выводу «30» генератора, а отрицательный вывод к его корпусу. В исправном состоянии диодный мост не прозванивается, звуковой сигнал отсутствует, а лампочка не загорается.
Схема 5При замыкании — наоборот. Следует отметить, что аналогичные симптомы бывают и при замыкании обмотки статора на «массу». Чтобы исключить статор, необходимо снять диодный мост с генератора.
5. Затем проверяем положительные диоды на «пробой».
Положительный «+» щуп мультиметра прижимаем к выводу «30» генератора, отрицательный «-» к выводам обмотки и диодов (генераторы типа 9412.
3701, где болты изолированы от выводов паронитовыми шайбами и замыкают на «массу»), или одному из болтов крепления моста (генераторы типа 37.3701, где болты соединены с выводами, но изолированны от «массы» — Рис.5).
Если все диоды исправны, то сопротивление стремится к бесконечности, а лампочка не загорается. Если хоть один замыкает, то лампочка загорается, идет звуковой сигнал мультиметра. При смене полярности диоды должны пропускать ток.
Схема 66. Проверяем отрицательные диоды на «пробой».
Для этого прижимаем положительный «+» щуп мультиметра к выводам обмотки и диодов (генераторы типа 9412.3701), или к болтам крепления моста (генераторы типа 37.3701 — Рис.5). Отрицательный «-» прижимаем к корпусу генератора. Сопротивление стремится к бесконечности – диодный мост исправен.
Схема 7Лампочка загорелась – отрицательные диоды неисправны. При смене полярности они должны пропускать ток.
7. Проверяем дополнительные диоды на «пробой».
Прижимаем положительный «+» щуп мультиметра к входу «61» генератора. Отрицательный «-» щуп к выводам обмотки и диодов (генераторы типа 9412.3701), или к болтам крепления моста (генераторы типа 37.3701 — Рис.5). Если сопротивление стремится к бесконечности и отсутствует звуковой сигнал, лампа не горит – дополнительные диоды исправны. При смене полярности они должны пропускать ток.
Схема 8Для определения обрыва в диоде придется снять диодный мост с генератора.
Если диодный мост исправен, то переходим к проверке обмотки статора.
8. Проверяем обмотку статора на обрыв.
Попеременно соединяем щупы мультиметра между всеми тремя выводами обмотки статора.
Как мы видим по показаниям мультиметра, а также по его звуковому сигналу — обмотка статора не нарушена. Лампа должна гореть.
Не горит лампа зарядки аккумулятора, нет заряда. Что делать? ВАЗ-2107Рис.
6 Ток проходит по цепи9. Дополнительно проверяем замыкание обмотки статора на «массу».
Соединяем один щуп с любым выводом обмотки, а другой с корпусом генератора.
Рис.7 Ток не проходит, замыкания нетКак мы видим, обмотка статора находится в рабочем состоянии.
10. Также можно проверить обмотку на межвитковое замыкание.
Для этого переводим мультиметр в режим измерения сопротивления со шкалой 200 Ом, и попеременно подсоединяем щупы между всеми тремя выводами обмотки статора (схема 9). Сопротивление должно составлять 0,2-1,2 Ом и быть одинаковым между всеми тремя выводами.
Рис.8Мы выяснили, что диодный мост и обмотка статора находятся в порядке. Теперь снимем нерабочий регулятор со щеточным узлом и проверим обмотку ротора (якоря).
11. Как в случае со статором проводим тест на обрыв.
Для этого подсоединяем щупы к контактным кольцам ротора, мультиметр должен издать звуковой сигнал, а лампочка загореться.
12. Проверяем на замыкание на корпус. Один щуп подсоединяем к контактному кольцу, а второй с корпусом генератора.
Рис.10Сопротивление стремится к бесконечности (лампочка не загорается) — все в порядке.
13. Также протестируем на межвитковое замыкание, переведя прибор в режим измерения сопротивления 200 Ом. Обмотка ротора должна имеет сопротивление 1,5 — 5,0 Ом в зависимости от типа генератора.
Рис.11У нас показывает 2,6 — ротор исправен.
Таким образом, неисправным оказался только регулятор напряжения. Заменяем его на новый, заодно проверив контактные кольца — нет ли их повреждения и гладкая ли поверхность.
Рис.12Установив новый регулятор, прозваниваем его (Схема 3).
Рис.13Ток проходит — регулятор работает. Устанавливаем генератор на место в обратном порядке, натягиваем ремень, подсоединяем аккумулятор, включаем зажигание.
Рис.14Лампа аккумулятора загорелась, вольтметр показывает зарядку, значит ток идет на обмотку ротора.
Для начала измерим напряжение на клеммах аккумулятора на незаведенной машине. Переводим мультиметр в режим измерения напряжения 20 В и подцепляем к клеммам аккумулятора согласно расцветке.
Рис.15 Аккумулятор заряженТеперь заводим автомобиль и наблюдаем за показаниями.
Ура! Заряд пошел!Как мы видим, генератор работает и создает номинальный зарядный ток 14 В. Проблема устранена, теперь проверим работу при включении всех потребителей — ток зарядки не должен падать, что мы и наблюдаем. Все исправно работает.
P.S. Написал подробную статью по проверке генератора.
Ставьте лайк, комментируйте, подписывайтесь на канал! Удачи на дорогах!не горит лампа зарядки, лампа зарядки горит в полнакала
Если на автомобиле применяется контрольная лампа для контроля работы генераторной установки, то перед пуском двигателя, при включении зажигания, контрольная лампа должна гореть.
Не горит лампа зарядки.
Если не горит лампа зарядки , но при этом другие приборы работают, то возможно она перегорела, имеется обрыв в проводе возбуждения на генератор или неисправен генератор.
Если не работают все приборы панели, то стоит начать с проверки предохранителя. При перегорании лампы возбуждение генератора осуществляется через добавочное сопротивление, по этому, целостность лампы не влияет на работу схемы заряда. Единственным исключением являлись первые автомобили семейства ВАЗ 2110, но этот недостаток быстро устранили, и таких машин выпущено было не много.
Проверка генератора.
Для проверки работоспособности генератора и заряда аккумуляторной батареи необходим мультиметр. Лучше всего для этого подойдёт не дорогой электронный прибор типа DT830C, M833, APPA iMeter 3 или подобных. Стрелочные мультиметры требуют точного соблюдения полярности, при подключении, и очень чувствительны к ударам и падениям. Для проверки достаточно замерить напряжение на клеммах аккумулятора. Если напряжение в пределах 13,5 — 14,5 В, то генератор исправен. Если напряжение меньше 13,5 В то генератор неисправен и необходимо найти и устранить причину.
Не горит лампа зарядки поиск причин.

Как необходимо поступить, если при включении зажигания не горит лампа зарядки ? Как быстро найти неисправность? Все последующие действия, касающиеся контрольной лампы, не подходят к ВАЗ 2101 (2103, 2106).
Первым делом надо определить неисправное место, то есть неисправен генератор или контрольная лампа с проводом. Для быстрого определения необходимо отсоединить тонкий провод от генератора, идущий от контрольной лампы, соединить его с массой автомобиля и включить зажигание. Если лампа при этом загорит, то не исправен генератор. Возможными неисправностями могут быть обрыв обмотки генератора, неисправность регулятора напряжения, износ щёток или контактных колец якоря и так далее.
Проверка исправности лампы и провода.
В том случае если лампа контроля заряда не загорит необходимо проверить исправность лампы и провода. Для этой проверки не понадобится снимать панель приборов и вытаскивать лампу, что бы рассмотреть целостность нити. Достаточно соединить один щуп мультиметра, в режиме вольтметра, с отключенным проводом, а второй с корпусом автомобиля.
Вместо мультиметра можно использовать контрольную лампу мощностью не более 1Вт.
При исправной цепи мультиметр будет показывать напряжение аккумуляторной батареи, а контрольная лампа будет гореть в пол накала. В этом случае перегорела лампа контроля заряда. Если показание вольтметра сильно отличается от напряжения батареи, то возможен обрыв в цепи от контрольной лампы до генератора.
Если рассмотреть подобную ситуацию для ВАЗ-2106 (2101, 2103), то тут обстановка несколько другая. Всё дело в наличие реле Р-702, которое подаёт питание на лампу контроля заряда аккумуляторной батареи и находится под капотом на правом крыле. В этом случае проверка цепи и исправности самой лампы достаточно соединить питающий провод на реле с проводом от контрольной лапы. Если всё исправно, то лампа будет гореть. Для проверки реле лампы необходимо замерить напряжение на жёлтом проводе при работающем двигателе. Напряжение должно быть не менее 6 В. Если напряжение ниже, то неисправен генератор, в противном случае реле.
Проверка генератора.
Если лампа контроля заряда не тухнет при работе двигателя необходимо проверить работоспособность генератора. Так же это надо сделать в случае горения лампы в пол накала. В любом случае для проверки работы генератора необходимо проверить напряжение на клеммах аккумулятора при работающем двигателе. Показания напряжения должны быть в пределах 13,5 – 14,5 В. Проверка производится на средних оборотах двигателя при включенном дальнем свете фар. Горение контрольной лампы заряда, при работе двигателя, в пол накала возможно из-за утечки тока через один из дополнительных диодов выпрямительного моста или неисправности диода в щитке приборов. При этом генератор будет работать нормально и не нуждается в ремонте.
admin 21/10/2012 «Если Вы заметили ошибку в тексте, пожалуйста выделите это место мышкой и нажмите CTRL+ENTER» «Если статья была Вам полезна, поделитесь ссылкой на неё в соцсетях»при включении зажигания, не загорается индикатор на панели приборов,
Автор Акум Эксперт На чтение 6 мин.
Просмотров 2.4k. Опубликовано
Лампочка зарядки аккумулятора расположена на приборной панели. При повороте ключа в замке зажигания она должна загораться, а через некоторое время после запуска гаснуть. Такое поведение индикатора говорит о том, что генератор работает нормально, подает напряжение в электрическую сеть автомобиля и заряжает батарею. Если при включении не горит лампочка зарядки аккумулятора, это говорит о неисправности в цепи возбуждения или системе генератор-АКБ.
Типовые неисправности и способы их устранения
Существует несколько причин, почему не горит лампа аккумулятора: перегорела лампочка индикатора, вышел из строя предохранитель, разряд батареи, другие неполадки в электрической цепи. Эта неисправность может сигнализировать о том, что генератор не вырабатывает электричество и автомобиль питается от аккумулятора. Если это так, то нужно как можно быстрее избавиться от неисправности.
Сгорела лампочка индикатора
Перегоревшая лампочка – это самая простая причина, почему не . В таком случае нужно как можно быстрее заменить ее на новую.
- Во-первых, без индикатора нельзя контролировать зарядку батареи и работу генератора.
- Во-вторых, в некоторых автомобилях нет встроенного сопротивления, а без него цепь разрывается, генератор перестает выдавать электрическую энергию в сеть автомобиля и зарядка батареи прекращается.
К автомобилям без встроенного сопротивления относятся многие модели , а также некоторые старые иномарки.
Перегорел предохранитель
Еще одна частая причина неисправности – это перегорание предохранителя. Расположение монтажного блока у различных моделей автомобилей может различаться. Уточнить, где он находится, можно, заглянув в техническую документацию к вашему транспортному средству. В автомобиле ВАЗ-2114 блок предохранителей расположен в монтажном блоке моторного отсека.
Внимание! При выходе из строя предохранителя обычно не горят несколько контрольных лампочек, расположенных на панели.
На крышке монтажного блока можно увидеть расположение всех предохранителей.
Крышка монтажного блока и расположение предохранителейНужно проверить предохранитель F16. На рисунке ниже он обозначен синим цветом.
Расположение предохранителя F16Существует такие способы проверки предохранителя.
Берем заведомо исправный предохранитель и вставляем его на место подозрительного. Если проблема устранена, лампочка загорелась, то на этом ремонт можно считать законченным.
Также можно вынуть предохранитель и проверить его сопротивление – оно должно быть равно 0 Ом.
Выставляем на предел измерения напряжения 20 В (если батарея автомобиля выдает 12 В). После этого подаем напряжение. Один щуп подключаем к корпусу автомобиля, а второй – к выводу предохранителя. Предохранитель можно считать исправным, если напряжение присутствует на обеих ножках. Если электричество присутствует только на одной ножке, то такой предохранитель нуждается в замене.
Разряжен аккумулятор
Также индикатор зарядки не будет гореть, если . Это может случиться, если автолюбитель забыл выключить прибор, потребляющий электричество, например, фары. В таком случае батарею нужно зарядить.
Мнение эксперта
Алексей Бартош
Специалист по ремонту, обслуживанию электрооборудования и промышленной электроники.
Задать вопросВажно! При этой неисправности все индикаторы на панели не будут гореть или будут светиться очень тускло.
АккумуляторКроме того, причиной такой поломки может стать потеря емкости аккумулятора. В таком случае его следует заменить.
Еще одна причина, по которой нет электричества в бортовой сети, это окисление клемм АКБ. Чтобы устранить данную неисправность, клеммы нужно почистить.
Кроме того, могут быть проблемы с генератором, из-за которых батарея не заряжается. Также он может не справляться при установке на автомобиль мощных потребителей электричества.
Поэтому при установке мощной акустики нужно подумать о замене заводского генератора на более мощный.
Другие неполадки в электрической цепи
Следующей причиной, почему не загорается лампочка заряда аккумулятора, являются неполадки в электрической цепи. Основные из них:
- Проблемы с контактами. Часто возникают весной, после периода зимних холодов. В этом случае влага и конденсат провоцируют окисление разъемов. Индикатор работает нестабильно, один раз он может загореться, а на следующий день перестает светиться. В этом случае необходимо прочистить контакты.
- Обрыв цепи. Чтобы найти неисправность, необходимо прозвонить цепь при помощи мультиметра.
Видео о ремонте на примере автомобиля ВАЗ-2107
youtube.com/embed/9NImIs61vRI?feature=oembed» frameborder=»0″ allow=»accelerometer; autoplay; clipboard-write; encrypted-media; gyroscope; picture-in-picture» allowfullscreen=»»/>Схема проводки
Для диагностики и ремонта неисправностей, связанных с цепями генератора и возбуждения, нужно знать принцип работы этой системы. Рассмотрим схему проводки автомобиля ВАЗ-2114.
Схема проводки ВАЗ-2114В момент, когда водитель поворачивает ключ, замыкаются контакты в замке зажигания (5), цепь замыкается. Ток начинает течь от положительной клеммы АКБ (1), через разъемы Х8 и Х1 монтажного блока, через блок зажигания, предохранитель F16, ножку 3 разъема Х4, подается на приборную панель автомобиля (4). Через лампочку, диод и резистор ток приходит на общий вывод, соединенный с отрицательной клеммой аккумулятора. Цепь замыкается, лампочка загорается. Через время частота вращения двигателя увеличивается, и напряжение с генератора через разъемы Х7 (ножка 9 монтажного блока) и Х4 (ножка 18) подается на разъем Х1 (вывод 12).
Когда оно достигнет значения +12 В, диод закроется и лампочка погаснет.
Особенности схемы проводки ВАЗ-2109
Схема проводки ВАЗ-2109Схема подключения генератора ВАЗ-2109 отличается от приведенной выше. В ней при повороте ключа в замке зажигания (11) контакты реле (10) замыкаются. Напряжение +12 В от батареи (1) через промежуточные элементы подается на индикаторную лампу (11) и вольтметр (12). При увеличении частоты вращения двигателя напряжение возрастает. Когда оно достигает уровня +12 В, на обоих выводах индикатора разность потенциалов выравнивается, и она гаснет.
Особенности схемы проводки ВАЗ-2170
Схема проводки автомобиля ВАЗ-2170 (приора) также имеет свои особенности. В ней при включении зажигания напряжение от аккумулятора (1) через предохранитель F3 монтажного блока (3) и F12 блока предохранителей подается на индикаторный светодиод приборной панели (6). После того как скорость вращения генератора увеличится и напряжение на нем превысит +12 В, разность потенциалов на обоих выводах индикатора выровняется, и он погаснет.
Таким образом, чтобы провести диагностику и устранить проблему, требуется произвести проверку всех элементов цепи возбуждения и системы генератор-аккумулятор.
Не горит лампочка зарядки аккумулятора
Бывают случаи, когда лампочка, показывающая заряд автомобильного аккумулятора гаснет и не загорается или появляются иные проблемы свидетельствующие о каких-либо неполадках аккумуляторной батареи. В таком случае каждый ответственный автовладелец пытается выяснить причину подобных неполадок.
Часто встречающиеся проблемы АКБ
Если рассматривать ситуацию с рядовым автолюбителем, который садится за руль своего транспортного средства и станет, когда аккумулятор не выдаёт необходимого заряда или напряжения. Причин для такого поведения аккумуляторной батареи можно насчитать достаточно. Мы же приведём для Вас одни из самых распространённых эксплуатационных проблем, с которыми приходилось столкнуться многим водителям:
Не горит лампочка зарядки аккумуляторной батареи автомобиля
Эта лампочка должна загораться при каждом повороте ключа зажигания.
Если она перестаёт работать, то это свидетельствует о необходимости её срочной замены. Почему срочной? Потому что в том случае, если возникнет реальная проблема, тогда произвести замену станет абсолютно невозможно. Лампочка горит, но батарея быстро разряжается
Такое положение вещей свидетельствует о нескольких вариантах. Во-первых, аккумулятор просто не может держать либо принимать заряд. Во-вторых, заряда, который поступает с генератора, банально не хватает. Зачастую данные проблемы возникают из-за того, что реле-регулятор выходит из строя. Проверить этот элемент достаточно просто: нужно подсоединить к нему вольтметр, запустить двигатель машины и нарастить обороты до трёх тысяч в минуту для бензиновых, для дизельных же до двух. А затем уже можно замерять величину напряжения. Если вольтаж находится в диапазоне 12-14, то реле функционирует отлично, если же ниже этих значений, тогда Вам стоит обратиться на СТО: вероятна поломка реле-регулятора или некорректное функционирование генератора.
Лампочка заряда аккумулятора не гаснет после запуска двигателя.
Это самый серьёзный, из вышеперечисленных, сигнал. Он свидетельствует о том, что цепь зарядки повреждена. Или если индикатор на приборной панели горит всегда, то ещё это может означать присутствие плохого контакта, либо генераторные щётки серьёзно поизносились, или из-за отсутствия массы. В этом случае необходимо проверить соединительные узлы генератора и аккумулятора, а также оценить состояние данных агрегатов. В случаях не нахождения водителем видимых причин неисправностей, следует немедленно отправляться в автомастерскую. Если, Вы не оперируете соответствующими знаниями, самому лучше туда не соваться.
Как видно из вышесказанного, лампочка зарядки аккумулятора на приборной панели может много о чём «подмигнуть водителю. Следя за тем как она горит или не горит вовсе, как долго и с какой периодичностью это происходит, автовладелец должен немедленно заняться спасением аккумулятора автомобиля, обратившись за квалифицированной помощью в автомобильный центр технической помощи.
Но не стоит делать поспешных выводов и нестись сломя голову на СТО, только увидев, что лампочка ведёт себя не так как ранее. Может аккумулятор вашего «металлического друга» попросту не получает достаточного заряда и поэтому быстро садится. И такое явление проявляется частенько после частых, но не длительных поездок. Например, ежедневно Вы направляетесь на работу, проводя в пути минут пятнадцать, следовательно аккумулятор не получает полного объёма необходимого заряда. Зато при каждом запуске двигателя у него исправно забирают заряд, который ему самому необходим. Данная проблема решается просто и Вы справитесь с этим вполне самостоятельно, ведь нужно всего лишь достаточно зарядить аккумулятор.
Технические неисправности АКБ и пути их решения
В данном разделе мы Вам расскажем об основных неисправностях, которым подвергаются автомобильные стартерные аккумуляторы. Ну что, поехали.
Саморазряд
Даже только приобретённая аккумуляторная батарея, которая лишена всякого рода дефектов, постепенно разряжается, даже если она полностью отключена от потребителей энергии.
Бывают случаи и ускоренного саморазряда, когда цифра переваливает уже за 3% в сутки. Основной причиной ускорения саморазряда может являться загрязнение электролита или использование некачественных компонентов при его изготовлении.
Также под корпус аккумулятора могут попадать посторонние предметы, которые вскоре вызывают замыкание пластин; электролитом загрязнилисьповерхности батареи; произошло разрушение сепараторов или осыпалась активная масса пластин – всё это побуждает аккумулятор более активно саморазряжаться.
А в следствии этого батарея быстро утрачивает свою ёмкость и становится совершенно непригодной.Окисление выводных штырей
Окисление аккумуляторных выводных штырей и клемм происходит от попадающего на них электролита или его испарения. Окислившиеся клеммы и штыри теряют способность контактировать между собой. Их следует очистить мелкой наждачкой. А когда клеммы на штырях уже закреплены, их тонко смазывают техническим вазелином. Такая мера предосторожности препятствует дальнейшему возникновению окисления.
Если аккумуляторная батарея длительно хранится без подзарядки; у неё снижается уровень электролита в банках; используется более плотный электролит; батарея сильно разряжена и продолжает эксплуатироваться, то может возникнуть сульфатация пластин АКБ.
Этому процессу характерно образование большого количества крупных кристаллов сернокислого свинца на поверхности активной массы. Свинец блокирует попадание электролита в активную массу пластин из-за невозможности его растворения.
В следствии этого пластины теряют объём рабочей поверхности, заметно уменьшаясь, и аккумуляторная батарея утрачивает свою ёмкость. Поражённый сульфатацией аккумулятор как быстро заряжается, так же быстро и разряжается. Если сульфатация значительна, аккумулятор уже не спасти, но незначительную можно побороть несколькими циклами «заряда-разряда». Зарядив аккумулятор, его нужно полностью разрядить током приблизительно в 5А, допусти подсоединив к нему лампу от автомобильной фары. И так повторить несколько раз.
Не будем лукавить, помогает это не в 100% случаев, но вероятность реанимации аккумулятора всё же присутствует. Чтобы сульфатация не одолела Вашу аккумуляторную батарею, соблюдайте правила её хранения и эксплуатации, а именно соблюдайте постоянный заряд, не допускайте загрязнений, не заливайте слишком плотный электролит. Короткое замыкание пластин
Следующая неисправность может возникнуть, в случае разрушения сепараторов или оседания остаточной активной массы на дно ёмкостей аккумуляторной батареи и незамедлительном возникновении короткого замыкания пластин с разными полюсами.
Возникновение короткого замыкания также является следствием пластинного коробления от подачи на них чрезмерного или длительного заряда, сильной тряски, в следствии плохого закрепления аккумулятора, или высокой плотности электролита. Батарею с данной неисправностью отдают на ремонт. Если же конструкция аккумулятора сложена таким образом, что его нельзя вскрыть и отремонтировать, тогда его приходится утилизировать и приобрести новый.
Повреждение корпуса аккумулятора
Если повреждение корпуса аккумулятора незначительно, то оно легко устранимо при помощи специальных клеящих средств. Клей подбирается в зависимости от материала исполнения корпуса. Большинство корпусов ремонтируются обычным эпоксидным клеем. Чтобы заклеить корпус аккумулятора, нужно его разобрать, высушить, заклеить, потом снова собрать, залив электролит. Теперь Вы осведомлены об основных неисправностях автомобильных аккумуляторных батарей.
Другие виды неисправностей аккумуляторной батареи
Часто бывает, что в следствии разного вида деформаций, аккумуляторная батарея не справляется со своей прямой функцией.
Аккумулятор начинает нагреваться, плохо заряжаться, начинают отходить провода, в следствии чего теряется контакт с соединениями других автомобильных механизмов.
1. Если между электродными выводами начинают появляться «мостики», то следует тщательно промыть аккумулятор обычной водой, а затем смочить тряпку в содовом растворе и протереть батарею.
2. Если Вами замечены трещины между крепежами и клеммами батареи, то ни в коем случае не беритесь самостоятельно устранять проблему. Самое меньшее так Ваши действия принесут никчемный результат, а того больше приведут аккумулятор в состояние полной непригодности. Поезжайте сразу же в автосервис, где профессионалы быстро ликвидируют эту проблему.
3. Часто случается и нагревание аккумулятора, а порой даже и его вздутие. Это происходит из-за недостаточно вентилируемого корпусного пространства батареи. А уже эту проблему Вы с лёгкостью решите самостоятельно. Просто прочистите в пробках аккумулятора вентиляционные отверстия.
Гораздо сложнее устранить просачивание электролита через отверстия вентиляции.
Случившееся свидетельствует о следующем:
3.1. Гидролиз или испарение состава электролита. Под этим термином подразумевают достаточно нормальный процесс, который может привести к неожиданным проблемам эксплуатации аккумулятора лишь в случае сульфатации электродов. «Вылечить» гидролиз можно длительной зарядкой батареи силой тока, равной пяти процентам от общей её ёмкости.
3.2. Испарение электролитического состава, которое возникает из-за того, что корпус аккумулятора и реле напряжения зафиксированы некачественно. Решением данной проблемы будет регулировка или замена реле.
3.3. Испарение электролитического состава, возникающее при получении от генератора очень большого заряда. В следствии этого батарея начинает сильно нагреваться. Для исключения этой проблемы, исследуйте зарядную систему и всё электрооборудование, воспользовавшись вольтметром.
Подключать его нужно к положительной клемме генератора. Показания его должны быть не выше 14,2 В.
3.4. Электролит достиг высокого уровня. Лишнюю жидкость следует слить. Ориентиром будет тот факт, что над электродами должно оставаться пару сантиметров жидкости. Этого будет вполне достаточно.
Если Вы заметили на аккумуляторе деформационные проявления либо какие-то механические повреждения, лучше незамедлительно обратитесь к специалистам. Они Вам расскажут и покажут, что делать с аккумулятором в дальнейшем. В лучшем случае его можно будет отремонтировать, в противном же всегда есть другой выход – приобретение нового.
Несколько советов по эксплуатации аккумуляторных батарей
Многие из автовладельцев почему-то неподдельно удивляются, когда узнают, что аккумулятору тоже необходимо «техобслуживание». Это весьма прискорбно, ведь толика Вашего внимания и заботы могут сохранить время и не прохудить кошелёк. Регулярный уход за автомобильным аккумулятором достаточно прост и сводится только к регулярным проверкам уровня электролитического наполнителя.
Если его уровень низок, то может производиться излишняя зарядка, а это вызывается неисправным генератором. Если электролит в недостатке только в одном элементе батареи, тогда ожидайте скорого выхода из строя всего агрегата. В летний и осенний период он ещё продержится на последнем издыхании, но первые морозы сделают свой «контрольный».
Дозаправляя аккумулятор электролитом помните об одном, что при зарядке уровень электролита на повышается, поэтому учитывайте этот фактор во время долива. А последствия попадания кислоты на металл или пластик могут стать необратимыми. Мы призываем Вас быть заботливыми автовладельцами и всегда держать на контроле заряд батарей аккумуляторов. Периодически, желательно раз в квартал, проверяйте уровень напряжения клемм батареи, даже если аккумулятор работает чётко и безотказно, как швейцарские часы. В процессе эксплуатации все аккумуляторы теряют определённое количество воды из электролита, тем самым повышая его плотность, а это уже пагубно сказывается на электродах (пластинах), ведь кислота в банках становится концентрированнее.
В результате ресурс батареи снижается.
Скорость, с которой происходит потеря воды из электролита зависит от используемых материалов и функциональности электрооборудования всей машины. В зависимости от компиляции всех фактов скорость испарения воды может варьироваться в десятки раз. Поэтому концентрация электролита может снизиться до критической отметки и за один месяц, и за три, а то и за голы. Так что пользуясь привычной классикой в виде свинцовых батарей, будьте готовы проверять электролитический уровень не реже раза в месяц, доливая в них дистиллированную воду. А также имейте терпение касательно того факта, что уровень саморазряда таких аккумуляторов достигает 15% за месяц и далее прогрессирует, доходя за два года эксплуатации до 60%. Поэтому если такие батареи долго бездействовали, то заряжать их следует ежемесячно.
Во время долгосрочной стоянки, рекомендуется отключить все потребители питания от аккумулятора, ведь утечка тока в электросети может настолько истощить батарею, что попросту не получится и двигатель завести.
Если же аккумулятор неестественно быстро разряжается будучи отключенным от сети, это сигнализирует о высоком уровне саморазряда для старого агрегата и о дефекте внутреннего содержания для нового. Постарайтесь не допускать повторных глубоких разрядов автомобильных аккумуляторных батарей, которые превосходят 40% от их ёмкости. После такого систематического «забивания» аккумулятор уже не сможет в дальнейшем корректно заряжаться от генератора.
Подписывайтесь на наши ленты в таких социальных сетях как, Facebook, Вконтакте, Instagram, Pinterest, Yandex Zen, Twitter и Telegram: все самые интересные автомобильные события собранные в одном месте.
Почему не горит лампочка аккумулятора при включении зажигания
Индикатор АКБ на приборной панели предназначен для контроля корректной работы цепи «аккумулятор-генератор» и состояния элементов питания бортовой сети.
При включении зажигания лампочка зарядки батареи должна загораться – отсутствие индикации предупреждает водителя о неисправности какого-либо узла или механизма. Для грамотной диагностики неисправности необходимо понимать устройство и функции всех компонентов в системе.
- АКБ.
- Диод на «минус».
- Контрольный диод.
- Генератор.
- Диод на «плюс».
- Статор.
- Реле-регулятор напряжения.
- Ротор.
- Перемычка конденсатора.
- Блок предохранителей.
- Индикатор заряда с лампочкой.
- Вольтметр.
- Реле-распределитель катушки зажигания.
- Катушка зажигания с замком.
Во время работы генератора происходит зарядка АКБ через диодный мост и реле, которые обеспечивают постоянное напряжение в 13,2 – 14,6 Вольт. При включении зажигания – поворота ключа в замке, срабатывает цепь возбуждения в узлах бортовой сети, выравнивая значения напряжения на выводах генератора и аккумулятора. После того, как фазовое напряжение уравнялось, контрольная лампочка гаснет, система работает в нормальном режиме.
Внимание! Аккумуляторная батарея должна находиться в заряженном состоянии во время всего срока эксплуатации – при долгом нахождении с низким уровнем заряда происходит быстрая сульфатация пластин и потеря ёмкости.
В современных автомобилях наличие вольтметра на панели приборов не предусмотрено – состояние цепи находится под контролем электронной системы управления: датчики снимают показания и отправляют данные в блок-контроллер. ЭСУД анализирует сбои, записывая их в виде кодов ошибок в журнал памяти. Типичные поломки можно выявить самостоятельно, проверяя последовательно каждый элемент на определённом участке.
Основные причины
- Разрядился аккумулятор – самая распространённая причина. При включении бортовой сети и поворота ключа в замке зажигания до запуска двигателя происходит падение напряжения до критического уровня, контрольная лампочка не загорается, остальная индикация на приборной панели горит тусклым светом, пуск силового агрегата невозможен.

- Перегорел предохранитель – вышедший из строя предохранитель в монтажном блоке отключает питание лампочки АКБ. Как правило, в общей цепи он отвечает за всю подсветку щитка приборов номиналом на 10 Ампер.
- Неисправность электрической цепи – окисление контактов на разъёмах, либо плохо закреплённые клеммы, предохранитель в гнезде или обрыв участка проводки приводит к отказу индикатора АКБ. Проблема также может быть вызвана нарушенной изоляцией – короткими замыканиями.
- Перегорел индикатор – светодиод (лампочка) вышла из строя.
- Неисправно реле предохранителей – в отечественных моделях автомобилей (классика ВАЗ) монтажный блок предохранителей снабжён реле на каждую цепь по отдельности. Отказ реле на участке к индикатору отключает питание.
- Другие причины – поломка узла генератора. Диодный мост или реле напряжения работают с нарушениями, происходят скачки напряжения в сети с увеличением оборотов двигателя, нет зарядки аккумулятора (в таких случаях лампочка может гореть постоянно, либо мерцать с последующим отключением).

Диагностика
Поиск неисправного элемента начинают с проверки уровня заряда АКБ. Для замера напряжения на клеммах используют мультиметр, либо вольтметр. Снимать показания необходимо в двух режимах:
- без нагрузки с отключенным зажиганием и снятой клеммой «минус»;
- под нагрузкой: повернув ключ в замке зажигания, и включив любой потребитель (ближний свет фар, кондиционер).
Щупы мультиметра в режиме вольтметр подсоединяют последовательно: плюсовая клемма – красный контакт, минусовая – чёрный. Нормальное значение напряжения АКБ в состоянии покоя при 100% заряде 12,05 – 12,6 Вольт.
Важно!
Вольтаж аккумулятора напрямую зависит от степени заряда: если уровень понижен до 10%, то максимальное напряжение без нагрузки на клеммах будет около 11,3 Вольт.
Проверку под нагрузкой следует выполнять аккуратно, соблюдая технику безопасности: во время включения зажигания не прикасаться голыми руками к силовому выводу и кабелю. Показания мультиметра снимают дважды: во время запуска двигателя, и спустя 20-30 секунд.
При пуске двигателя силовой ток может достигать пиковой отметки до 670 Ампер в зависимости от мощности агрегата. Аккумулятор отдаёт значительную часть энергии на стартер для первичного проворота коленчатого вала – в этот момент показатель напряжение на клеммах падает. Нормой считается значение в 8-9 В, если падение во время пуска критическое и доходит до 6 В, то батарея полностью неисправна.
После замера под нагрузкой напряжение на исправной АКБ восстанавливается в течение 15-30 секунд. Его замеряют вновь, определяя ёмкость заряда. Далее обязательно проверяют окислы на клеммах, состояние силового кабеля на предмет повреждения изоляции и надёжность крепления провода заземления «на массу».
Сгоревший предохранитель в монтажном блоке диагностируют по состоянию плавкой перемычки. Для того, чтобы определить какой из них отвечает за лампочку индикатора АКБ, нужно воспользоваться электросхемой в техническом описании автомобиля (расположение отличается в зависимости от марки силового агрегата).
Предохранитель включён в общую цепь и контролирует несколько потребителей: вся индикация на приборной панели, подсветка прикуривателя, свет в салоне. Обычно это гнездо F3, номиналом в 10 Ампер.
Электрическую цепь вначале осматривают, проверяя крепления контактов и обрывы. Если видимых нарушений обнаружить не удалось, то мультиметр включают в режим омметра и «прозванивают» каждый участок по отдельности: от АКБ до генератора, от выводов ротора до монтажного блока предохранителей, катушки зажигания и приборной панели (контакты контрольной лампочки).
Неисправное реле в монтажном блоке тестируют на вольтаж при включённой бортовой сети. Напряжение на выводе реле должно быть не менее 9 Вольт.
Дополнительная информация: схема расположения реле лампочки АКБ в цепи указана на электросхеме блока: в отечественных автомобилях (ВАЗ, ГАЗ) предохранители и реле смонтированы в два ряда.
Диодный мост и реле-регулятор напряжения генератора проверяют на запущенном двигателе: на холостом ходу доводят обороты агрегата до 4000 об/мин и делают замер напряжения мультиметром на выводах ротора.
Если показатель находится на отметке около 14,5 Вольт, то узлы генератора исправны.
Часто причиной отсутствия индикации АКБ бывает незначительная причина: перегоревшая лампочка или плохо закреплённый в гнезде предохранитель. Для устранения нарушения достаточно пошевелить выпавший предохранитель и поставить его на место в гнезде до упора.
Если вышедший из строя элемент не установлен и контрольная лампочка не загорается, то проводят компьютерную диагностику, снимая коды ошибок в ЭСУД. Для этого используют разъём ODB-2 (под рулевой колонкой), компьютер или ноутбук с установленной программой, либо специальный сканнер. Все ошибки заносятся системой в журнал памяти ЭБУ (электронного блока-контроллера), структура кодов дана в техническом описании автомобиля – на всех моделях они разные. С помощью сканнера или ноутбука расшифровывают системную ошибку и устанавливают причину сбоя. Такой метод диагностики даёт полную картину о состоянии всех узлов за всё время их эксплуатации.
Способы устранения проблемы
| Причина нарушения | Способ устранения |
|---|---|
| Разряженная АКБ | Зарядить аккумулятор |
| Перегоревший предохранитель | Замена элемента |
| Окисление клемм АКБ | Зачистка контактов мелкозернистой наждачной бумагой, обработка антикоррозийным составом |
| Нарушение изоляции силового кабеля | Замена провода от АКБ до генератора |
| Обрыв проводки на участке цепи | Восстановить обрыв, либо заменить провод на отрезке на новый |
| Нарушения контактов клемм катушки зажигания, крепления предохранителя в гнезде, выводах ротора, лампочки индикации | Закрепить клеммы, предварительно зачистив от окислов |
| Износ реле монтажного блока | Замена реле |
| Поломка диодного моста | Замена одного из диодов, либо всего блока |
| Выход из строя реле-регулятора напряжения генератора | Замена реле |
| Ошибка ЭБУ | Сбросить ошибку (перезагрузить систему, включив и выключив зажигание в период не менее 15 секунд) |
Не горит контрольная лампа зарядки аккумулятора при включении зажигания в Ваз 2106
Часто владельцы Ваз 2106 – 2107 задаются вопросом, почему не горит контрольная лампочка аккумулятора при включении зажигания.
Это довольно распространенная проблема на классике. И практически каждый сталкивался с таким проявлением неисправности энергосистемы автомобиля.
И одно дело, если такая неисправность произойдет летом и в 100 метрах от дома. Гораздо опаснее такая поломка в морозы на загородной трассе, особенно ночью. Поэтому, нужно знать причины проблемы, а также способы ее устранения. Причин отказа лампочки несколько. Придется проверять все варианты, благо это не сложно. Достаточно базовых знаний в электрике.
Не горит контрольная лампа зарядки аккумулятора при включении зажигания в Ваз 2106 – 2107 что делатьДля начала, немного теории: при работе двигателя подсевший аккумулятор заряжается постоянным напряжением в 13,6-14,2 В от бортовой сети автомобиля через генератор. Из-за разной частоты оборотов коленчатого вала двигателя для поддержания указанного напряжения в цепь возбуждения генератора включен регулятор напряжения (РР, “таблетка”, “шоколадка”), которое при повышении напряжения в сети выше номинального уменьшает ток, идущий на обмотку возбуждения генератора.
Намагничивание полюсов ротора уменьшается, что приводит к понижению его выходного напряжения. Поэтому причины того, что генератор не дает зарядку на аккумулятор, связаны с элементами “цепи возбуждения” или же цепи выходного напряжения “генератор-аккумуляторная батарея”, включая и сам генератор.
Когда включается зажигание, замок (14) включает и реле зажигания (13). При этом +12В от аккумуляторной батареи (1) проходят через контакты реле и предохранитель №10 монтажного блока, затем подаются в бортовую сеть и на вывод контрольной лампы заряда (11) аккумулятора и датчика зарядки в панели приборов (12). После этого они идут через диод, монтажный блок (10) (штекеры Ш5-Ш10), подаются на штекер «61» генератора и попадают на клемму встроенного РР (7) и через щетку и контактное кольцо на обмотку возбуждения (8) — производится стартовое возбуждение генератора (4). При увеличении частоты оборотов двигателя, а с ним и ротора генератора, фазовое напряжение возрастает, и оно через блок дополнительных диодов (3) повышает напряжение на обмотке возбуждения и на выходном диоде контрольной лампочки зарядки аккумулятора.
При достижении выходного фазового напряжения до +12В на обеих выводах лампы АКБ напряжение выравнивается, и из-за отсутствия разности напряжений она гаснет (как при заводке автомобиля). При этом генератор вырабатывает напряжение больше 12В, которое заряжает АКБ через выход «30».
Перегоревшая лампочка индикатор заряда батареиДовольно частой причиной такой проблемы является выход из строя лампы. Пожалуй, это одна из самых простых поломок, но она не всегда безобидна. Желательно максимально быстро заменить лампочку. При проблемах с ней вы не сможете своевременно определить проблему с генератором. Что приведет к разрядившемуся в самое неподходящее время аккумулятору. Таким образом, ездить с перегоревшей лампой крайне не рекомендуется.
Лампочка индикатор заряда батареи Ваз
Также следует учитывать особенности конструкции вашего автомобиля.
На большей части генераторов имеется встроенное сопротивление. Это позволяет вырабатывать энергию даже при сгоревшей лампе контроля заряда. На некоторых автомобилях роль сопротивления выполняет непосредственно сама лампа.
Такое можно встретить на некоторых модификациях ВАЗ 2112, а также многих старых иномарках. В таком случае, при перегорании лампочки генератор перестает вырабатывать ток. Если ваша машина имеет такое строение, то следует всегда иметь запасную лампу.
Разрядившаяся аккумуляторная батареяЕще одной распространенной причиной по которой не горит контрольная лампочка аккумулятора при включении зажигания в Ваз 2106 – 2107 является разредившаяся аккумуляторная батарея.
Если одновременно с тем, что не загорается лампочка аккумулятора, ещё и приборы щитка не включаются или тускло светят, то это явный признак разрядки батареи. «Лечится» проблема простой зарядкой АКБ.
Однако не всё так просто. Разрядка автомобильной батареи может происходить вовсе не из-за того что владелец не успел вовремя её зарядить или забыл отключить фары. Проблема с аккумулятором переходит в категорию опасных, если причина кроется в генерирующем устройстве. Как известно, аккумулятор должен заряжаться в ходе движения автомобиля, иначе он разрядится довольно быстро. И эта функция ложится на генератор. Но, если последний неисправен, то возникают проблемы.
Перегоревший предохранительТаким образом, банальная на первый взгляд причина, может указать на испорченный автомобильный генератор, который выполняет много полезных функций. Очевидно, что следует провести доскональную диагностику, найти причину и устранить её.
Причиной отказа лампы на приборной панели может стать перегоревший предохранитель.
При этом, обычно отказывают несколько приборов сразу. При появлении такого признака просто необходимо проверить предохранитель. Он расположен в монтажном блоке.
Отыскать его можно по схеме на крышке блока. Для проверки предохранитель извлекают из монтажного блока. Самым простым способом будет установка заведомо исправного предохранителя. Если причина в этом, то лампочка, при включении зажигания, должна загореться. Также предохранитель можно проверить, замерив сопротивление мультиметром.
Лампочка может перегорать из неисправной электрической цепиПроблема с цепью, питающей лампочку аккумулятора, может вызываться несколькими причинами. Рассмотрим все.
Итак, довольно распространёнными становятся неполадки с контактами. Обычно такая ситуация возникает весной, после холодов.
За зимние месяцы на разъёмах скапливается влага, вызывающая образование окислов. От этого контакт становится значительно хуже, в результате чего индикатор перестаёт включаться.
Как правило, данная проблема проявляется не сразу, не является стабильной. Другими словами, лампочка может один раз загореться, в другой раз нет. Решением этой проблемы становится очищение всех разъёмов. Их следует обработать пластичной смазкой, специально предназначенной для этого.
Лампочка может перегореть по причине обрыва цепи. Чтобы удостовериться в этом, следует вооружиться мультиметром. Прибором проверяется цепь с целью определения неисправного участка.
Неисправно реле предохранителейЕщё один вариант проблемы – неисправность в реле. Некоторые автомобильные модификации оснащены реле с контролем лампочки заряда АКБ на щитке приборов.
Как только отказывает реле, не работает и индикатор.
Чтобы протестировать реле, следует вооружиться мультиметром. Им замеряют ток на положительном выходе реле. Если напряжение меньше 6в, то явно налицо проблемы с генерирующим устройством. Если значение ещё выше, то неисправно реле. Он нуждается в замене.
Таким образом, узнать причину, почему не горит лампочка аккумулятора, крайне важно для наладки индикатора и защиты автомобиля от более серьёзных неисправностей.
Видео: Не горит лампа зарядки АКБ Ваз 2107 – поиск причиныПроверка предохранителей Ваз 2106 – 2107 мультометромКак проверить предохранитель в машине мультиметром нужно знать ещё и потому, что в некоторых случаях его замена не устраняет возникшую неисправность, схема нуждается в более доскональной проверке.
Обычно выход его из строя виден невооружённым глазом, но в некоторых случаях обрыв можно обнаружить только после инструментальной проверки. Для этого используют автомобильный тестер или даже простой вольтметр для измерения постоянного тока.
- Прикладываем щупы к предохранителю.
- Далее, с помощью нехитрых манипуляций, мы расплавляем проводок внутри предохранителя. Следовательно, из рабочего предохранителя мы сделали нерабочий. Что же не сделаешь ради хорошей статьи!? :-). Опять прикладываем щупы к предохранителю и смотрим на поведение мультиметра.
- Сопротивление бесконечно большое, никакого звукового сигнала типа «пип» мы не слышим. Предохранитель в обрыве. Его можно выбрасывать в мусорную корзину.
Не горит лампа заряда аккумулятора при включении зажигания
Главная » Разное » Не горит лампа заряда аккумулятора при включении зажиганияПочему не горит лампочка аккумулятора при включении зажигания
Индикатор АКБ на приборной панели предназначен для контроля корректной работы цепи «аккумулятор-генератор» и состояния элементов питания бортовой сети.
При включении зажигания лампочка зарядки батареи должна загораться – отсутствие индикации предупреждает водителя о неисправности какого-либо узла или механизма. Для грамотной диагностики неисправности необходимо понимать устройство и функции всех компонентов в системе.
- АКБ.
- Диод на «минус».
- Контрольный диод.
- Генератор.
- Диод на «плюс».
- Статор.
- Реле-регулятор напряжения.
- Ротор.
- Перемычка конденсатора.
- Блок предохранителей.
- Индикатор заряда с лампочкой.
- Вольтметр.
- Реле-распределитель катушки зажигания.
- Катушка зажигания с замком.
Во время работы генератора происходит зарядка АКБ через диодный мост и реле, которые обеспечивают постоянное напряжение в 13,2 – 14,6 Вольт. При включении зажигания – поворота ключа в замке, срабатывает цепь возбуждения в узлах бортовой сети, выравнивая значения напряжения на выводах генератора и аккумулятора. После того, как фазовое напряжение уравнялось, контрольная лампочка гаснет, система работает в нормальном режиме.
Внимание! Аккумуляторная батарея должна находиться в заряженном состоянии во время всего срока эксплуатации – при долгом нахождении с низким уровнем заряда происходит быстрая сульфатация пластин и потеря ёмкости.
В современных автомобилях наличие вольтметра на панели приборов не предусмотрено – состояние цепи находится под контролем электронной системы управления: датчики снимают показания и отправляют данные в блок-контроллер. ЭСУД анализирует сбои, записывая их в виде кодов ошибок в журнал памяти. Типичные поломки можно выявить самостоятельно, проверяя последовательно каждый элемент на определённом участке.
Основные причины
- Разрядился аккумулятор – самая распространённая причина. При включении бортовой сети и поворота ключа в замке зажигания до запуска двигателя происходит падение напряжения до критического уровня, контрольная лампочка не загорается, остальная индикация на приборной панели горит тусклым светом, пуск силового агрегата невозможен.

- Перегорел предохранитель – вышедший из строя предохранитель в монтажном блоке отключает питание лампочки АКБ. Как правило, в общей цепи он отвечает за всю подсветку щитка приборов номиналом на 10 Ампер.
- Неисправность электрической цепи – окисление контактов на разъёмах, либо плохо закреплённые клеммы, предохранитель в гнезде или обрыв участка проводки приводит к отказу индикатора АКБ. Проблема также может быть вызвана нарушенной изоляцией – короткими замыканиями.
- Перегорел индикатор – светодиод (лампочка) вышла из строя.
- Неисправно реле предохранителей – в отечественных моделях автомобилей (классика ВАЗ) монтажный блок предохранителей снабжён реле на каждую цепь по отдельности. Отказ реле на участке к индикатору отключает питание.
- Другие причины – поломка узла генератора: диодный мост или реле напряжения работают с нарушениями, происходят скачки напряжения в сети с увеличением оборотов двигателя, нет зарядки аккумулятора (в таких случаях лампочка может гореть постоянно, либо мерцать с последующим отключением).

Диагностика
Поиск неисправного элемента начинают с проверки уровня заряда АКБ. Для замера напряжения на клеммах используют мультиметр, либо вольтметр. Снимать показания необходимо в двух режимах:
- Без нагрузки с отключенным зажиганием и снятой клеммой «минус».
- Под нагрузкой: повернув ключ в замке зажигания, и включив любой потребитель (ближний свет фар, кондиционер).
Щупы мультиметра в режиме вольтметр подсоединяют последовательно: плюсовая клемма – красный контакт, минусовая – чёрный. Нормальное значение напряжения АКБ в состоянии покоя при 100% заряде 12,05 – 12,6 Вольт.
Важно!
Вольтаж аккумулятора напрямую зависит от степени заряда: если уровень понижен до 10%, то максимальное напряжение без нагрузки на клеммах будет около 11,3 Вольт.
Проверку под нагрузкой следует выполнять аккуратно, соблюдая технику безопасности: во время включения зажигания не прикасаться голыми руками к силовому выводу и кабелю. Показания мультиметра снимают дважды: во время запуска двигателя, и спустя 20-30 секунд.
При пуске двигателя силовой ток может достигать пиковой отметки до 670 Ампер в зависимости от мощности агрегата. Аккумулятор отдаёт значительную часть энергии на стартер для первичного проворота коленчатого вала – в этот момент показатель напряжение на клеммах падает. Нормой считается значение в 8-9 В, если падение во время пуска критическое и доходит до 6 В, то батарея полностью неисправна.
После замера под нагрузкой напряжение на исправной АКБ восстанавливается в течение 15-30 секунд. Его замеряют вновь, определяя ёмкость заряда. Далее обязательно проверяют окислы на клеммах, состояние силового кабеля на предмет повреждения изоляции и надёжность крепления провода заземления «на массу».
Сгоревший предохранитель в монтажном блоке диагностируют по состоянию плавкой перемычки. Для того, чтобы определить какой из них отвечает за лампочку индикатора АКБ, нужно воспользоваться электросхемой в техническом описании автомобиля (расположение отличается в зависимости от марки силового агрегата).
Предохранитель включён в общую цепь и контролирует несколько потребителей: вся индикация на приборной панели, подсветка прикуривателя, свет в салоне. Обычно это гнездо F3, номиналом в 10 Ампер.
Электрическую цепь вначале осматривают, проверяя крепления контактов и обрывы. Если видимых нарушений обнаружить не удалось, то мультиметр включают в режим омметра и «прозванивают» каждый участок по отдельности: от АКБ до генератора, от выводов ротора до монтажного блока предохранителей, катушки зажигания и приборной панели (контакты контрольной лампочки).
Неисправное реле в монтажном блоке тестируют на вольтаж при включённой бортовой сети. Напряжение на выводе реле должно быть не менее 9 Вольт.
Дополнительная информация: схема расположения реле лампочки АКБ в цепи указана на электросхеме блока: в отечественных автомобилях (ВАЗ, ГАЗ) предохранители и реле смонтированы в два ряда.
Диодный мост и реле-регулятор напряжения генератора проверяют на запущенном двигателе: на холостом ходу доводят обороты агрегата до 4000 об/мин и делают замер напряжения мультиметром на выводах ротора.
Если показатель находится на отметке около 14,5 Вольт, то узлы генератора исправны.
Часто причиной отсутствия индикации АКБ бывает незначительная причина: перегоревшая лампочка или плохо закреплённый в гнезде предохранитель. Для устранения нарушения достаточно пошевелить выпавший предохранитель и поставить его на место в гнезде до упора.
Если вышедший из строя элемент не установлен и контрольная лампочка не загорается, то проводят компьютерную диагностику, снимая коды ошибок в ЭСУД. Для этого используют разъём ODB-2 (под рулевой колонкой), компьютер или ноутбук с установленной программой, либо специальный сканнер. Все ошибки заносятся системой в журнал памяти ЭБУ (электронного блока-контроллера), структура кодов дана в техническом описании автомобиля – на всех моделях они разные. С помощью сканнера или ноутбука расшифровывают системную ошибку и устанавливают причину сбоя. Такой метод диагностики даёт полную картину о состоянии всех узлов за всё время их эксплуатации.
Способы устранения проблемы
| Причина нарушения | Способ устранения |
|---|---|
| Разряженная АКБ | Зарядить аккумулятор |
| Перегоревший предохранитель | Замена элемента |
| Окисление клемм АКБ | Зачистка контактов мелкозернистой наждачной бумагой, обработка антикоррозийным составом |
| Нарушение изоляции силового кабеля | Замена провода от АКБ до генератора |
| Обрыв проводки на участке цепи | Восстановить обрыв, либо заменить провод на отрезке на новый |
| Нарушения контактов клемм катушки зажигания, крепления предохранителя в гнезде, выводах ротора, лампочки индикации | Закрепить клеммы, предварительно зачистив от окислов |
| Износ реле монтажного блока | Замена реле |
| Поломка диодного моста | Замена одного из диодов, либо всего блока |
| Выход из строя реле-регулятора напряжения генератора | Замена реле |
| Ошибка ЭБУ | Сбросить ошибку (перезагрузить систему, включив и выключив зажигание в период не менее 15 секунд) |
nahybride.ru
Лада 2112 *Двенарик С Душой* › Бортжурнал › Неисправность генератора. Не загорается лампа заряда АКБ при включении зажигания.
Что ж собравшись однажды ехать по очень важным делам (на дачу) при запуске двигателя мой взгляд упал на контрольные индикаторы и показалось что не загорелась контрольная лампа заряда акб. Контрольное выключение-включение зажигания подтвердило мои опасения. Итак, первое что пришло в голову проверить, это есть ли фактически зарядка или нет. Простой проверкой мультиметром было выявлено, что зарядка не идет. Дальше проверяется целостность самой лампы и цепи питания обмотки возбуждения генератора. Проверяется она просто — снимается «мама» клеммы D+ и снятый провод сажается на массу. Лампочка загорелась? Ура!) Значит проводка, как и лампа, целая, значит осталось лишь снять генератор и посмотреть что случилось внутри него. Снимается генератор на 16-клапанном моторе снизу, для этого нужно снять защиту двигателя, а для этого нужна яма, до которой с 5-10 минут езды от дома) Ну, делать нечего) Из ненужной китайской зарядки был соображен вот такой «онлайн-мониторинг» зарядки аккума:
Полный размер
Печка на 0, фары выключены, минимальное использование поворотников и не особо разгоняясь тормозить стараемся заранее ручником, чтобы не зажигать лампы стоп-сигналов) Да, выглядит крайнем перебором в экономии, ноооо, вот честно, не имел никакого, даже приблизительного, представления сколько автомобиль способен ехать без генератора.
Для таких же как я: по моим наблюдениям, при относительно свежем аккумуляторе, выключив «вспомогательные» потребители в виде фар, вентилятора отопится, не используя стеклоподъемники и прочее, проехать до разрядки акб можно как минимум с час.
Ну что ж, генератор снят и доставлен домой для последующей разборки:
Полный размер
И проблема оказалась на самой поверхности в прямом и переносном смысле) Откручиваем два винта крепления регулятора напряжения (РН) и проверяем его:
Источник напряжения должен быть регулируемым. При исправном РН лампочка будет гореть до ~14В и потом погаснет. В моем же случае она не горела вовсе. Поэтому в ближайшем магазине был куплен новый РН и успешно установлен на законное место
Полный размер
Сборка всего в обратном порядке и вуа-ля — лампочка работает в установленном режиме — зарядка идет)
Прошу прощения за малое количество фоток, все нужно было сделать как можно быстрее, поэтому было не до них. Если остались какие-то вопросы, с удовольствием отвечу в личке или комментариях) Всем спасибо за внимание)
www.drive2.ru
Не горит лампа АКБ, не идет зарядка ВАЗ-2107. Что делать? — DRIVE2
Недавно, возвращаясь с работы, со мной возникла такая ситуация — при включении зажигания перестала гореть контрольная лампа заряда аккумулятора, сама зарядка пропала, а стрелка вольтметра показывала лишь уровень заряда АКБ.
Полный размер
Поэтому, кое-как добравшись до дома, решил выяснить причину и, порывшись в интернете, приступил к работе.
Полный размер
Схема 1
Для начала, немного теории: при работе двигателя подсевший аккумулятор заряжается постоянным напряжением в 13,6-14,2 В от бортовой сети автомобиля через генератор. Из-за разной частоты оборотов коленчатого вала двигателя для поддержания указанного напряжения в цепь возбуждения генератора включен регулятор напряжения (РР, «таблетка», «шоколадка»), которое при повышении напряжения в сети выше номинального уменьшает ток, идущий на обмотку возбуждения генератора. Намагничивание полюсов ротора уменьшается, что приводит к понижению его выходного напряжения. Поэтому причины того, что генератор не дает зарядку на аккумулятор, связаны с элементами «цепи возбуждения» или же цепи выходного напряжения «генератор-аккумуляторная батарея», включая и сам генератор.
Когда включается зажигание, замок (14) включает и реле зажигания (13). При этом +12В от аккумуляторной батареи (1) проходят через контакты реле и предохранитель №10 монтажного блока, затем подаются в бортовую сеть и на вывод контрольной лампы заряда (11) аккумулятора и датчика зарядки в панели приборов (12). После этого они идут через диод, монтажный блок (10) (штекеры Ш5-Ш10), подаются на штекер «61» генератора и попадают на клемму встроенного РР (7) и через щетку и контактное кольцо на обмотку возбуждения (8) — производится стартовое возбуждение генератора (4). При увеличении частоты оборотов двигателя, а с ним и ротора генератора, фазовое напряжение возрастает, и оно через блок дополнительных диодов (3) повышает напряжение на обмотке возбуждения и на выходном диоде контрольной лампочки зарядки аккумулятора. При достижении выходного фазового напряжения до +12В на обеих выводах лампы АКБ напряжение выравнивается, и из-за отсутствия разности напряжений она гаснет (как при заводке автомобиля). При этом генератор вырабатывает напряжение больше 12В, которое заряжает АКБ через выход «30».
Таким образом, чтобы устранить проблему нам надо последовательно проверить все элементы системы начиная с элементов «цепи возбуждения» и заканчивая цепью «генератор-АКБ». Вооружаемся мультиметром, отверткой-индикатором или лампочкой с проводом, и начинаем:
www.drive2.ru
При зажигании не горит аккумулятор на панели: причины почему
Зарядка АКБ
У многих людей есть автомобили, но только малая часть водителей знает, почему при повороте ключа в замке зажигания, зажигаются индикаторы на приборной панели, и их обозначение. На самом деле, по индикаторам можно оценить состояние автомобиля.
Если какой-то из индикаторов не загорается – необходимо найти и устранить поломку. Одна из таких ламп-индикаторов – лампа с изображением аккумулятора. Если она не зажигается – это может обозначать целый ряд поломок, подразделяющихся на опасные и неопасные. Почему при включении зажигания не горит лампа аккумулятора?
Содержание статьи:
Обозначение
Водитель за рулем автомобиля
Когда при зажигании горит лампа аккумулятора — это значит, что генератор автомобиля готов к работе. Загорается лампочка после поворота ключа наполовину в замке зажигания. При включении двигателя, индикатор должен погаснуть. Если лампочка зажжется во время движения машины – это означает, что генератор не работает, и автомобиль обеспечивается электричеством только от батареи. При возникновении такой ситуации необходимо оперативно исправить неисправность.
При длительной эксплуатации машины, водители иногда сталкиваются с неисправностью, когда не горит зарядка аккумулятора при включении зажигания – какие причины поломки возможны?
Стоит отметить, что без ключа и при выключенном зажигании ни один из индикаторов не горит.
Причины
Существует множество причин, когда при включении зажигания не горит аккумулятор, но следует выделить несколько основных. Каждому автовладельцу необходимо научиться, самостоятельно диагностировать (устранять) неполадку.
Проверка, почему не горит индикатор проходит методом исключения. Когда причина найдена – необходимо немедленно её устранить, чтобы ситуация не ухудшилась, и не привела к серьёзным поломкам.
Лампочка
Лампочка аккумулятора
Одна из причин, почему при зажигании не горит лампочка аккумулятора, может быть выход из строя индикатора. На первый взгляд неисправность кажется несерьёзной, но это не так. Без индикатора аккумулятора автовладелец не сможет полноценно оценить состояние автомобиля, исправность узлов, и работает ли генератор – пропуск поломки генератора приведёт к быстрой разрядке АКБ, и невозможности завести двигатель.
На автомобилях старого образца перегорание индикатора означало, что генератор прекращал подачу заряда, и автомобиль «питался» только от аккумулятора.
Если причина заключается в перегоревшей лампочке – необходима оперативная замена (рекомендуется возить в багажнике запасную), чтобы не последовало более серьёзных последствий.
Предохранитель
Предохранитель АКБ
Неисправность может заключаться в предохранителе. В таком случае работать не будет целый ряд оборудования, зависящего от перегоревшего элемента. Найти предохранители можно в специальном коробе, расположенном под капотом автомобиля. В большинстве автомобилей представляет собой небольшой чёрный ящик.
Проверка производится двумя способами:
- Перебирание – берётся рабочий предохранитель и методом подмены находится неисправный.
Решением служит замена сломавшегося элемента.
- Мультиметр – прибором проверяются предохранители, методом проверки «ножек». У исправного предохранителя напряжение есть в обоих концах.
Решение проблемы заключается в замене сломанного устройства на новое.
Если неисправность вовремя не устранить — это может привести к замыканию некоторых устройств в автомобиле или короткому замыканию.
Аккумулятор
Аккумулятор
Одной из причин, почему не загорается индикатор АКБ при включённом зажигании, может быть разряженная батарея. Если автовладелец знает причину разряда (не выключенные фары, работающая магнитола) — причины для беспокойства отсутствуют. Решается проблема обыкновенной зарядкой аккумулятора.
Если причина разряда неизвестна, то это может указывать на серьёзную поломку – генератор не заряжает АКБ. Ездить на одной, не заряжающейся батарее недопустимо, и необходимо ехать в автосервис или самостоятельно устранять неисправность.
Устраняется поломка ремонтом или заменой генератора автомобиля. Если, после ремонта, индикатор горит – автомобиль готов к работе.
Цепь
Ответом на вопрос «почему не горит индикатор батареи» может быть обрыв или неполадки в электрической цепи. Поломку следует отнести к опасной категории. Необходимо сразу обнаружить и ликвидировать неисправность.
Ключи машины
Способов, методов обнаружения и решений несколько:
- Нарушение целостности цепи – необходимо мультиметром проверить элементы цепи, найти неисправный участок, и заменить.
- Контакты – проблема с индикатором появляется «через раз». Происходит из-за окисления контактов аккумулятора.
Решение проблемы – прочистить контакты, защитить их от дальнейшего окисления специальной, пластичной смазкой.
- Реле – при отказе реле лампочка не загорается. Проблема редкая, потому что данное реле есть не на всех автомобилях.
АКБ авто
Решение – мультиметром измерить напряжение на положительном выводе реле: если напряжение меньше 6 Вольт – проблема необходимо искать в генераторе, если больше – проблема в реле.
Итог: на приборной панели есть множество индикаторов, на которые необходимо обращать внимание. Каждый сообщает о состоянии автомобиля определённую информацию, и если какой-либо индикатор не загорается — необходимо выяснить почему, и сразу устранить неполадку, пока она не переросла в серьёзные поломки проводки и автомобиля.
akkuminfo.ru
Не горит лампа акб при включенном зажигании – АвтоТоп
Если на автомобиле применяется контрольная лампа для контроля работы генераторной установки, то перед пуском двигателя, при включении зажигания, контрольная лампа должна гореть.
Не горит лампа зарядки.
Если не горит лампа зарядки , но при этом другие приборы работают, то возможно она перегорела, имеется обрыв в проводе возбуждения на генератор или неисправен генератор. Если не работают все приборы панели, то стоит начать с проверки предохранителя. При перегорании лампы возбуждение генератора осуществляется через добавочное сопротивление, по этому, целостность лампы не влияет на работу схемы заряда. Единственным исключением являлись первые автомобили семейства ВАЗ 2110, но этот недостаток быстро устранили, и таких машин выпущено было не много.
Проверка генератора.
Для проверки работоспособности генератора и заряда аккумуляторной батареи необходим мультиметр. Лучше всего для этого подойдёт не дорогой электронный прибор типа DT830C, M833, APPA iMeter 3 или подобных. Стрелочные мультиметры требуют точного соблюдения полярности, при подключении, и очень чувствительны к ударам и падениям. Для проверки достаточно замерить напряжение на клеммах аккумулятора. Если напряжение в пределах 13,5 — 14,5 В, то генератор исправен. Если напряжение меньше 13,5 В то генератор неисправен и необходимо найти и устранить причину.
Не горит лампа зарядки поиск причин.
Как необходимо поступить, если при включении зажигания не горит лампа зарядки ? Как быстро найти неисправность? Все последующие действия, касающиеся контрольной лампы, не подходят к ВАЗ 2101 (2103, 2106) .
Первым делом надо определить неисправное место, то есть неисправен генератор или контрольная лампа с проводом. Для быстрого определения необходимо отсоединить тонкий провод от генератора, идущий от контрольной лампы, соединить его с массой автомобиля и включить зажигание. Если лампа при этом загорит, то не исправен генератор. Возможными неисправностями могут быть обрыв обмотки генератора, неисправность регулятора напряжения, износ щёток или контактных колец якоря и так далее.
Проверка исправности лампы и провода.
В том случае если лампа контроля заряда не загорит необходимо проверить исправность лампы и провода. Для этой проверки не понадобится снимать панель приборов и вытаскивать лампу, что бы рассмотреть целостность нити. Достаточно соединить один щуп мультиметра, в режиме вольтметра, с отключенным проводом, а второй с корпусом автомобиля. Вместо мультиметра можно использовать контрольную лампу мощностью не более 1Вт.
При исправной цепи мультиметр будет показывать напряжение аккумуляторной батареи, а контрольная лампа будет гореть в пол накала. В этом случае перегорела лампа контроля заряда. Если показание вольтметра сильно отличается от напряжения батареи, то возможен обрыв в цепи от контрольной лампы до генератора.
Если рассмотреть подобную ситуацию для ВАЗ-2106 (2101, 2103), то тут обстановка несколько другая. Всё дело в наличие реле Р-702, которое подаёт питание на лампу контроля заряда аккумуляторной батареи и находится под капотом на правом крыле. В этом случае проверка цепи и исправности самой лампы достаточно соединить питающий провод на реле с проводом от контрольной лапы. Если всё исправно, то лампа будет гореть. Для проверки реле лампы необходимо замерить напряжение на жёлтом проводе при работающем двигателе. Напряжение должно быть не менее 6 В. Если напряжение ниже, то неисправен генератор, в противном случае реле.
Проверка генератора.
Если лампа контроля заряда не тухнет при работе двигателя необходимо проверить работоспособность генератора. Так же это надо сделать в случае горения лампы в пол накала. В любом случае для проверки работы генератора необходимо проверить напряжение на клеммах аккумулятора при работающем двигателе. Показания напряжения должны быть в пределах 13,5 – 14,5 В. Проверка производится на средних оборотах двигателя при включенном дальнем свете фар. Горение контрольной лампы заряда, при работе двигателя, в пол накала возможно из-за утечки тока через один из дополнительных диодов выпрямительного моста или неисправности диода в щитке приборов. При этом генератор будет работать нормально и не нуждается в ремонте.
Почему не горит лампочка аккумулятора при включении зажигания? Список банальных проблем
Почему не горит лампочка аккумулятора при включении зажигания? Причин для подобного поведения лампочки может быть несколько. Некоторые из них безобидны, другие говорят о серьезных проблемах. Ниже мы рассмотрим наиболее вероятные причины подобного явления. Для поиска неисправности вам потребуется мультиметр и цветная электросхема автомобиля.
Довольно частой причиной такой проблемы является выход из строя лампы. Пожалуй, это одна из самых простых поломок, но она не всегда безобидна. Желательно максимально быстро заменить лампочку. При проблемах с ней вы не сможете своевременно определить проблему с генератором. Что приведет к разрядившемуся в самое неподходящее время аккумулятору. Таким образом, ездить с перегоревшей лампой крайне не рекомендуется.
Также следует учитывать особенности конструкции вашего автомобиля. На большей части генераторов имеется встроенное сопротивление. Это позволяет вырабатывать энергию даже при сгоревшей лампе контроля заряда. На некоторых автомобилях роль сопротивления выполняет непосредственно сама лампа. Такое можно встретить на некоторых модификациях , а также многих старых иномарках. В таком случае, при перегорании лампочки генератор перестает вырабатывать ток. Если ваша машина имеет такое строение, то следует всегда иметь запасную лампу.
Причиной отказа лампы на приборной панели может стать перегоревший предохранитель. При этом, обычно отказывают несколько приборов сразу. При появлении такого признака просто необходимо проверить предохранитель. Он расположен в монтажном блоке. Отыскать его можно по схеме на крышке блока. Для проверки предохранитель извлекают из монтажного блока.
Самым простым способом будет установка заведомо исправного предохранителя. Если причина в этом, то лампочка, при включении зажигания, должна загореться. Также предохранитель можно проверить, замерив сопротивление мультиметром.
Весь процесс в деталях описан в статье «».
Причиной не горящей лампочки, может быть проблема с цепью, питающей ее. Тут имеется несколько нюансов:
- Неполадки с контактами. Довольно часто возникающая проблема. Обычно проявляется после зимы. В холодное время года на разъемах скапливается влага, которая вызывает образование окислов. Контакт становится значительно хуже, в результате, лампочка перестает работать. Обычно, такая проблема проявляется крайне нестабильно. Один раз она не загорается, в другой работает, как обычно. Почистите все разъемы, и обработайте их пластичной смазкой, предназначенной для этого;
Обрыв цепи. Для выявления проблемы нужно с помощью мультиметра проверить цепь. Возможно, где-то произошел обрыв. Найдите неисправный участок, и замените его;
Часто владельцы Ваз 2106 – 2107 задаются вопросом, почему не горит контрольная лампочка аккумулятора при включении зажигания. Это довольно распространенная проблема на классике. И практически каждый сталкивался с таким проявлением неисправности энергосистемы автомобиля.
И одно дело, если такая неисправность произойдет летом и в 100 метрах от дома. Гораздо опаснее такая поломка в морозы на загородной трассе, особенно ночью. Поэтому, нужно знать причины проблемы, а также способы ее устранения. Причин отказа лампочки несколько. Придется проверять все варианты, благо это не сложно. Достаточно базовых знаний в электрике.
Не горит контрольная лампа зарядки аккумулятора при включении зажигания в Ваз 2106 – 2107 что делатьНамагничивание полюсов ротора уменьшается, что приводит к понижению его выходного напряжения. Поэтому причины того, что генератор не дает зарядку на аккумулятор, связаны с элементами “цепи возбуждения” или же цепи выходного напряжения “генератор-аккумуляторная батарея”, включая и сам генератор.
Когда включается зажигание, замок (14) включает и реле зажигания (13). При этом +12В от аккумуляторной батареи (1) проходят через контакты реле и предохранитель №10 монтажного блока, затем подаются в бортовую сеть и на вывод контрольной лампы заряда (11) аккумулятора и датчика зарядки в панели приборов (12). После этого они идут через диод, монтажный блок (10) (штекеры Ш5-Ш10), подаются на штекер «61» генератора и попадают на клемму встроенного РР (7) и через щетку и контактное кольцо на обмотку возбуждения (8) — производится стартовое возбуждение генератора (4). При увеличении частоты оборотов двигателя, а с ним и ротора генератора, фазовое напряжение возрастает, и оно через блок дополнительных диодов (3) повышает напряжение на обмотке возбуждения и на выходном диоде контрольной лампочки зарядки аккумулятора.
При достижении выходного фазового напряжения до +12В на обеих выводах лампы АКБ напряжение выравнивается, и из-за отсутствия разности напряжений она гаснет (как при заводке автомобиля). При этом генератор вырабатывает напряжение больше 12В, которое заряжает АКБ через выход «30».
Перегоревшая лампочка индикатор заряда батареиДовольно частой причиной такой проблемы является выход из строя лампы. Пожалуй, это одна из самых простых поломок, но она не всегда безобидна. Желательно максимально быстро заменить лампочку. При проблемах с ней вы не сможете своевременно определить проблему с генератором. Что приведет к разрядившемуся в самое неподходящее время аккумулятору. Таким образом, ездить с перегоревшей лампой крайне не рекомендуется.
Лампочка индикатор заряда батареи Ваз
Также следует учитывать особенности конструкции вашего автомобиля. На большей части генераторов имеется встроенное сопротивление. Это позволяет вырабатывать энергию даже при сгоревшей лампе контроля заряда. На некоторых автомобилях роль сопротивления выполняет непосредственно сама лампа.
Такое можно встретить на некоторых модификациях ВАЗ 2112, а также многих старых иномарках. В таком случае, при перегорании лампочки генератор перестает вырабатывать ток. Если ваша машина имеет такое строение, то следует всегда иметь запасную лампу.
Разрядившаяся аккумуляторная батареяЕще одной распространенной причиной по которой не горит контрольная лампочка аккумулятора при включении зажигания в Ваз 2106 – 2107 является разредившаяся аккумуляторная батарея.
Если одновременно с тем, что не загорается лампочка аккумулятора, ещё и приборы щитка не включаются или тускло светят, то это явный признак разрядки батареи. «Лечится» проблема простой зарядкой АКБ.
Исправная аккумуляторная батарея
Однако не всё так просто. Разрядка автомобильной батареи может происходить вовсе не из-за того что владелец не успел вовремя её зарядить или забыл отключить фары. Проблема с аккумулятором переходит в категорию опасных, если причина кроется в генерирующем устройстве. Как известно, аккумулятор должен заряжаться в ходе движения автомобиля, иначе он разрядится довольно быстро. И эта функция ложится на генератор. Но, если последний неисправен, то возникают проблемы.
avtotop.info
Почему не горит лампочка аккумулятора при включении зажигания? Список банальных проблем »
Почему не горит лампочка аккумулятора при включении зажигания? Список банальных проблем
Часто автолюбители задаются вопросом, почему не горит лампочка аккумулятора при включении зажигания. Это довольно распространенная проблема. И практически каждый сталкивался с таким проявлением неисправности энергосистемы автомобиля. И одно дело, если такая неисправность произойдет летом и в 100 метрах от дома. Гораздо опаснее такая поломка в морозы на загородной трассе, особенно ночью. Поэтому, нужно знать причины проблемы, а также способы ее устранения. Причин отказа лампочки несколько. Придется проверять все варианты, благо это не сложно. Достаточно базовых знаний в электрике.Почему не горит лампочка аккумулятора при включении зажигания? Причин для подобного поведения лампочки может быть несколько. Некоторые из них безобидны, другие говорят о серьезных проблемах. Ниже мы рассмотрим наиболее вероятные причины подобного явления. Для поиска неисправности вам потребуется мультиметр и цветная электросхема автомобиля.
Лампа перегорела
Довольно частой причиной такой проблемы является выход из строя лампы. Пожалуй, это одна из самых простых поломок, но она не всегда безобидна. Желательно максимально быстро заменить лампочку. При проблемах с ней вы не сможете своевременно определить проблему с генератором. Что приведет к разрядившемуся в самое неподходящее время аккумулятору. Таким образом, ездить с перегоревшей лампой крайне не рекомендуется.
Также следует учитывать особенности конструкции вашего автомобиля. На большей части генераторов имеется встроенное сопротивление. Это позволяет вырабатывать энергию даже при сгоревшей лампе контроля заряда. На некоторых автомобилях роль сопротивления выполняет непосредственно сама лампа. Такое можно встретить на некоторых модификациях , а также многих старых иномарках. В таком случае, при перегорании лампочки генератор перестает вырабатывать ток. Если ваша машина имеет такое строение, то следует всегда иметь запасную лампу.
Предохранитель
Причиной отказа лампы на приборной панели может стать перегоревший предохранитель. При этом, обычно отказывают несколько приборов сразу. При появлении такого признака просто необходимо проверить предохранитель. Он расположен в монтажном блоке. Отыскать его можно по схеме на крышке блока. Для проверки предохранитель извлекают из монтажного блока.
Самым простым способом будет установка заведомо исправного предохранителя. Если причина в этом, то лампочка, при включении зажигания, должна загореться. Также предохранитель можно проверить, замерив сопротивление мультиметром.
Весь процесс в деталях описан в статье «».
Неисправность цепи
Причиной не горящей лампочки, может быть проблема с цепью, питающей ее. Тут имеется несколько нюансов:
- Неполадки с контактами. Довольно часто возникающая проблема. Обычно проявляется после зимы. В холодное время года на разъемах скапливается влага, которая вызывает образование окислов. Контакт становится значительно хуже, в результате, лампочка перестает работать. Обычно, такая проблема проявляется крайне нестабильно. Один раз она не загорается, в другой работает, как обычно. Почистите все разъемы, и обработайте их пластичной смазкой, предназначенной для этого;
- Обрыв цепи. Для выявления проблемы нужно с помощью мультиметра проверить цепь. Возможно, где-то произошел обрыв. Найдите неисправный участок, и замените его;
- Проблема с реле. Некоторые модели автомобилей имеют реле, отвечающее за работу лампочки заряда аккумулятора на панели. При отказе этого реле лампа не загорится. Для проверки с помощью мультиметра замеряют напряжение на положительном выводе реле. При проблеме с генератором напряжение будет меньше 6 В, при более высоком напряжении неисправно реле. Его нужно заменить. Детально об этом, мы написали статью «?».
portalvaz.ru
Не горит контрольная лампа зарядки аккумулятора при включении зажигания в Ваз 2106
Часто владельцы Ваз 2106 – 2107 задаются вопросом, почему не горит контрольная лампочка аккумулятора при включении зажигания. Это довольно распространенная проблема на классике. И практически каждый сталкивался с таким проявлением неисправности энергосистемы автомобиля.
И одно дело, если такая неисправность произойдет летом и в 100 метрах от дома. Гораздо опаснее такая поломка в морозы на загородной трассе, особенно ночью. Поэтому, нужно знать причины проблемы, а также способы ее устранения. Причин отказа лампочки несколько. Придется проверять все варианты, благо это не сложно. Достаточно базовых знаний в электрике.
Не горит контрольная лампа зарядки аккумулятора при включении зажигания в Ваз 2106 – 2107 что делатьДля начала, немного теории: при работе двигателя подсевший аккумулятор заряжается постоянным напряжением в 13,6-14,2 В от бортовой сети автомобиля через генератор. Из-за разной частоты оборотов коленчатого вала двигателя для поддержания указанного напряжения в цепь возбуждения генератора включен регулятор напряжения (РР, “таблетка”, “шоколадка”), которое при повышении напряжения в сети выше номинального уменьшает ток, идущий на обмотку возбуждения генератора.
Намагничивание полюсов ротора уменьшается, что приводит к понижению его выходного напряжения. Поэтому причины того, что генератор не дает зарядку на аккумулятор, связаны с элементами “цепи возбуждения” или же цепи выходного напряжения “генератор-аккумуляторная батарея”, включая и сам генератор.
Когда включается зажигание, замок (14) включает и реле зажигания (13). При этом +12В от аккумуляторной батареи (1) проходят через контакты реле и предохранитель №10 монтажного блока, затем подаются в бортовую сеть и на вывод контрольной лампы заряда (11) аккумулятора и датчика зарядки в панели приборов (12). После этого они идут через диод, монтажный блок (10) (штекеры Ш5-Ш10), подаются на штекер «61» генератора и попадают на клемму встроенного РР (7) и через щетку и контактное кольцо на обмотку возбуждения (8) — производится стартовое возбуждение генератора (4). При увеличении частоты оборотов двигателя, а с ним и ротора генератора, фазовое напряжение возрастает, и оно через блок дополнительных диодов (3) повышает напряжение на обмотке возбуждения и на выходном диоде контрольной лампочки зарядки аккумулятора.
При достижении выходного фазового напряжения до +12В на обеих выводах лампы АКБ напряжение выравнивается, и из-за отсутствия разности напряжений она гаснет (как при заводке автомобиля). При этом генератор вырабатывает напряжение больше 12В, которое заряжает АКБ через выход «30».
Перегоревшая лампочка индикатор заряда батареиДовольно частой причиной такой проблемы является выход из строя лампы. Пожалуй, это одна из самых простых поломок, но она не всегда безобидна. Желательно максимально быстро заменить лампочку. При проблемах с ней вы не сможете своевременно определить проблему с генератором. Что приведет к разрядившемуся в самое неподходящее время аккумулятору. Таким образом, ездить с перегоревшей лампой крайне не рекомендуется.
Лампочка индикатор заряда батареи Ваз
Также следует учитывать особенности конструкции вашего автомобиля. На большей части генераторов имеется встроенное сопротивление. Это позволяет вырабатывать энергию даже при сгоревшей лампе контроля заряда. На некоторых автомобилях роль сопротивления выполняет непосредственно сама лампа.
Такое можно встретить на некоторых модификациях ВАЗ 2112, а также многих старых иномарках. В таком случае, при перегорании лампочки генератор перестает вырабатывать ток. Если ваша машина имеет такое строение, то следует всегда иметь запасную лампу.
Разрядившаяся аккумуляторная батареяЕще одной распространенной причиной по которой не горит контрольная лампочка аккумулятора при включении зажигания в Ваз 2106 – 2107 является разредившаяся аккумуляторная батарея.
Если одновременно с тем, что не загорается лампочка аккумулятора, ещё и приборы щитка не включаются или тускло светят, то это явный признак разрядки батареи. «Лечится» проблема простой зарядкой АКБ.
Исправная аккумуляторная батареяОднако не всё так просто. Разрядка автомобильной батареи может происходить вовсе не из-за того что владелец не успел вовремя её зарядить или забыл отключить фары. Проблема с аккумулятором переходит в категорию опасных, если причина кроется в генерирующем устройстве. Как известно, аккумулятор должен заряжаться в ходе движения автомобиля, иначе он разрядится довольно быстро. И эта функция ложится на генератор. Но, если последний неисправен, то возникают проблемы.
Перегоревший предохранительТаким образом, банальная на первый взгляд причина, может указать на испорченный автомобильный генератор, который выполняет много полезных функций. Очевидно, что следует провести доскональную диагностику, найти причину и устранить её.
Причиной отказа лампы на приборной панели может стать перегоревший предохранитель. При этом, обычно отказывают несколько приборов сразу. При появлении такого признака просто необходимо проверить предохранитель. Он расположен в монтажном блоке.
Монтажный блок предохранителей Ваз 2107Отыскать его можно по схеме на крышке блока. Для проверки предохранитель извлекают из монтажного блока. Самым простым способом будет установка заведомо исправного предохранителя. Если причина в этом, то лампочка, при включении зажигания, должна загореться. Также предохранитель можно проверить, замерив сопротивление мультиметром.
Лампочка может перегорать из неисправной электрической цепиПроблема с цепью, питающей лампочку аккумулятора, может вызываться несколькими причинами. Рассмотрим все.
Итак, довольно распространёнными становятся неполадки с контактами. Обычно такая ситуация возникает весной, после холодов. За зимние месяцы на разъёмах скапливается влага, вызывающая образование окислов. От этого контакт становится значительно хуже, в результате чего индикатор перестаёт включаться.
Схема электроцепи Ваз 2107Как правило, данная проблема проявляется не сразу, не является стабильной. Другими словами, лампочка может один раз загореться, в другой раз нет. Решением этой проблемы становится очищение всех разъёмов. Их следует обработать пластичной смазкой, специально предназначенной для этого.
Лампочка может перегореть по причине обрыва цепи. Чтобы удостовериться в этом, следует вооружиться мультиметром. Прибором проверяется цепь с целью определения неисправного участка.
Неисправно реле предохранителейЕщё один вариант проблемы – неисправность в реле. Некоторые автомобильные модификации оснащены реле с контролем лампочки заряда АКБ на щитке приборов. Как только отказывает реле, не работает и индикатор.
Реле предохранителей Ваз 2107Чтобы протестировать реле, следует вооружиться мультиметром. Им замеряют ток на положительном выходе реле. Если напряжение меньше 6в, то явно налицо проблемы с генерирующим устройством. Если значение ещё выше, то неисправно реле. Он нуждается в замене.
Таким образом, узнать причину, почему не горит лампочка аккумулятора, крайне важно для наладки индикатора и защиты автомобиля от более серьёзных неисправностей.
Видео: Не горит лампа зарядки АКБ Ваз 2107 – поиск причиныПроверка предохранителей Ваз 2106 – 2107 мультометромКак проверить предохранитель в машине мультиметром нужно знать ещё и потому, что в некоторых случаях его замена не устраняет возникшую неисправность, схема нуждается в более доскональной проверке. Обычно выход его из строя виден невооружённым глазом, но в некоторых случаях обрыв можно обнаружить только после инструментальной проверки. Для этого используют автомобильный тестер или даже простой вольтметр для измерения постоянного тока.
- Прикладываем щупы к предохранителю.
- Далее, с помощью нехитрых манипуляций, мы расплавляем проводок внутри предохранителя. Следовательно, из рабочего предохранителя мы сделали нерабочий. Что же не сделаешь ради хорошей статьи!? :-). Опять прикладываем щупы к предохранителю и смотрим на поведение мультиметра.
- Сопротивление бесконечно большое, никакого звукового сигнала типа «пип» мы не слышим. Предохранитель в обрыве. Его можно выбрасывать в мусорную корзину.
inomarki-remont.ru
Не горит лампа заряда аккумулятора при включении зажигания ВАЗ 2110
Генератор и лампа заряда АКБ, решение любых проблем с зарядкой.
Lada 2107 Сделано в СССх.
Контрольная лампочка тухнет а зарядки нет 64898562.
Горит лампочка зарядки аккумулятора.
Ваз 2110 горит лампа аккумулятора.
Lada 2107 Сделано в СССх.
…хотя.. если бы перегорели — бы ло бы видно А вот у меня в приборке нет п…
зарядка аккумулятора маз.
Цена на ВАЗ 2107 в Костанае должна соответствовать качеству автомобиля.
Lada 2107 Сделано в СССх.
Реле зарядки ВАЗ 2104/2105/2107 71.3702 шт .
Проверь реле контрольной лампы рс-702.
При включении зажигания (ваз 2107i) не горит лампа аккумулятора и…
Контрольная лампа зарядки аккумулятора.
Горит лампочка давления масла на холостых — на горячую2.
Re: Горит лампа зарядки.
Нет зарядки на ВАЗ 2107 причины устранение.
Контрольная лампа горит вполнакала, а напряжение на аккумуляторе в норме, и…
Горит лампочка аккумулятора на ваз 2110?
горит лампа зарядки может быть связано… написали фигни разной!на классике…
Где находится стартер на ваз 21074.
не при Ходовые контрольная включении зажигания лампа загорается. контрольна…
так что ребята диод в приборке вместо лампы не причем.
Видео Почему горит лампочка аккумулятора на ваз 2106.
Дневные ходовые огни горят при включенном ближнем свете фар.
Моргает лампа заряда акб ваз.
Лампа зарядки аккумулятора.
vaz-2110.net
Контрольная лампа заряда аккумуляторной батареи
Один из индикаторов, определяющих исправность системы авто — контрольная лампа. Она должна гореть при проверке работы генераторной установки в режиме включенного зажигания. Если не горит лампочка зарядки аккумулятора ВАЗ 2106 при условии, что другие установки цепи работают — возможно, она перегорела. Как вариант — может быть оборван провод на генераторе или поломан сам генератор. При неработающих панельных приборах правильнее всего начинать диагностику с предохранителя. Перегоревший элемент никак не влияет на индикацию при проверке сети, потому как питание генератора происходит через дополнительное сопротивление. Исключением являлись лишь модели ВАЗ 2110, выпущенные в самом начале их производства, но при последующих выпусках недостаток был устранен.
Мультиметр — прибор, с помощью которого можно проверить работоспособность генератора и уровень заряда аккумулятора. Это не обязательно должен быть дорогой прибор, вполне подойдет, например, DT830C, М833 и другие. Мультиметры, оснащенные стрелкой, очень чувствительны к механическим воздействиям и во время подключения требуют соблюдения полярности.
Как же быть, если не горит лампа зарядки аккумулятора ВАЗ 2106 при включенном зажигании? Первым делом нужно понять, где именно проблемное место. То ли это генератор, то ли сама лампочка с проводом. В этом случае можно подключить этот провод напрямую к автомобильной массе, исключив из схемы генератор, и включить систему зажигания. Если горит — проблема в генераторе. Наиболее распространенными причинами выхода его из строя являются:
• повреждение обмотки генератора;
• поломка регулятора напряжения;
• ухудшение состояния щеток;
• износ контактных колец.
Если же не загорелась сама лампа при подключении напрямую к массе, нужно искать поломку в ней и ее проводе. Для этого не нужно снимать всю приборную панель с целью изымания из нее лампочки и осмотра на предмет повреждений. Можно просто соединить один щуп вольтметра (можно использовать мультиметр в соответствующем режиме) с концом провода, а второй щуп — с корпусом автомобиля. Если нет мультиметра, можно прибегнуть к помощи светового индикатора, имеющеего мощность не больше 1 Вт. Если контрольная лампа заряда аккумуляторной батареи горит в полнакала, а мультиметр показывает напряжение аккумулятора (в случае исправной сети) — значит, вышел из строя указатель контроля заряда. Если данные вольтметра ощутимо отличаются от напряжения батареи, то вероятен обрыв цепи на участке между контрольной лампой и генератором.
В случаях, скажем, с ВАЗ 2106 или 2103 ситуация несколько иная. Причина в реле Р-701, располагающемся в стороне правого крыла под капотом, который питает лампу контроля заряда. С целью тестирования работоспособности лампы и цепи достаточно соединить провод контрольной лампы с релейным питающим проводом. Если не горит контрольная лампа зарядки аккумулятора ВАЗ 2106 — значит, что-то в цепи неисправно. С целью диагностики работоспособности реле нужно при работающем двигателе определить напряжение на проводе желтого цвета, которое должно составить не менее 6 В. В случае, если это так — то неисправно реле, если напряжение меньше — генератор.
Если не горит лампочка аккумулятора при включении зажигания ВАЗ 2106 или не перестает гореть при работающем двигателе — значит, проблема может быть снова в генераторе. Та же самая картина наблюдается при горящении в полнакала. Для этого в любом случае нужно определить напряжение на аккумуляторных клеммах в режиме работающего двигателя, оно должно составлять 13,5-14,5 В. Во время проверки необходимо включить дальний свет, обороты двигателя выставить на среднем уровне. Горящая в полнакала лампа также может сигнализировать об утечке тока на одном из диодов выпрямительного моста или приборного щитка. В этом случае работа генератора считается нормальной.
emex52.ru
не горит лампа зарядки, лампа зарядки горит в полнакала
Если на автомобиле применяется контрольная лампа для контроля работы генераторной установки, то перед пуском двигателя, при включении зажигания, контрольная лампа должна гореть.
Не горит лампа зарядки.
Если не горит лампа зарядки , но при этом другие приборы работают, то возможно она перегорела, имеется обрыв в проводе возбуждения на генератор или неисправен генератор. Если не работают все приборы панели, то стоит начать с проверки предохранителя. При перегорании лампы возбуждение генератора осуществляется через добавочное сопротивление, по этому, целостность лампы не влияет на работу схемы заряда. Единственным исключением являлись первые автомобили семейства ВАЗ 2110, но этот недостаток быстро устранили, и таких машин выпущено было не много.
Проверка генератора.
Для проверки работоспособности генератора и заряда аккумуляторной батареи необходим мультиметр. Лучше всего для этого подойдёт не дорогой электронный прибор типа DT830C, M833, APPA iMeter 3 или подобных. Стрелочные мультиметры требуют точного соблюдения полярности, при подключении, и очень чувствительны к ударам и падениям. Для проверки достаточно замерить напряжение на клеммах аккумулятора. Если напряжение в пределах 13,5 — 14,5 В, то генератор исправен. Если напряжение меньше 13,5 В то генератор неисправен и необходимо найти и устранить причину.
Не горит лампа зарядки поиск причин.
Как необходимо поступить, если при включении зажигания не горит лампа зарядки ? Как быстро найти неисправность? Все последующие действия, касающиеся контрольной лампы, не подходят к ВАЗ 2101 (2103, 2106).
Первым делом надо определить неисправное место, то есть неисправен генератор или контрольная лампа с проводом. Для быстрого определения необходимо отсоединить тонкий провод от генератора, идущий от контрольной лампы, соединить его с массой автомобиля и включить зажигание. Если лампа при этом загорит, то не исправен генератор. Возможными неисправностями могут быть обрыв обмотки генератора, неисправность регулятора напряжения, износ щёток или контактных колец якоря и так далее.
Проверка исправности лампы и провода.
В том случае если лампа контроля заряда не загорит необходимо проверить исправность лампы и провода. Для этой проверки не понадобится снимать панель приборов и вытаскивать лампу, что бы рассмотреть целостность нити. Достаточно соединить один щуп мультиметра, в режиме вольтметра, с отключенным проводом, а второй с корпусом автомобиля. Вместо мультиметра можно использовать контрольную лампу мощностью не более 1Вт.
При исправной цепи мультиметр будет показывать напряжение аккумуляторной батареи, а контрольная лампа будет гореть в пол накала. В этом случае перегорела лампа контроля заряда. Если показание вольтметра сильно отличается от напряжения батареи, то возможен обрыв в цепи от контрольной лампы до генератора.
Если рассмотреть подобную ситуацию для ВАЗ-2106 (2101, 2103), то тут обстановка несколько другая. Всё дело в наличие реле Р-702, которое подаёт питание на лампу контроля заряда аккумуляторной батареи и находится под капотом на правом крыле. В этом случае проверка цепи и исправности самой лампы достаточно соединить питающий провод на реле с проводом от контрольной лапы. Если всё исправно, то лампа будет гореть. Для проверки реле лампы необходимо замерить напряжение на жёлтом проводе при работающем двигателе. Напряжение должно быть не менее 6 В. Если напряжение ниже, то неисправен генератор, в противном случае реле.
Проверка генератора.
Если лампа контроля заряда не тухнет при работе двигателя необходимо проверить работоспособность генератора. Так же это надо сделать в случае горения лампы в пол накала. В любом случае для проверки работы генератора необходимо проверить напряжение на клеммах аккумулятора при работающем двигателе. Показания напряжения должны быть в пределах 13,5 – 14,5 В. Проверка производится на средних оборотах двигателя при включенном дальнем свете фар. Горение контрольной лампы заряда, при работе двигателя, в пол накала возможно из-за утечки тока через один из дополнительных диодов выпрямительного моста или неисправности диода в щитке приборов. При этом генератор будет работать нормально и не нуждается в ремонте.
admin 21/10/2012«Если Вы заметили ошибку в тексте, пожалуйста выделите это место мышкой и нажмите CTRL+ENTER» «Если статья была Вам полезна, поделитесь ссылкой на неё в соцсетях»avtolektron.ru
Поиск и устранение неисправностей сигнальной лампы зажигания
зажигание сигнальная лампа, иногда называемая светом отсутствия заряда, является одним из самых важных огней на вашем приборная панель . Предупреждает, когда машина генератор не заряжает аккумулятор .
Цепь сигнальной лампы
В типовой схеме сигнальная лампа подключена непосредственно к клемме на задней панели генератора. Провод проходит от генератора через перегородку до сигнальной лампы, установленной на приборной панели.Отсюда он идет к выключателю зажигания / стартера.В целом, если система зарядки работает нормально, сигнальная лампа должен светиться при включении зажигания и гаснуть при включении зажигания. двигатель запущен. Но свет ведет себя немного иначе. в зависимости от типа генератора, установленного на вашем автомобиле.
Если ваша машина оборудована динамо-машиной, мерцание света является нормальным явлением. на холостых оборотах, так как генератор этого типа производит мало или не производит Текущий на низком уровне обороты двигателя.Индикатор должен погаснуть при увеличении оборотов двигателя.
Если ваш автомобиль оснащен генератор сигнальная лампа не должна загораться горит, когда двигатель работает на холостом ходу, при условии правильной настройки холостого хода, потому что генератор вырабатывает ток даже на низких оборотах.
Неисправности
Существует три основных проблемы, которые могут возникнуть при использовании контрольной лампы зажигания. Во-первых, контрольная лампа может не загореться при включенном зажигании. включен, а двигатель еще не запущен.(Обычно это проще всего исправить.) Во-вторых, сигнальная лампа может не погаснуть, когда вы поднимете обороты двигателя. В-третьих, свет может вести себя нормально на низких оборотах, но затем давай на высоких оборотах двигателя.
Без освещения
Если сигнальная лампа не загорается при включении зажигания, есть две возможные причины.
Один из них — возможно, просто перегорела сигнальная лампа. Это могло быть связано до старости. Другая возможность — неисправность зарядки. схема — если генератор перезаряжается, это может привести к перегоранию лампы.Вы можете сделать простой проверьте, что виновато.
Провод сигнальной лампы
Для выполнения этой проверки вам необходимо найти провод сигнальной лампы в моторный отсек, где он подключается к системе зарядки. Но сначала вам нужно знать какой именно у вас тип зарядной системы, чтобы вы могли определить правильный провод.
Автомобили, оснащенные динамо-машиной, имеют провод сигнальной лампы, подключенный к удаленному регулятор напряжения , часто устанавливаемый на переборке или внутреннем крыле.Посмотри на крышка регулятора Терминал помечены либо WL, либо IND — это провод, который вы хочу.
Если в вашем автомобиле есть генератор, подключение провода сигнальной лампы зависит от оснащен ли генератор внутренним или внешним напряжением регулятор.
Если генератор оснащен внутренним регулятором, нужный провод подключается непосредственно к клемме на задней панели устройства с маркировкой WL или IND. Если генератор имеет внешний регулятор, к нему подключается провод сигнальной лампы так же, как динамо-машина.Терминал снова будет помечен как WL или IND.
Однако в некоторых автомобилях есть генератор, в котором используется отдельный реле для цепь сигнальной лампы. В этом случае следует отсоединить провод от этого реле.
Проверка контрольной лампы
Отсоедините провод сигнальной лампы и прикоснитесь к массе. Включите зажигание и наблюдайте за сигнальной лампой. Если горит подозрение на зарядку вина. Если не подозреваю, перегоревшая лампочка или неисправная проводка.
Для динамо-машины провод сигнальной лампы всегда проходит от фонаря к отдельный регулятор напряжения. На генераторе провод может идти к внутренний регулятор, внешний регулятор или отдельное реле.
Штекеры генератора переменного тока
Многие генераторы оснащены штекером с несколькими разъемами, который фиксируется прямо в задней части корпуса. Провод сигнальной лампы обычно является наименьшим из проводов в многокомпонентной вилке.Чтобы отсоединить провод от мульти-вилки, сначала отсоедините вилку от генератора, затем снимите зажим в задней части вилки, удерживающий провода. Теперь можно вытащить провод и прикоснуться к земле, чтобы проверить цепь.Установка новой лампы
Чтобы заменить лампу аварийной сигнализации, вам необходимо получить доступ к задней части приборной панели.
На старых автомобилях это обычно довольно просто, так как лампу часто можно просто вынуть из патрона, потянувшись рукой за заднюю часть приборной панели.
На более новых автомобилях лампа часто находится в комбинации приборов и подключается к проводке через разъем с несколькими разъемами и печатная схема .
При установке лампы в блок кластера убедитесь, что она имеет хороший контакт с металлическими полосками на печатной плате — их довольно легко сместить.
Проверка
Проверка цепи сигнальной лампы
Если контрольная лампа не работает и лампа не перегорела, можно проверить электрическую цепь с помощью контрольной лампы.Включите зажигание, подключите одну сторону тестера к массе и проверьте различные части схемы, показанной здесь. Во всех случаях контрольная лампа должна гореть.Отсоедините провод сигнальной лампы и убедитесь, что клеммные соединения чистый и что провод подходит плотно. Если клеммы выглядят грязными или корродированными, очистите их влажной или сухой бумагой, снова подключите провод и проверьте свет очередной раз.
Если индикатор по-прежнему не загорается, снова отсоедините провод, поверните зажигание и заземлить его на кузов или блокировка двигателя .
Если лампочка теперь горит, неисправность связана с генератором или напряжением. регулятор. Если свет по-прежнему не загорается, вы обнаружите, что перегорела сигнальная лампа или неисправна проводка.
Горит сигнальная лампа
Если сигнальная лампа не гаснет при увеличении частоты вращения двигателя, неисправность может снова оказаться в генераторе или в цепи сигнальной лампы.
Простая проверка, которую вы можете сделать, чтобы определить причину неисправности, — это запустить двигатель и включить как можно больше электрические компоненты по возможности.Теперь включите двигатель и посмотрите на передние фары . Если индикаторы заметно посветлеют, система зарядки исправна. и проблема заключается в цепи сигнальной лампы.
Одна из возможностей заключается в том, что провод сигнальной лампы где-то заземлен. по его длине. Проверьте это, включив зажигание и отсоединив провод сигнальной лампы. Если сигнальная лампа горит постоянно, провод заземляется. где-то. Осмотрите провод на предмет трения о кузов и отремонтируйте. изолентой.Если провод полностью порван или сильно натерт, он будет нужно заменить на совершенно новый раздел.
Проверки регулятора
Контрольная лампа может быть неисправна из-за проблем с напряжением блок регулятора. Убедитесь, что пластиковая крышка регулятора не имеет трещин — это может позволить попадание влаги в устройство — и что регулятор не подвергся коррозии или сырость в местах прилегания к телу.Высокая стойкость
Третья возможная проблема с сигнальной лампой заключается в том, что она гаснет, когда нормально, когда вы немного увеличиваете обороты двигателя, но снова загорается, когда частота вращения двигателя дополнительно увеличивается.
Если сигнальная лампа просто тускло светится, это обычно указывает на то, что проблема в высота сопротивление где-то в цепи сигнальной лампы.
Проверьте это, включив все больше и больше электрических аксессуаров после того, как свет начал светиться. Если проблема в высоком сопротивлении, сигнальная лампа станет ярче, когда вы это сделаете.
Тщательно проработайте всю систему зарядки в поисках незакрепленных или грязные соединения проводки, вызывающие высокое сопротивление. Отсоедините провода и очистите клеммы, если они грязные.Не забудьте проверить, есть ли соединения проводов аккумуляторной батареи и провод заземления двигателя все еще в порядке.
Не забудьте также проверить болты крепления генератора к двигателю. Они обеспечивают земляной проход от генератора к двигателю и кузову, но из-за их открытое положение в моторном отсеке они могут стать маслянистыми и обеспечить только плохое заземление.
Проверьте это соединение, открутив крепежные болты. Счистить все следы масла и грязи, затем закрутите крепежные болты, убедившись, что они затянуты.
Установка нового провода
Вытяните концы старой проволоки и закрепите их липкой лентой. Припаяйте соответствующие разъемы (здесь бирка) к концам нового провода. Используйте изоляционную ленту, чтобы прикрепить провод к существующему ткацкому станку.Отсоедините старый провод от его клемм с обоих концов. Полоса назад в изоляция от нового провода и уложите оголенные концы в разъем клеммы, затем нанесите припой.
Когда припой остынет, снова установите провод рядом с существующим ткацким станком, заклеивая его через равные промежутки времени. Убедитесь, что он не может коснуться горячих или движущиеся части.
Неисправности на высокой скорости
Если сигнальная лампа загорается на полную мощность при высоких оборотах двигателя, значит вина более серьезная.
Есть несколько возможных причин. На динамо-машине это может быть повреждено кисти , а изношенный коммутатор или, возможно, неисправные внутренние обмотки.
С генератором проблема может быть вызвана неисправным выпрямителем, который обычно находится внутри блока генератора.Блок придется снять от двигателя, чтобы их можно было разобрать, чтобы можно было заменил где возможно.
Узнайте у вашего дилера, какие запасные части генератора доступны — возможно, дешевле и удобнее купить обмен Блок.
Электропроводка генератора
Вытяните каждый провод из регулятора напряжения по очереди или отсоедините провода от соленоида и очистите клеммы влажной или сухой бумагой.Если сигнальная лампа горит выше скорости холостого хода, вам следует проверить проводку цепи зарядки на наличие плохих контактов, вызывающих высокое сопротивление. Отсоедините провода аккумулятора, чтобы избежать короткое замыкание . Затем проверьте клеммы аккумулятора, чтобы убедиться, что они чистые. Тщательно проверьте заземляющий провод аккумуляторной батареи в месте соединения с кузовом, а также основной заземляющий провод от двигателя к кузову. Генератор заземляется через двигатель, и плохое соединение здесь повлияет на его работу.Если какой-либо из проводов корродировал, их следует заменить. Проверьте электрические соединения с задней частью генератора, затем пройдите по проводам к коробке регулятора или стартер соленоид . Вытяните каждый провод из регулятора напряжения по очереди или отсоедините провода от соленоида и очистите клеммы влажной или сухой бумагой. При замене проводов генератора помните, что соединительные клеммы необходимо припаять, чтобы обеспечить хорошее соединение. Чтобы исключить вероятность перегрева, новый провод должен быть правильной толщины.Обратитесь к руководству по ремонту или спросите своего дилера, если вы не уверены, какой размер провода вам нужен. Если неисправный провод проходит через ткацкий станок, его легче отсоединить с обоих концов и провести новый провод вдоль ткацкого станка, закрепив его лентой. Зарядное устройствомигает, поверхность не заряжается — Microsoft Surface
Решение 1. Проверьте условия, которые могут помешать зарядке
Правильно ли работает электрическая розетка, которую вы используете для зарядки Surface?
Попробуйте воткнуть что-нибудь в розетку и посмотреть, работает ли.
Правильные ли условия для подзарядки?
Лучше всего заряжать аккумулятор при комнатной температуре. Поверхность предназначена для работы при температуре от 32 ° до 95 ° по Фаренгейту (от 0 ° до 35 ° по Цельсию).
Если все в порядке, перейдите к Решению 2.
*
Решение 2. Отсоедините шнуры, снимите аксессуары и проверьте соединения
Шаг 1. Отсоедините шнур питания Surface от электрической розетки. Если у вас есть что-либо из следующего, удалите или отсоедините их от Surface:
Источник питания
Покрытие поверхности
Карта microSD
USB-устройства, такие как принтеры, клавиатуры или мыши
Видео- или аудиокабели или адаптеры
Шаг 2. Проверьте магнитные разъемы на кончике разъема источника питания и на порте зарядки (на боковой стороне самой поверхности).Выключив шнур питания из розетки, очистите магниты на наконечнике разъема Surface и порт зарядки мягкой тканью и небольшим количеством медицинского спирта.
Порт и разъем для зарядки Surface RT
Шаг 3. Подключите блок питания к Surface и включите блок питания в исправную электрическую розетку.
Разъем для зарядки на Surface RT
Разъем для зарядки на Surface 2
Шаг 4: Посмотрите на разъем, чтобы увидеть, горит ли индикатор.
Если индикатор не загорается, возможно, вам необходимо заменить блок питания.
Если индикатор все-таки загорелся, попробуйте включить Surface.
Шаг 5:
Нажмите и отпустите кнопку питания на планшете Surface. Логотип Surface должен отобразиться в течение нескольких секунд.
Если Surface включается, вероятно, уровень заряда аккумулятора Surface очень низкий. Вам нужно будет дать ему зарядиться некоторое время. Когда аккумулятор заряжен на 40 процентов, установите последние обновления, чтобы предотвратить повторение проблемы.Дополнительные сведения см. В разделе Установка обновлений Surface и Windows.
Если Surface по-прежнему не включается, попробуйте Решение 3.
Решение 3. Принудительный перезапуск
Шаг 1. Нажмите и отпустите кнопку питания на планшете Surface и подождите 30 секунд, пока не появится логотип Surface.
Если Surface включается, вероятно, уровень заряда аккумулятора Surface очень низкий. Вам нужно будет дать ему зарядиться некоторое время. Когда аккумулятор заряжен на 40 процентов, установите последние обновления, чтобы предотвратить повторение проблемы.Дополнительные сведения см. В разделе Установка обновлений Surface и Windows.
Если Surface по-прежнему не включается, перейдите к шагу 2.
Шаг 2. Нажмите и удерживайте кнопку питания на планшете Surface в течение 30 секунд. Экран будет мигать во время этого процесса, но продолжайте удерживать кнопку питания в течение полных 30 секунд.
Шаг 3. Нажмите и отпустите кнопку питания на планшете Surface, чтобы снова включить его.
Если Surface включается, вероятно, уровень заряда аккумулятора Surface очень низкий.Пусть еще некоторое время заряжается. Когда аккумулятор заряжен на 40 процентов, установите последние обновления, чтобы предотвратить повторение проблемы
Примите ответ, если это решит вашу проблему.
Что делать, если ваш ноутбук подключен, но не заряжается
Когда вы подключаете ноутбук к электросети, вы обычно обнаруживаете, что вас приветствует веселое щебетание компьютера, светящийся светодиодный индикатор и дисплей, который загорается и излучает лучи света. немного ярче.По крайней мере, это то, что он должен делать.
Однако иногда вы подключаете адаптер переменного тока — обычно из-за того, что аккумулятор почти разряжен — и ничего не получаете. Ни светящихся огней, ни яркого дисплея, ни значка «зарядка аккумулятора» в углу. Что могло быть не так?
Есть множество способов позаботиться о вашей батарее, но между сетевой розеткой и вашим компьютером есть несколько шагов и деталей, которые могут выйти из строя. Некоторые из них легко исправить самостоятельно, настроив программное обеспечение или установив новую батарею, но другие проблемы могут потребовать посещения ремонтной мастерской или даже полноценной замены системы.
Знание того, что может сэкономить часы разочарований и сэкономить сотни долларов на ремонте. Применяя подход «наизнанку», вы можете быстро сузить область происхождения проблемы и найти наиболее экономичное решение.
Будьте готовы, мальчики и девочки, пора заняться устранением неполадок.
Вы подключены к сети?
Звучит глупо, но вам нужно убедиться, что ноутбук действительно подключен к сети. Никакая настройка программного обеспечения или ремонт оборудования не могут заставить отключенный ноутбук волшебным образом включиться.Поэтому, прежде чем делать что-либо еще, убедитесь, что розетка переменного тока и вилки ноутбука надежно вставлены.
Проверьте блок адаптера переменного тока и убедитесь, что все съемные шнуры полностью вставлены. Затем убедитесь, что аккумулятор правильно установлен в отсеке, и что все в порядке с контактами аккумулятора или ноутбука.
Наконец, выясните, связана ли проблема вообще с портативным компьютером. Попробуйте подключить шнур питания к другой розетке, чтобы убедиться, что у вас короткое замыкание или перегорел предохранитель.Если он подключен к сетевому фильтру или удлинителю, выньте его и подключите прямо к стене.
На этом этапе, если он все еще не работает, мы определили, что проблема связана не только с ошибкой пользователя. Существует реальная проблема с питанием ноутбука; теперь нужно просто выяснить, где может быть проблема. Это начинается с устранения того, чего нет. Мы начнем с наиболее распространенных и легко решаемых проблем.
Потеря батареи
Сначала проверьте целостность батареи.Если ваш ноутбук оснащен съемным аккумулятором, выньте его и удерживайте кнопку питания нажатой примерно 15 секунд, чтобы слить с устройства остаточную мощность. Затем, не снимая аккумулятор, подключите кабель питания и включите ноутбук.
Если ноутбук включается правильно, это означает, что адаптер питания работает правильно, и проблема, скорее всего, в разряженной батарее. Хотя вы всегда можете переустановить аккумулятор и попробовать еще раз — возможно, аккумулятор просто плохо вставлен.
Если у вашего ноутбука нет видимого батарейного отсека внизу, он может быть встроен в ноутбук (как и большинство Mac), и вам придется либо открыть его самостоятельно, либо отнести к специалисту по ремонту, чтобы проверить аккумулятор.
Убедитесь, что вы используете правильный порт USB-C
USB-C — это популярный кроссплатформенный стандарт для подключения периферийных устройств, передачи данных и зарядки аккумулятора. Новый стандарт допускает использование более тонких устройств, но может также вызвать некоторую путаницу. Некоторые производители решили сделать определенные порты USB-C доступными только для передачи данных, поэтому они не будут заряжать ваше устройство.
Например, некоторые устройства, такие как Huawei MateBook X Pro, имеют два порта USB-C: один, который можно использовать для зарядки или передачи данных, а другой предназначен только для передачи данных.Если вы столкнулись с проблемой, не связанной с зарядкой, убедитесь, что вы подключены к правильному порту USB-C — вы даже можете увидеть небольшой значок сбоку, который указывает, какой порт предназначен для зарядки.
Достаточно ли мощности вашего зарядного устройства?
Точно так же то, что адаптер питания вставляется в порт зарядки вашего ноутбука, не означает, что он достаточно мощный, чтобы заряжать ваш ноутбук. Это касается любого типа зарядного устройства, но это особенно распространенная проблема для ноутбуков, которые заряжаются через USB-C — вы можете технически подключить любое зарядное устройство USB-PD, но некоторые из них могут иметь слишком низкую мощность для правильной зарядки.
Проверьте мощность зарядного устройства, поставляемого с вашим ноутбуком — если оно поставляется с зарядным устройством на 45 Вт, вы, вероятно, захотите использовать зарядное устройство на 45 Вт (или выше) для его питания и т. Д. Зарядное устройство с меньшей мощностью может предотвратить разрядку батареи во время использования, но этого будет недостаточно для более высокой зарядки. Если ему удастся зарядить ваш компьютер, он будет работать намного медленнее, чем обычно. Если вы собираетесь использовать зарядное устройство USB-C стороннего производителя, попробуйте использовать то, которое было сертифицировано USB-IF.
Для ноутбуков, которые не заряжаются через USB-C, я обычно рекомендую использовать официальное оригинальное зарядное устройство производителя. Дешевые зарядные устройства без производителей могут быть некачественными или даже опасными, поэтому, если у вас есть такое, попробуйте зарядить его с помощью официального зарядного устройства ноутбука.
Обрывы, выгорание и шорты
Пощупайте шнур питания по длине, изгибая и изгибая его по ходу движения, чтобы проверить, нет ли перегибов или разрывов. Проверьте концы на предмет сломанных соединений, например, выдергивания вилок или пятен, которые могли быть пережеваны домашним животным или захвачены пылесосом.
Осмотрите блок переменного тока. Он обесцвечен? Какие-либо части деформированы или растянуты? Понюхайте его — если он пахнет горелым пластиком, скорее всего, в этом проблема. Возможно, вам потребуется заменить разъем питания. Свяжитесь с производителем и узнайте, пришлют ли они вам новый по гарантии. (Или, исключая это, если они продадут вам его напрямую.)
Проверьте разъем
Когда вы подключаете разъем питания ноутбука, соединение должно быть достаточно надежным. Если внутри разъема есть пыль или другой налет, возможно, он не сможет выполнить чистое соединение.Попробуйте очистить домкрат зубочисткой и снова включить его.
В более крайних случаях вы можете обнаружить, что домкрат шатается или болтается, или срабатывает, когда должен оставаться устойчивым. Это может означать, что разъем питания сломался внутри корпуса, и вам нужно отнести компьютер в ремонтную мастерскую (или, если вам удобно его открывать, сделать ремонт дома).
Beat the Heat
Аккумуляторы чувствительны к нагреванию, поэтому перегрев ноутбука может вызвать проблемы.При повышении температуры датчик батареи может давать сбой, сообщая системе, что батарея либо полностью заряжена, либо полностью отсутствует, что вызывает проблемы с зарядкой. Вы даже можете обнаружить, что ваша система отключается, чтобы предотвратить перегрев аккумулятора и вызвать возгорание.
Эти проблемы становятся гораздо более вероятными при работе со старыми ноутбуками, которые имеют более низкое качество охлаждения, чем более современные устройства, или если вы склонны использовать ноутбук на диване или в постели, что может заблокировать вентиляционные отверстия.Выключите систему, дайте ей немного остыть и убедитесь, что вентиляционные отверстия свободны от пыли и не закрыты одеялами.
Проверьте настройки
Для ноутбуков с Windows
В Windows 10 откройте меню «Пуск» и найдите «Параметры питания и сна», затем щелкните «Дополнительные параметры питания». (В более старых версиях Windows откройте панель управления и выполните поиск по запросу «Электропитание».) Щелкните «Изменить параметры плана» и визуально проверьте, все ли настроены правильно.
Обращайте внимание на неправильные настройки батареи, дисплея и параметров сна. Например, настройки батареи могут вызвать проблемы, если вы настроите выключение компьютера при слишком низком уровне заряда батареи или установите слишком высокий процент заряда батареи.
Вы также можете назначить такие действия, как сон и выключение, когда крышка закрыта или нажата кнопка питания. Если эти настройки были изменены, легко заподозрить сбой питания, даже если нет никаких физических проблем с аккумулятором или зарядным кабелем.Самый простой способ убедиться, что ваши настройки не вызывают проблем, — это восстановить профиль питания до настроек по умолчанию.
Для ноутбуков Mac
В «Системных настройках» выберите панель «Энергосбережение» и просмотрите свои предпочтения. Настройки Mac регулируются с помощью ползунка, позволяющего выбрать время, в течение которого компьютер может бездействовать, пока не перейдет в спящий режим. Если интервал слишком короткий, вы можете заподозрить проблемы с батареей, когда истинной причиной являются настройки.
Не забудьте проверить эти настройки как для заряда батареи, так и для настенной розетки.Вы можете вернуться к настройкам по умолчанию, чтобы увидеть, не вызывает ли проблема изменение настроек.
Обновите драйверы
Для ноутбуков с Windows
Откройте меню «Пуск» и найдите «Диспетчер устройств». В разделе «Батареи» вы должны увидеть несколько элементов: обычно один для зарядного устройства, а другой указан как аккумулятор с методом управления, совместимый с Microsoft ACPI, хотя могут быть и другие. Щелкните каждый элемент правой кнопкой мыши и выберите «Обновить драйвер».
Когда все драйверы будут обновлены, перезагрузите ноутбук и снова подключите его.Если это не решит проблему, вы можете загрузить последние версии драйверов с веб-сайта производителя. Вы также можете попробовать полностью удалить батарею, совместимую с Microsoft ACPI, и выполнить перезагрузку, что должно побудить Windows переустановить драйвер с нуля.
Для ноутбуков Mac
На Mac вам нужно попробовать сбросить настройки контроллера управления системой (SMC). Для ноутбуков со съемными батареями это так же просто, как выключить питание, извлечь аккумулятор, отключить питание и нажать кнопку питания в течение пяти секунд.Вставьте аккумулятор, подключите питание и включите ноутбук.
Для новых компьютеров Mac с батареями, запечатанными в корпусе, выключите компьютер, но оставьте адаптер питания подключенным. При выключенном питании нажмите и удерживайте кнопку питания, одновременно нажимая клавиши Shift-Control-Option на левой стороне клавиатуры. Одновременно отпустите клавиши и кнопку питания, затем попытайтесь включить ноутбук.
Вызов внешней помощи
Если у вас все еще возникают проблемы, вероятно, сейчас самое подходящее время для обращения в службу технической поддержки.Ваша конкретная марка и модель ноутбука, вероятно, будут иметь свои уникальные проблемы, и опытный оператор службы технической поддержки столкнется со всеми из них.
Человек, с которым вы разговариваете, скорее всего, проведет вас через многие из шагов, описанных выше, но также будет знать о проблемах программного и аппаратного обеспечения, характерных для вашей конфигурации, например о том, какие части оборудования обычно выходят из строя.
Поменяйте шнур и батарею.
Если описанные выше уловки с программным обеспечением не работают, и вы не можете решить проблему с имеющимися у вас деталями, возможно, вам придется купить новую батарею или адаптер питания ( какой из них будет зависеть от того, что вы смогли сузить с помощью описанных выше шагов по устранению неполадок).
Вы можете найти запасной кабель питания или аккумулятор на Amazon, но, опять же, убедитесь, что это законная деталь от оригинального производителя. Никогда не рекомендуется использовать сторонние замены для реальных вещей, особенно когда дело касается питания.
Лучше всего связаться напрямую с производителем и заказать запасную часть, если это возможно. Это будет немного дороже, но вы будете знать, что получаете качественный компонент.
Проблемы внутри
Когда все ваши возможности исчерпаны — вы попробовали другие силовые кабели и батареи, проверили и перепроверили настройки, устранили все потенциальные проблемы с программным обеспечением — проблема, скорее всего, обнаружена внутри устройства.
Некоторые внутренние детали могут вызывать проблемы при выходе из строя или выходе из строя. Распространенными виновниками являются неисправная материнская плата, поврежденные цепи зарядки и неисправные датчики батареи.
Как больной, обращающийся к врачу, внутренние проблемы требуют специалиста. Обратитесь к производителю, чтобы узнать, какие варианты ремонта покрываются гарантией, или позвоните в местную мастерскую по ремонту компьютеров.
Чтобы узнать больше, ознакомьтесь с 9 советами по увеличению срока службы батареи ноутбука.
Получите наши лучшие истории!
Подпишитесь на Что нового сейчас , чтобы получать наши главные новости на ваш почтовый ящик каждое утро
Этот информационный бюллетень может содержать рекламу, предложения или партнерские ссылки.Подписка на информационный бюллетень означает ваше согласие с нашими Условиями использования и Политикой конфиденциальности. Вы можете отказаться от подписки на информационные бюллетени в любое время.
Если ваши AirPods не заряжаются
Если вы не можете зарядить свои AirPods, узнайте, что делать.
Проверьте свои соединения
Если у вас есть AirPods или AirPods Pro, убедитесь, что кабель Lightning / USB надежно подключен к зарядному устройству и адаптеру питания USB.Затем убедитесь, что адаптер питания правильно подключен к розетке.
Если вы используете Qi-совместимое зарядное устройство с AirPods или AirPods Pro, убедитесь, что кабель надежно вставлен в зарядное устройство, а другой конец правильно подключен к розетке.
Если у вас AirPods Max, убедитесь, что кабель USB-C — Lightning надежно подключен к адаптеру питания USB. Затем убедитесь, что адаптер питания правильно подключен к розетке.
Зарядите свои AirPods
Если у вас есть AirPods или AirPods Pro, поместите AirPods в зарядный футляр и закройте крышку. Заряжайте AirPods и чехол не менее 15 минут с помощью кабеля, прилагаемого к AirPods.
Если у вас есть AirPods Max, заряжайте их не менее 5 минут с помощью прилагаемого кабеля. Когда вы не используете свои AirPods Max, храните их в смарт-футляре, чтобы перевести их в режим сверхнизкого энергопотребления для сохранения заряда аккумулятора.
Если у вас есть футляр для беспроводной зарядки для AirPods или AirPods Pro и вы используете зарядное устройство, совместимое с Qi, поместите футляр индикатором состояния вверх. Индикатор состояния должен загореться на несколько секунд, а затем погаснуть, продолжая зарядку. Если свет не включается, переставьте корпус. Если ваш чехол по-прежнему не заряжается, попробуйте зарядить с помощью кабеля, который идет в комплекте с чехлом.
Проверить статус заряда
Если у вас есть AirPods или AirPods Pro, откройте крышку корпуса, поместив AirPods внутрь, и поднесите чехол к устройству iOS.Если у вас есть AirPods Max, откройте смарт-чехол и поднесите его к устройству iOS. Вы должны увидеть значок зарядки рядом со значком аккумулятора под AirPods.
Если вы по-прежнему не можете зарядить свои AirPods, обратитесь в службу поддержки Apple.
Дата публикации:
Эта лампа для беспроводной зарядки отлично подходит для работы из дома
Она яркая, но ее также можно приглушить
Я должен начать с того, что это определенно не так хорошо, чтобы быть правдой — эта лампа намного превзошла все мои ожидания .Фактически, это почти заставляет меня желать, чтобы начало семестра наступило, чтобы у меня был предлог, чтобы использовать его для нескольких ночных заданий.
Я нервничал, что светодиодный свет будет намного более неприятным, чем мои безмятежные сказочные огни, но на самом деле он работает с семью различными уровнями яркости. Я могу контролировать, насколько яркой должна быть лампа в любой момент, проводя пальцем по сенсорной панели. Вы прочитали правильно — никаких кнопок, все можно сделать одним быстрым движением.Чтобы включить и выключить лампу, достаточно одного длительного нажатия на датчик мощности.
Джиллиан Ортис / СЕГОДНЯОбычно я не из тех, кто читает инструкции, поэтому, когда лампа прибыла из двух частей — сама лампа и шнур адаптера — я просто подключил ее к стене и переключил настройки яркости. Лишь неделю спустя я решил нанести несколько серебряных эмблем на основание лампы, и именно тогда я обнаружил, что на самом деле это датчики, контролирующие температуру освещения.
Джиллиан Ортис / СЕГОДНЯЕсть пять различных режимов, которые могут сделать освещение холоднее или теплее, и я был слишком взволнован, когда обнаружил, что самая теплая настройка имитирует мои любимые струнные светильники. Это почти заставляет вашу комнату чувствовать себя так, как будто вы активировали «ночную смену» на своем телефоне.
Возможности зарядки впечатляют.
Хотя я обычно предпочитаю включать телефон в розетку, когда ему требуется зарядка, я обнаружил, что беспроводная зарядная панель на этой лампе работает с той же скоростью.Я все еще не понимаю, как именно работает вся эта беспроводная зарядка, но это должны знать технические эксперты, а я — трепет.
Так как у меня есть ручка на задней панели телефона, мне приходится снимать чехол, чтобы он зарядился, но это не мешает. Если у вас более тонкий чехол для телефона, вам, вероятно, не придется снимать его, чтобы он зарядился, так как задняя часть телефона должна касаться зарядной панели, чтобы он работал должным образом.
Джиллиан Ортис / СЕГОДНЯЕсли ваше устройство не поддерживает беспроводную зарядку, лампа также имеет USB-порт на задней панели, который должен подходить для большинства стандартных зарядных кабелей.Даже если он немного менее крутой, он такой же функциональный.
Это удобно для пользователя
Хотя это кажется высокотехнологичным, эта лампа была разработана с учетом удобства. Он не только предлагает различные настройки яркости, режимы и возможность беспроводной зарядки вашего устройства, но также полностью регулируется.
Основание лампы может поворачиваться и наклоняться, чтобы направлять свет, а головка лампы может наклоняться и поворачиваться более чем на 100 градусов в обоих направлениях.Другими словами, нет никаких ограничений на то, где вы можете сфокусировать свет, чтобы создать идеальное для вас рабочее пространство.
Еще лучше? Он также имеет настройку памяти, которая автоматически возвращает лампу к последним настройкам яркости и температуры, что идеально подходит, когда вы возобновляете работу после короткого перерыва.
Имея более 230 проверенных пятизвездочных отзывов, я знаю, что я не единственный, кто был поражен универсальностью этой лампы, но я шокирован тем, что многие люди еще не слышали о ней.
Если вы готовитесь к новому школьному сезону или вам просто нужно еще одно функциональное дополнение к вашему домашнему офису, эту светодиодную настольную лампу, возможно, стоит добавить в свой список предметов первой необходимости. Хотя это может быть не так эстетично, как струнные светильники, это сделало меня более подготовленным к моим последним нескольким ночам в колледже.
Чтобы узнать больше о таких предложениях, посетите:
Чтобы узнать больше о предложениях, советах по покупкам и недорогих рекомендациях по продуктам, загрузите новое приложение СЕГОДНЯ и подпишитесь на нашу новостную рассылку Stuff We Love!
Джиллиан ОртисДжиллиан Ортис — стажер в электронной редакции TODAY E-Commerce.
Беспроводная зарядка не работает на iPhone? Вот исправление.
Ваш iPhone не заряжается по беспроводной сети, и вы не знаете почему. Вы поместили свой iPhone на зарядную панель, но ничего не произошло! В этой статье я расскажу о , как решить проблему, когда ваш iPhone не заряжается по беспроводной сети, и порекомендую несколько лучших беспроводных зарядных устройств с поддержкой Qi .
Есть ли у моего iPhone беспроводная зарядка?
Следующие iPhone поддерживают беспроводную зарядку:
- iPhone 8
- iPhone 8 Plus
- iPhone X
- iPhone XR
- iPhone XS
- iPhone XS Max
- iPhone 11
- iPhone 11 Pro
- iPhone 11 Pro Max
- iPhone SE 2 (2-го поколения)
- iPhone 12
- iPhone 12 Mini
- iPhone 12 Pro
- iPhone 12 Pro Max
Каждый из этих iPhone будет заряжаться, если поместить его на подставку для беспроводной зарядки с поддержкой Qi.В iPhone 7 и более ранних моделях нет возможности беспроводной зарядки.
Что делать, если iPhone не заряжается по беспроводной сети
Перезагрузите iPhone
Первое, что нужно сделать, когда беспроводная зарядка не работает, — это перезагрузить iPhone. Перезагрузка iPhone иногда может исправить незначительные проблемы с программным обеспечением и сбои, которые могут препятствовать беспроводной зарядке.
Сначала выключите iPhone, нажав и удерживая кнопку питания, пока на дисплее не появится слайд для отключения питания. .Затем проведите по красному значку питания слева направо, чтобы выключить iPhone. Если у вас iPhone X, процесс аналогичен, за исключением того, что вы одновременно удерживаете боковую кнопку и любую кнопку регулировки громкости, пока на экране не появится слайд для выключения .
Подождите несколько секунд, затем снова нажмите и удерживайте кнопку питания (боковая кнопка на iPhone X), чтобы снова включить iPhone. Отпустите кнопку, когда вы увидите логотип Apple в центре дисплея вашего iPhone.
Аппаратный сброс вашего iPhone
Если ваш iPhone полностью не отвечает, когда вы помещаете его на площадку для беспроводной зарядки, вам может потребоваться выполнить полный сброс.Аппаратный сброс заставит ваш iPhone быстро выключиться и снова включить, что может временно решить проблему, если ваш iPhone не заряжается по беспроводной сети.
Чтобы выполнить полный сброс iPhone, быстро нажмите и отпустите кнопку увеличения громкости, затем нажмите и отпустите кнопку уменьшения громкости, затем нажмите и удерживайте боковую кнопку. Удерживайте боковую кнопку, чтобы логотип Apple появился на экране вашего iPhone.
Не удивляйтесь, если вам придется удерживать боковую кнопку 15–30 секунд!
Снимите чехол для iPhone
Некоторые чехлы слишком толстые, чтобы их можно было носить с iPhone во время беспроводной зарядки.Если на вашем iPhone не работает беспроводная зарядка, попробуйте снять чехол, прежде чем класть его на зарядную площадку.
Если вы хотите купить отличный чехол, который можно носить на своем iPhone во время беспроводной зарядки, ознакомьтесь с нашим ассортиментом в витрине Payette Forward на Amazon!
Поместите iPhone в центр подставки для зарядки
Чтобы зарядить iPhone по беспроводной сети, убедитесь, что вы поместили его прямо в центре подставки для беспроводной зарядки.Иногда ваш iPhone не заряжается по беспроводной сети, если он не находится в центре зарядной панели.
Убедитесь, что ваше беспроводное зарядное устройство подключено к розетке
Отсоединенная панель для беспроводной зарядки вполне может быть причиной того, что ваш iPhone не заряжается по беспроводной сети. Быстро убедитесь, что зарядная панель подключена!
Убедитесь, что ваше беспроводное зарядное устройство поддерживает Qi
Важно помнить, что iPhone, которые можно заряжать по беспроводной сети, можно будет заряжать только с помощью зарядных устройств с поддержкой Qi.Ваш iPhone, вероятно, не будет заряжаться по беспроводной сети от некачественной или подделки фирменной зарядной панели. В шаге 9 этой статьи мы порекомендуем высококачественную беспроводную зарядную панель iPhone с поддержкой Qi, совместимую с каждым iPhone.
Обновите ваш iPhone
Беспроводная зарядка iPhone изначально была реализована путем обновления программного обеспечения iOS. Если на вашем iPhone не работает беспроводная зарядка, возможно, вам просто нужно обновить iPhone, чтобы включить его функцию беспроводной зарядки.
Чтобы проверить наличие обновлений программного обеспечения, откройте «Настройки» и нажмите Общие -> Обновление программного обеспечения . Если доступно обновление iOS, нажмите Загрузить и установить . Если обновление недоступно, вы увидите номер версии программного обеспечения и фразу «На вашем iPhone установлена последняя версия».
DFU Восстановите ваш iPhone
По-прежнему существует вероятность, что проблема с программным обеспечением является причиной того, что ваш iPhone не заряжается по беспроводной сети. Наша последняя попытка исправить потенциальную проблему с программным обеспечением — это восстановление DFU, самый глубокий тип восстановления, который можно выполнить на iPhone.Ознакомьтесь с нашей статьей, чтобы узнать, как перевести iPhone в режим DFU и выполнить восстановление DFU.
Отремонтируйте зарядную площадку или купите новую
Если вы ознакомились с нашим руководством, но ваш iPhone по-прежнему не заряжается по беспроводной сети, возможно, вам потребуется заменить или отремонтировать зарядную площадку. iPhone можно заряжать по беспроводной сети только с помощью зарядной панели с поддержкой Qi, поэтому убедитесь, что ваше зарядное устройство совместимо.
Если вы ищете отличную и доступную зарядную площадку с поддержкой Qi, мы рекомендуем ту, которую производит Anker.Это высококачественное зарядное устройство стоит менее 10 долларов на Amazon.
Посетите Apple Store
Если ваш iPhone по-прежнему не заряжается по беспроводной сети, возможно, возникла проблема с оборудованием. Падение на твердую поверхность в контакте с водой могло повредить некоторые внутренние компоненты iPhone, что помешало его беспроводной зарядке. Возьмите свой iPhone в Apple Store и посмотрите, что они могут для вас сделать. Не помешает взять с собой и вашу беспроводную зарядную панель! Мы рекомендуем назначить встречу до того, как вы войдете, просто чтобы убедиться, что кто-то будет доступен, чтобы помочь вам, как только вы приедете.
Нет проводов, нет проблем!
Ваш iPhone снова заряжается по беспроводной сети! Теперь, когда вы знаете, что делать, если беспроводная зарядка iPhone не работает, мы надеемся, что вы поделитесь этой статьей в социальных сетях со своими друзьями и семьей. Если у вас есть другие вопросы или вы хотите поделиться с нами своими мыслями о беспроводной связи, оставьте комментарий ниже!
Предупреждающие индикаторы системы зарядки | American Autowire
Важность наличия исправной сигнальной лампы для генератора переменного тока (идиотской лампы) имеет решающее значение для раннего выявления проблем.В большинстве современных систем электрический ток, проходящий через нить накаливания сигнальной лампы, питает цепь генератора переменного тока, чтобы начать зарядку.Чтобы проверить цепь сигнальной лампы, поверните ключ зажигания в положение «включено», не проворачивая и не запуская двигатель; если идиотский свет не загорается, снимите вилку с генератора и заземлите измерительный провод (провод, подключенный к лампочке). Если индикатор загорается, проводка в порядке, но генератор неисправен; если свет по-прежнему не загорается, следует проверить проводку к световой цепи и лампе.
Не забудьте также проверить предохранитель, который управляет световой цепью. Этот предохранитель мог иметь разную маркировку в разных автомобилях. Он может быть обозначен как «зарядка», «регулятор», «счетчики», «датчики» или «двигатель». В некоторых автомобилях, если предохранитель перегорел, идиотский свет загорится, но может не погаснуть. В других (например, GM) перегоревший предохранитель может заставить сигнальную лампу работать в обратном порядке; то есть, когда ключ включен, свет не горит, но как только двигатель запускается и генератор переменного тока начинает заряжаться, свет загорается.
Если продолжить проверку световых индикаторов заряда, то в некоторых случаях это нормально, когда индикатор заряда загорается, когда с генератором все в порядке.
Согласно информации, опубликованной GM, любой автомобиль может иметь низкое напряжение или свет, который тускнеет, когда электрические нагрузки велики на холостом ходу. Более того, это нормальное состояние, и не следует предпринимать никаких попыток ремонта, если не будет обнаружена неисправность.
Если автомобиль простаивает в течение продолжительных периодов времени в условиях сильной жары, температура внутри генератора увеличивается, электрическое сопротивление в генераторе также увеличивается, что снижает его зарядную способность.
Поскольку мощность генератора для зарядки снижается из-за тепла и других факторов, генератор может производить только до 70% своей номинальной мощности. Таким образом, генератор, рассчитанный на 100 ампер, может выдавать только 70 ампер в горячем состоянии на холостом ходу, когда на него требуется 77 или более ампер.






